check engine INFINITI FX35 2008 Service Manual
[x] Cancel search | Manufacturer: INFINITI, Model Year: 2008, Model line: FX35, Model: INFINITI FX35 2008Pages: 3924, PDF Size: 81.37 MB
Page 2259 of 3924
![INFINITI FX35 2008 Service Manual
DTC P1140, P1145 IVT CONTROL POSITION SENSOR
EC-1019
< SERVICE INFORMATION > [VK45DE]
C
D
E
F
G H
I
J
K L
M A
EC
NP
O
DTC P1140, P1145 IVT CONTROL POSITION SENSOR
Component DescriptionINFOID:00000000 INFINITI FX35 2008 Service Manual
DTC P1140, P1145 IVT CONTROL POSITION SENSOR
EC-1019
< SERVICE INFORMATION > [VK45DE]
C
D
E
F
G H
I
J
K L
M A
EC
NP
O
DTC P1140, P1145 IVT CONTROL POSITION SENSOR
Component DescriptionINFOID:00000000](/img/42/57017/w960_57017-2258.png)
DTC P1140, P1145 IVT CONTROL POSITION SENSOR
EC-1019
< SERVICE INFORMATION > [VK45DE]
C
D
E
F
G H
I
J
K L
M A
EC
NP
O
DTC P1140, P1145 IVT CONTROL POSITION SENSOR
Component DescriptionINFOID:0000000001326879
Intake valve timing control position sensors are located in the front of
cylinder heads in both bank 1 and bank 2.
This sensor uses a Hall IC.
The cam position is determined by the intake camshaft sprocket con-
cave (in four places). The ECM provides feedback to the intake valve
timing control for appropriate target valve open-close timing accord-
ing to drive conditions based on detected cam position.
CONSULT-III Reference Val
ue in Data Monitor ModeINFOID:0000000001326880
Specification data are reference values.
On Board Diagnosis LogicINFOID:0000000001326881
DTC Confirmation ProcedureINFOID:0000000001326882
NOTE:
If DTC Confirmation Procedure has been previously conduc ted, always turn ignition switch OFF and wait at
least 10 seconds before conducting the next test.
WITH CONSULT-III
1. Turn ignition switch ON.
2. Select “DATA MONITOR” mode with CONSULT-III.
3. Start engine and drive vehicle under the following conditions for at least 10 seconds.
4. Check 1st trip DTC.
5. If 1st trip DTC is detected, go to EC-1023, "
Diagnosis Procedure".
WITH GST
Follow the procedure “WITH CONSULT-III” above.
SEF359Z
MONITOR ITEM CONDITION SPECIFICATION
INT/V TIM (B1)
INT/V TIM (B2) Engine: After warming up
Selector lever: P or N
Air conditioner switch: OFF
No load Idle
−5 ° - 5 °CA
2,000 rpm Approx. 0 ° - 20 °CA
DTC No. Trouble diagnosis name DTC detecting condition Possible cause
P1140
11 4 0
(Bank 1)
Intake valve timing control
position sensor circuit An excessively high or low voltage from the
sensor is sent to ECM. Harness or connectors
(Intake valve timing control position
sensor circuit is open or shorted)
Intake valve timing control position sensor
Crankshaft position sensor (POS)
Camshaft positi on sensor (PHASE)
Accumulation of debris to the signal pick-up portion of the camshaft sprock-
et
P1145
11 4 5
(Bank 2)
ENG SPEED More th
an idle speed
Selector lever P or N position
3AA93ABC3ACD3AC03ACA3AC03AC63AC53A913A773A893A873A873A8E3A773A983AC73AC93AC03AC3
3A893A873A873A8F3A773A9D3AAF3A8A3A8C3A863A9D3AAF3A8B3A8C
Page 2263 of 3924
![INFINITI FX35 2008 Service Manual
DTC P1140, P1145 IVT CONTROL POSITION SENSOR
EC-1023
< SERVICE INFORMATION > [VK45DE]
C
D
E
F
G H
I
J
K L
M A
EC
NP
O
: Average voltage for pulse signal (Actual pulse signal can be confirmed by oscil INFINITI FX35 2008 Service Manual
DTC P1140, P1145 IVT CONTROL POSITION SENSOR
EC-1023
< SERVICE INFORMATION > [VK45DE]
C
D
E
F
G H
I
J
K L
M A
EC
NP
O
: Average voltage for pulse signal (Actual pulse signal can be confirmed by oscil](/img/42/57017/w960_57017-2262.png)
DTC P1140, P1145 IVT CONTROL POSITION SENSOR
EC-1023
< SERVICE INFORMATION > [VK45DE]
C
D
E
F
G H
I
J
K L
M A
EC
NP
O
: Average voltage for pulse signal (Actual pulse signal can be confirmed by oscilloscope.)
Diagnosis ProcedureINFOID:0000000001326884
1.CHECK GROUND CONNECTIONS
1. Turn ignition switch OFF.
2. Loosen and retighten three ground screws on the body. Refer to EC-723, "
Ground Inspection".
OK or NG
OK >> GO TO 2.
NG >> Repair or replace ground connections.
2.CHECK INTAKE VALVE TIMING CONTROL PO SITION SENSOR POWER SUPPLY CIRCUIT
TER-
MI-
NAL
NO. WIRE
COLOR ITEM CONDITION DATA (DC Voltage)
53 R/L Intake valve timing control
position sensor (Bank 2) [Engine is running]
Warm-up condition
Idle speed 0 - 1.0V
[Engine is running]
Engine speed: 2,000 rpm 0 - 1.0V
111 W / B ECM relay
(Self shut-off) [Engine is running]
[Ignition switch: OFF]
For a few seconds after turning ignition
switch OFF 0 - 1.5V
[Ignition switch: OFF]
More than a few seconds after turning igni- tion switch OFF BATTERY VOLTAGE
(11 - 14V)
11 9
120 R
R/B
Power supply for ECM
[Ignition switch: ON] BATTERY VOLTAGE
(11 - 14V)
PBIB2046E
PBIB2195E
3AA93ABC3ACD3AC03ACA3AC03AC63AC53A913A773A893A873A873A8E3A773A983AC73AC93AC03AC3
3A893A873A873A8F3A773A9D3AAF3A8A3A8C3A863A9D3AAF3A8B3A8C
Page 2268 of 3924
![INFINITI FX35 2008 Service Manual
EC-1028
< SERVICE INFORMATION >[VK45DE]
DTC P1211 TCS CONTROL UNIT
DTC P1211 TCS CONTROL UNIT
DescriptionINFOID:0000000001326888
The malfunction information related to TCS is trans
ferred through the INFINITI FX35 2008 Service Manual
EC-1028
< SERVICE INFORMATION >[VK45DE]
DTC P1211 TCS CONTROL UNIT
DTC P1211 TCS CONTROL UNIT
DescriptionINFOID:0000000001326888
The malfunction information related to TCS is trans
ferred through the](/img/42/57017/w960_57017-2267.png)
EC-1028
< SERVICE INFORMATION >[VK45DE]
DTC P1211 TCS CONTROL UNIT
DTC P1211 TCS CONTROL UNIT
DescriptionINFOID:0000000001326888
The malfunction information related to TCS is trans
ferred through the CAN communication line from “ABS
actuator and electric unit (control unit)” to ECM.
Be sure to erase the malfunction information such as DTC not only for “ABS actuator and electric unit
(control unit)” but also for ECM after TCS related repair.
On Board Diagn osis LogicINFOID:0000000001326889
Freeze frame data is not stored in the ECM for this self-diagnosis. The MIL will not light up for this self-
diagnosis.
DTC Confirmation ProcedureINFOID:0000000001326890
TESTING CONDITION:
Before performing the following procedure, confirm that battery voltage is more than 10.5V at idle.
WITH CONSULT-III
1. Start engine and let it idle for at least 60 seconds.
2. Check 1st trip DTC.
3. If 1st trip DTC is detected, go to EC-1028, "
Diagnosis Procedure".
Diagnosis ProcedureINFOID:0000000001326891
Go to BRC-13.
DTC No. Trouble diagnosis name DTC detecting condition Possible cause
P1211
1211 TCS control unit
ECM receives a malfunction information from
“ABS actuator electric
unit (control unit)” ABS actuator and electric unit (control
unit)
TCS related parts
3AA93ABC3ACD3AC03ACA3AC03AC63AC53A913A773A893A873A873A8E3A773A983AC73AC93AC03AC3
3A893A873A873A8F3A773A9D3AAF3A8A3A8C3A863A9D3AAF3A8B3A8C
Page 2269 of 3924
![INFINITI FX35 2008 Service Manual
DTC P1212 TCS COMMUNICATION LINEEC-1029
< SERVICE INFORMATION > [VK45DE]
C
D
E
F
G H
I
J
K L
M A
EC
NP
O
DTC P1212 TCS COMMU
NICATION LINE
DescriptionINFOID:0000000001326892
NOTE:
If DTC P1212 is di INFINITI FX35 2008 Service Manual
DTC P1212 TCS COMMUNICATION LINEEC-1029
< SERVICE INFORMATION > [VK45DE]
C
D
E
F
G H
I
J
K L
M A
EC
NP
O
DTC P1212 TCS COMMU
NICATION LINE
DescriptionINFOID:0000000001326892
NOTE:
If DTC P1212 is di](/img/42/57017/w960_57017-2268.png)
DTC P1212 TCS COMMUNICATION LINEEC-1029
< SERVICE INFORMATION > [VK45DE]
C
D
E
F
G H
I
J
K L
M A
EC
NP
O
DTC P1212 TCS COMMU
NICATION LINE
DescriptionINFOID:0000000001326892
NOTE:
If DTC P1212 is displayed with DTC U1000 or U1001, first perform the trouble diagnosis for DTC
U1000, U1001. Refer to EC-724
.
If DTC P1212 is displayed with DTC U1010, first pe rform the trouble diagnosis for DTC U1010. Refer
to EC-726
.
This CAN communication line is used to control the smooth engine operation during the TCS operation. Pulse
signals are exchanged between ECM and “ABS actuator and electric unit (control unit)”.
Be sure to erase the malfunction information such as DTC not only fo r “ABS actuator and electric unit
(control unit)” but also for ECM after TCS related repair.
On Board Diagnosis LogicINFOID:0000000001326893
Freeze frame data is not stored in the ECM for this sel f-diagnosis. The MIL will not light up for this self-
diagnosis.
DTC Confirmation ProcedureINFOID:0000000001326894
TESTING CONDITION:
Before performing the following procedure, confirm that battery voltage is more than 10.5V at idle.
1. Start engine and let it idle for at least 10 seconds.
2. Check 1st trip DTC.
3. If 1st trip DTC is detected, go to EC-1029, "
Diagnosis Procedure".
Diagnosis ProcedureINFOID:0000000001326895
Go to BRC-13.
DTC No. Trouble diagnosis name DTC detecting condition Possible cause
P1212
1212 TCS communication line ECM can not receive the information from
“ABS actuator and electric unit (control
unit)” continuously. Harness or connectors
(The CAN communication line is open or short-
ed.)
ABS actuator and electric unit (control unit)
Dead (Weak) battery
3AA93ABC3ACD3AC03ACA3AC03AC63AC53A913A773A893A873A873A8E3A773A983AC73AC93AC03AC3
3A893A873A873A8F3A773A9D3AAF3A8A3A8C3A863A9D3AAF3A8B3A8C
Page 2272 of 3924
![INFINITI FX35 2008 Service Manual
EC-1032
< SERVICE INFORMATION >[VK45DE]
DTC P1217 ENGINE
OVER TEMPERATURE
2. After refilling coolant, run engine to en sure that no water-flow noise is emitted.
Overall Function CheckINFOID:00000000 INFINITI FX35 2008 Service Manual
EC-1032
< SERVICE INFORMATION >[VK45DE]
DTC P1217 ENGINE
OVER TEMPERATURE
2. After refilling coolant, run engine to en sure that no water-flow noise is emitted.
Overall Function CheckINFOID:00000000](/img/42/57017/w960_57017-2271.png)
EC-1032
< SERVICE INFORMATION >[VK45DE]
DTC P1217 ENGINE
OVER TEMPERATURE
2. After refilling coolant, run engine to en sure that no water-flow noise is emitted.
Overall Function CheckINFOID:0000000001326899
Use this procedure to check the overall function of the cooling fan. During this check, a DTC might not be con-
firmed.
WARNING:
Never remove the radiator cap when the engine is hot. Serious burns could be caused by high pres-
sure fluid escaping from the radiator.
Wrap a thick cloth around cap. Carefully remove the cap by turning it a quarter turn to allow built-up
pressure to escape. Then turn the cap all the way off.
WITH CONSULT-III
1. Check the coolant level in the reservoir tank and radiator. Allow engine to cool before checking coolant level.
If the coolant level in the reservoir tank and/or radiator is below
the proper range, skip the following steps and go to EC-1035,
"Diagnosis Procedure".
2. Confirm whether customer filled the coolant or not. If customer
filled the coolant, skip the following steps and go to EC-1035,
"Diagnosis Procedure".
3. Turn ignition switch ON.
4. Perform “COOLING FAN” in “ACTIVE TEST” mode with CON- SULT-III.
5. If the results are NG, go to EC-1035, "
Diagnosis Procedure".
WITH GST
1. Check the coolant level in the reservoir tank and radiator.
Allow engine to cool before checking coolant level.
If the coolant level in the reservoir tank and/or radiator is below
the proper range, skip the following steps and go to EC-1035,
"Diagnosis Procedure".
2. Confirm whether customer filled the coolant or not. If customer
filled the coolant, skip the following steps and go to EC-1035,
"Diagnosis Procedure".
3. Disconnect engine coolant temperature sensor harness connec- tor.
4. Connect 200 Ω resister to the engine coolant temperature sensor
harness connector.
5. Start engine and make sure that cooling fan operates at middle speed.
Be careful not to overheat engine.
If NG, go to EC-1035, "
Diagnosis Procedure".
If OK, go to the following step.
6. Turn ignition switch OFF.
7. Disconnect 200 Ω resister from engine coolant temperature sen-
sor harness connector.
8. Connect 150 Ω resistor to engine coolant temperature sensor
harness connector.
SEF621W
SEF621W
PBIB0965E
3AA93ABC3ACD3AC03ACA3AC03AC63AC53A913A773A893A873A873A8E3A773A983AC73AC93AC03AC3
3A893A873A873A8F3A773A9D3AAF3A8A3A8C3A863A9D3AAF3A8B3A8C
Page 2275 of 3924
![INFINITI FX35 2008 Service Manual
DTC P1217 ENGINE OVER TEMPERATUREEC-1035
< SERVICE INFORMATION > [VK45DE]
C
D
E
F
G H
I
J
K L
M A
EC
NP
O
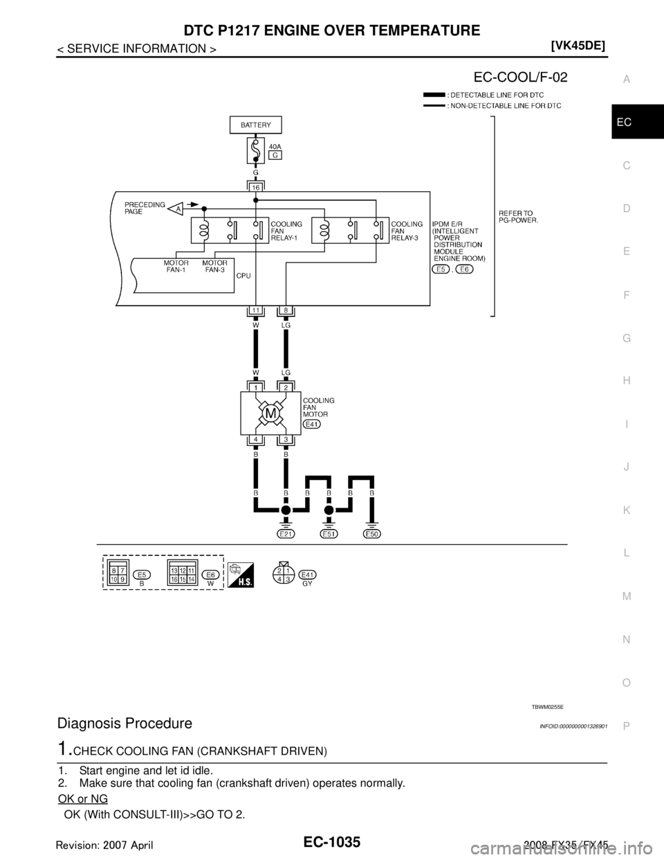
Diagnosis ProcedureINFOID:0000000001326901
1.CHECK COOLING FAN (CRANKSHAFT DRIVEN)
1. Start e INFINITI FX35 2008 Service Manual
DTC P1217 ENGINE OVER TEMPERATUREEC-1035
< SERVICE INFORMATION > [VK45DE]
C
D
E
F
G H
I
J
K L
M A
EC
NP
O
Diagnosis ProcedureINFOID:0000000001326901
1.CHECK COOLING FAN (CRANKSHAFT DRIVEN)
1. Start e](/img/42/57017/w960_57017-2274.png)
DTC P1217 ENGINE OVER TEMPERATUREEC-1035
< SERVICE INFORMATION > [VK45DE]
C
D
E
F
G H
I
J
K L
M A
EC
NP
O
Diagnosis ProcedureINFOID:0000000001326901
1.CHECK COOLING FAN (CRANKSHAFT DRIVEN)
1. Start engine and let id idle.
2. Make sure that cooling fan (crankshaft driven) operates normally.
OK or NG
OK (With CONSULT-III)>>GO TO 2.
TBWM0255E
3AA93ABC3ACD3AC03ACA3AC03AC63AC53A913A773A893A873A873A8E3A773A983AC73AC93AC03AC3
3A893A873A873A8F3A773A9D3AAF3A8A3A8C3A863A9D3AAF3A8B3A8C
Page 2276 of 3924
![INFINITI FX35 2008 Service Manual
EC-1036
< SERVICE INFORMATION >[VK45DE]
DTC P1217 ENGINE
OVER TEMPERATURE
OK (Without CONSULT-III)>>GO TO 4.
NG >> Check cooling fan (crankshaft driven). Refer to CO-48
.
2.CHECK COOLING FAN MIDDLE INFINITI FX35 2008 Service Manual
EC-1036
< SERVICE INFORMATION >[VK45DE]
DTC P1217 ENGINE
OVER TEMPERATURE
OK (Without CONSULT-III)>>GO TO 4.
NG >> Check cooling fan (crankshaft driven). Refer to CO-48
.
2.CHECK COOLING FAN MIDDLE](/img/42/57017/w960_57017-2275.png)
EC-1036
< SERVICE INFORMATION >[VK45DE]
DTC P1217 ENGINE
OVER TEMPERATURE
OK (Without CONSULT-III)>>GO TO 4.
NG >> Check cooling fan (crankshaft driven). Refer to CO-48
.
2.CHECK COOLING FAN MIDDLE SPEED OPERATION
With CONSULT-III
1. Start engine and let it idle.
2. Select “COOLING FAN” in “ACTIVE TEST” mode wit h CONSULT-III, and touch “MID” on the CONSULT-III
screen.
3. Make sure that cooling fan operates.
OK or NG
OK >> GO TO 3.
NG >> Check cooling fan middle speed cont rol circuit. (Go to "PROCEDURE A".)
3.CHECK COOLING FAN HIGH SPEED OPERATION
With CONSULT-III
1. Select “COOLING FAN” in “A CTIVE TEST” mode with CONSULT-III and touch “HI” on the CONSULT-III
screen.
2. Make sure that cooling fan operates at higher speed than middle speed.
OK or NG
OK >> GO TO 6.
NG >> Check cooling fan high speed control circuit. (Go to "PROCEDURE B".)
4.CHECK COOLING FAN MIDDLE SPEED OPERATION
Without CONSULT-III
1. Disconnect engine coolant temperature sensor harness connector.
2. Connect 200 Ω resistor to engine coolant tem perature sensor harness connector.
3. Start engine and let it idle.
4. Make sure that cooling fan operates.
OK or NG
OK >> GO TO 5.
NG >> Check cooling fan middle speed control circuit. (Go to "PROCEDURE A".)
5.CHECK COOLING FAN HIGH SPEED OPERATION
Without CONSULT-III
1. Disconnect 200 Ω resister to the engine coolant te mperature sensor harness connector.
2. Connect 150 Ω resistor to engine coolant tem perature sensor harness connector.
3. Start engine and let it idle.
4. Make sure that cooling fan operates at higher speed than middle speed.
OK or NG
OK >> GO TO 6.
NG >> Check cooling fan control circuit. (Go to "PROCEDURE B".)
6.CHECK COOLING SYSTEM FOR LEAK
PBIB0965E
SEF882V
3AA93ABC3ACD3AC03ACA3AC03AC63AC53A913A773A893A873A873A8E3A773A983AC73AC93AC03AC3
3A893A873A873A8F3A773A9D3AAF3A8A3A8C3A863A9D3AAF3A8B3A8C
Page 2277 of 3924
![INFINITI FX35 2008 Service Manual
DTC P1217 ENGINE OVER TEMPERATUREEC-1037
< SERVICE INFORMATION > [VK45DE]
C
D
E
F
G H
I
J
K L
M A
EC
NP
O
Apply pressure to the cooling sys
tem with a tester, and check if the
pressure drops.
CAUTION INFINITI FX35 2008 Service Manual
DTC P1217 ENGINE OVER TEMPERATUREEC-1037
< SERVICE INFORMATION > [VK45DE]
C
D
E
F
G H
I
J
K L
M A
EC
NP
O
Apply pressure to the cooling sys
tem with a tester, and check if the
pressure drops.
CAUTION](/img/42/57017/w960_57017-2276.png)
DTC P1217 ENGINE OVER TEMPERATUREEC-1037
< SERVICE INFORMATION > [VK45DE]
C
D
E
F
G H
I
J
K L
M A
EC
NP
O
Apply pressure to the cooling sys
tem with a tester, and check if the
pressure drops.
CAUTION:
Higher than the specified pressu re may cause radiator damage.
Pressure should not drop.
OK or NG
OK >> GO TO 7.
NG >> Check the following for leak. Refer to CO-37, "
Inspec-
tion".
Hose
Radiator
Water pump
7.CHECK RADIATOR CAP
Apply pressure to cap with a tester.
OK or NG
OK >> GO TO 8.
NG >> Replace radiator cap.
8.CHECK COMPONENT PARTS
Check the following.
Thermostat. (Refer to CO-52
.)
Water control valve. (Refer to CO-52
.)
Engine coolant temperature sensor. (Refer to EC-783, "
Component Inspection".)
OK or NG
OK >> GO TO 9.
NG >> Replace malfunctioning component.
9.CHECK MAIN 13 CAUSES
If the cause cannot be isolated, go to EC-1039, "
Main 13 Causes of Overheating".
>> INSPECTION END
PROCEDURE A
1.CHECK POWER SUPPLY CIRCUIT
1. Turn ignition switch OFF.
2. Disconnect IPDM E/R harness connector E6.
3. Check voltage between IPDM E/R terminal 16 and ground with CONSULT-III or tester.
OK or NG
OK >> GO TO 3.
NG >> GO TO 2. Testing pressure: 157 kPa (1.6 kg/cm
2, 23 psi)
PBIC1528E
Radiator cap
relief pressure:
59 - 98 kPa (0.6 - 1.0 kg/cm2, 9 - 14 psi)
SLC755A
Voltage: Battery voltage
PBIB0966E
3AA93ABC3ACD3AC03ACA3AC03AC63AC53A913A773A893A873A873A8E3A773A983AC73AC93AC03AC3
3A893A873A873A8F3A773A9D3AAF3A8A3A8C3A863A9D3AAF3A8B3A8C
Page 2278 of 3924
![INFINITI FX35 2008 Service Manual
EC-1038
< SERVICE INFORMATION >[VK45DE]
DTC P1217 ENGINE
OVER TEMPERATURE
2.DETECT MALFUNCTIONING PART
Check the following.
40A fusible link
Harness for open or short between IPDM E/R and batter INFINITI FX35 2008 Service Manual
EC-1038
< SERVICE INFORMATION >[VK45DE]
DTC P1217 ENGINE
OVER TEMPERATURE
2.DETECT MALFUNCTIONING PART
Check the following.
40A fusible link
Harness for open or short between IPDM E/R and batter](/img/42/57017/w960_57017-2277.png)
EC-1038
< SERVICE INFORMATION >[VK45DE]
DTC P1217 ENGINE
OVER TEMPERATURE
2.DETECT MALFUNCTIONING PART
Check the following.
40A fusible link
Harness for open or short between IPDM E/R and battery
>> Repair open circuit or short to ground or short to power in harness or connectors.
3.CHECK COOLING FAN MOTOR CIRCUIT FOR OPEN OR SHORT
1. Disconnect IPDM E/R harness connector E5.
2. Disconnect cooling fan motor harness connector.
3. Check harness continuity between cooling fan motor terminal 2 and IPDM E/R terminal 8.
Refer to wiring diagram.
4. Also check harness for short to ground and short to power.
OK or NG
OK >> GO TO 4.
NG >> Repair open circuit or short to ground or short to power in harness or connectors.
4.CHECK COOLING FAN MOTOR GROUND CIRCUIT FOR OPEN OR SHORT
1. Check harness continuity between the following; cooling fan motor terminal 3 and ground,
cooling fan motor terminal 4 and ground,
IPDM E/R terminal 38 and ground,
IPDM E/R terminal 60 and ground.
Refer to wiring diagram.
2. Also check harness for short to power.
OK or NG
OK >> GO TO 5.
NG >> Repair open circuit or short to power in harness or connectors.
5.CHECK COOLING FAN MOTOR
Refer to EC-1040, "
Component Inspection".
OK or NG
OK >> GO TO 6.
NG >> Replace cooling fan motor.
6.CHECK INTERMITTENT INCIDENT
Perform EC-717
.
OK or NG
OK >> Replace IPDM E/R. Refer to PG-17.
NG >> Repair or replace harness connectors.
PROCEDURE B
1.CHECK COOLING FAN MOTOR CIRCUIT FOR OPEN OR SHORT
1. Disconnect IPDM E/R harness connector E6. Continuity should exist.
PBIB1493E
Continuity should exist.
3AA93ABC3ACD3AC03ACA3AC03AC63AC53A913A773A893A873A873A8E3A773A983AC73AC93AC03AC3
3A893A873A873A8F3A773A9D3AAF3A8A3A8C3A863A9D3AAF3A8B3A8C
Page 2279 of 3924
![INFINITI FX35 2008 Service Manual
DTC P1217 ENGINE OVER TEMPERATUREEC-1039
< SERVICE INFORMATION > [VK45DE]
C
D
E
F
G H
I
J
K L
M A
EC
NP
O
2. Disconnect cooling fan motor harness connector.
3. Check harness continuity between coolin INFINITI FX35 2008 Service Manual
DTC P1217 ENGINE OVER TEMPERATUREEC-1039
< SERVICE INFORMATION > [VK45DE]
C
D
E
F
G H
I
J
K L
M A
EC
NP
O
2. Disconnect cooling fan motor harness connector.
3. Check harness continuity between coolin](/img/42/57017/w960_57017-2278.png)
DTC P1217 ENGINE OVER TEMPERATUREEC-1039
< SERVICE INFORMATION > [VK45DE]
C
D
E
F
G H
I
J
K L
M A
EC
NP
O
2. Disconnect cooling fan motor harness connector.
3. Check harness continuity between cooling fan motor terminal 1
and IPDM E/R terminal 11.
Refer to wiring diagram.
4. Also check harness for short to ground and short to power.
OK or NG
OK >> GO TO 2.
NG >> Repair open circuit or short to ground or short to power in harness or connectors.
2.CHECK COOLING FAN MOTOR
Refer to EC-1040, "
Component Inspection".
OK or NG
OK >> GO TO 3.
NG >> Replace cooling fan motor.
3.CHECK INTERMITTENT INCIDENT
Perform EC-717
.
OK or NG
OK >> Replace IPDM E/R. Refer to PG-17.
NG >> Repair or replace harness connectors.
Main 13 Causes of OverheatingINFOID:0000000001326902
Continuity should exist.
PBIB1493E
Engine Step Inspection item Equipment Standard Reference page
OFF 1 Blocked radiator Blocked condenser
Blocked radiator grille
Blocked bumper Visual No blocking —
2 Coolant mixture Coolant tester 50 - 50% coolant mixture MA-10
3 Coolant level Visual Coolant up to MAX level in
reservoir tank and radiator
filler neckCO-37
4 Radiator cap Pressure tester 59 - 98 kPa
(0.6 - 1.0 kg/cm2, 9 - 14
psi) (Limit) CO-42
ON*25 Coolant leaks Visual No leaks
CO-37
ON*26 Thermostat Touch the upper and
lower radiator hosesBoth hoses should be hot
CO-52
ON*17 Cooling fan CONSULT-III Operating See trouble diagnosis for
DTC P1217 (EC-1030
).
OFF 8 Combustion gas leak Color checker chemical tester 4 Gas analyzerNegative —
ON*
39 Coolant temperature gauge Visual Gauge less than 3/4 when
driving —
Coolant overflow to res- ervoir tank Visual No overflow during driving
and idling CO-37
OFF*410 Coolant return from res-
ervoir tank to radiator Visual Should be initial level in
reservoir tank CO-37
OFF 11 Water control valve Remove and inspect
the valveWithin the specified value
CO-52
3AA93ABC3ACD3AC03ACA3AC03AC63AC53A913A773A893A873A873A8E3A773A983AC73AC93AC03AC3
3A893A873A873A8F3A773A9D3AAF3A8A3A8C3A863A9D3AAF3A8B3A8C