data link connector HONDA CIVIC 1999 6.G Service Manual

HONDA CIVIC 1999 6.G Service Manual CIVIC 1999 6.G HONDA HONDA https://www.carmanualsonline.info/img/13/6068/w960_6068-0.png HONDA CIVIC 1999 6.G Service Manual

Page 1852 of 2189

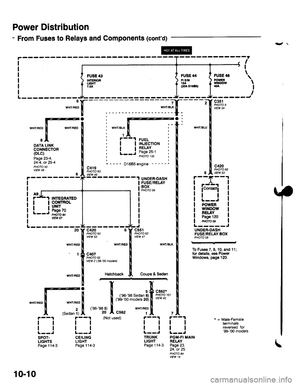
HONDA CIVIC 1999 6.G Service Manual Power Distribution
- From Fuses to Relays and Components (contd)
-",JX-
I
I
\FUSE 3n{fEtbRUC|{T7..4
FUSE 44FI EA!aacoa Dr6lc)
FUSE il8POUGNtvtl|Do{taoa
c351
c420PHOTO 63
I-.:CrJ
WIIT/ELX
1
I
I
I
I

Page 1863 of 2189

HONDA CIVIC 1999 6.G Service Manual Ground Distributioh (conrd)
)
- G401
NOTE:
To G402on page14-5.
WINOSHIELOWIPERMOTORPage 91-1
DAYTIMERUNNINGLIGHTS
99.!rRoL cLUrcHuNr I swtTcH:?99^ Pases 23-5and 34-3vtEw 66 PHA|A 55
I
I
INJECTORCONTRO

Page 1911 of 2189

HONDA CIVIC 1999 6.G Service Manual PGM-FI (D1685) (contd)
(
UNDER-HOODFUSE/RELAYBOX
Se3 PowetDistribution,pags 1&13-
uYt%%,
WHT/REO I vr6wJ,
aaz�4wxlnro I
sIDATA LINKcoNNECTOR (DLC)
8 Y C352ll Proro 8,""o"n I u* "
ll wwcnr
.4
*"r,o"

Page 1943 of 2189

HONDA CIVIC 1999 6.G Service Manual UNDER-HOODABS FUSE/RELAY BOX
r------1
c356
FUSE 63MTNCHECK7.54
c357 2
FUSE 61PUIiPolon
c356
ABSPUMPMOTOR
i-.t_____l
*fitr
3
YEURED
A19
(PMR) (MCK) IPump Motor Icomm6n motdr check IRight rear ABS Leftf

Page 2108 of 2189

HONDA CIVIC 1999 6.G Service Manual -
Component Connector View Index (Views begin on page 202-21
Connector View
ABS Control Unit........ ......63
Audio Unit (99-00 models) ......74
Combination Light Switch . . . . . . . . . . . . . .

Page 2121 of 2189

HONDA CIVIC 1999 6.G Service Manual Gonnector Views (conrd)
46. C503
B
9
*1: GBN/ORN(Power door locks)*1r BLU|/EL(Power door locks)
GRN/RED (Brake
system indicator light)*1r LT GRN(Power door locks)*3: GRN/YEL (Lowfuel indicator light)

Page 2161 of 2189

HONDA CIVIC 1999 6.G Service Manual Connector ldentification and Wire Harness Routing
Connector
or
Terminal
Number ol
Cavities/
Color
LocationConnects toNotes
Main Wire Harness (Left side of dash and floor branch): 96-97 models
c401
c

Page 2163 of 2189

HONDA CIVIC 1999 6.G Service Manual Connector ldentification and Wire Harness Routing
Connector
or
Terminal
Number of
Cavities/
Color
LocationConnects toNotess
Main Wire Harness (Left side of dash and tloor branch): 98 model and all GX

Page 2165 of 2189

HONDA CIVIC 1999 6.G Service Manual Connector ldentification and Wire Harness Routing
Connector
ol
Terminal
Number ot
Cavlties/
Color
LocationConnects toNotes\
Main Wire Harness (Left side of dash and floor branch): 9$00 models except
Page:   < prev 1-10 ... 11-20 21-30 31-40 41-50