NISSAN TIIDA 2011 Service Repair Manual
Manufacturer: NISSAN, Model Year: 2011, Model line: TIIDA, Model: NISSAN TIIDA 2011Pages: 3787, PDF Size: 78.35 MB
Page 2011 of 3787
![NISSAN TIIDA 2011 Service Repair Manual DTC P0132 A/F SENSOR 1EC-717
< SERVICE INFORMATION > [MR18DE]
C
D
E
F
G H
I
J
K L
M A
EC
NP
O
If the indication is not constantly approx. 5 V, go to next step.
4. Turn ignition switch OFF, wait at lea NISSAN TIIDA 2011 Service Repair Manual DTC P0132 A/F SENSOR 1EC-717
< SERVICE INFORMATION > [MR18DE]
C
D
E
F
G H
I
J
K L
M A
EC
NP
O
If the indication is not constantly approx. 5 V, go to next step.
4. Turn ignition switch OFF, wait at lea](/img/5/57396/w960_57396-2010.png)
DTC P0132 A/F SENSOR 1EC-717
< SERVICE INFORMATION > [MR18DE]
C
D
E
F
G H
I
J
K L
M A
EC
NP
O
If the indication is not constantly approx. 5 V, go to next step.
4. Turn ignition switch OFF, wait at least 10 seconds and then restart engine.
5. Drive and accelerate vehicle to more than 40 km/h (25 MPH) within 20 seconds after restarting engine.
6. Maintain the following conditions for about 20 consecutive seconds.
NOTE:
•Keep the accelerator pedal as steady as possible during the cruising.
• If this procedure is not completed within 1 minute after restarting engine at step 4, return to step
4.
7. Check 1st trip DTC.
8. If 1st trip DTC is displayed, go to EC-719, "
Diagnosis Procedure".
WITH GST
Follow the procedure “WITH CONSULT-III” above.
ENG SPEED 1,000 - 3,200 rpm
VHCL SPEED SE More than 40 km/h (25 MPH)
B/FUEL SCHDL 1.5 - 9.0 msec
Shift lever Suitable position
Revision: May 2010 2011 Versa
Page 2012 of 3787
![NISSAN TIIDA 2011 Service Repair Manual EC-718
< SERVICE INFORMATION >[MR18DE]
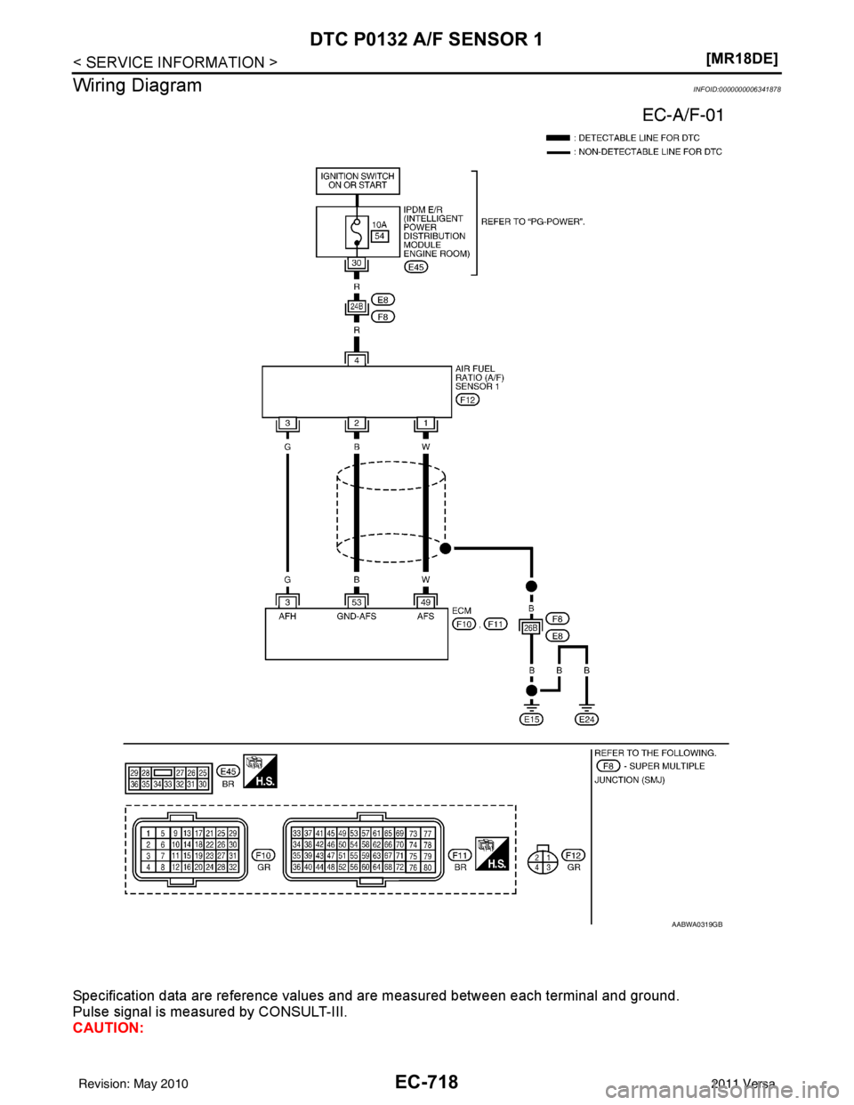
DTC P0132 A/F SENSOR 1
Wiring Diagram
INFOID:0000000006341878
Specification data are reference values and are measured between each terminal and ground.
Pulse si NISSAN TIIDA 2011 Service Repair Manual EC-718
< SERVICE INFORMATION >[MR18DE]
DTC P0132 A/F SENSOR 1
Wiring Diagram
INFOID:0000000006341878
Specification data are reference values and are measured between each terminal and ground.
Pulse si](/img/5/57396/w960_57396-2011.png)
EC-718
< SERVICE INFORMATION >[MR18DE]
DTC P0132 A/F SENSOR 1
Wiring Diagram
INFOID:0000000006341878
Specification data are reference values and are measured between each terminal and ground.
Pulse signal is measured by CONSULT-III.
CAUTION:
AABWA0319GB
Revision: May 2010 2011 Versa
Page 2013 of 3787
![NISSAN TIIDA 2011 Service Repair Manual DTC P0132 A/F SENSOR 1EC-719
< SERVICE INFORMATION > [MR18DE]
C
D
E
F
G H
I
J
K L
M A
EC
NP
O
Do not use ECM ground terminals wh
en measuring input/output voltage. Doing so may result in dam-
age to t NISSAN TIIDA 2011 Service Repair Manual DTC P0132 A/F SENSOR 1EC-719
< SERVICE INFORMATION > [MR18DE]
C
D
E
F
G H
I
J
K L
M A
EC
NP
O
Do not use ECM ground terminals wh
en measuring input/output voltage. Doing so may result in dam-
age to t](/img/5/57396/w960_57396-2012.png)
DTC P0132 A/F SENSOR 1EC-719
< SERVICE INFORMATION > [MR18DE]
C
D
E
F
G H
I
J
K L
M A
EC
NP
O
Do not use ECM ground terminals wh
en measuring input/output voltage. Doing so may result in dam-
age to the ECM's transistor. Use a ground ot her than ECM terminals, such as the ground.
: Average voltage for pulse signal (Actual pulse signal can be confirmed by oscilloscope.)
Diagnosis ProcedureINFOID:0000000006341879
1.CHECK GROUND CONNECTIONS
1. Turn ignition switch OFF.
2. Loosen and retighten three ground screws on the body. Refer to EC-638, "
Ground Inspection".
OK or NG
OK >> GO TO 2.
NG >> Repair or replace ground connections.
2.CHECK AIR FUEL RATIO (A/F) SENSOR 1 POWER SUPPLY CIRCUIT
1. Disconnect A/F sensor 1 harness connector (1).
2. Turn ignition switch ON.
TERMI- NAL
NO. WIRE
COLOR ITEM
CONDITION DATA (DC Voltage)
3 G A/F sensor 1 heater [Engine is running]
•
Warm-up condition
• Idle speed (More than 140 seconds after starting
engine) Approximately 2.9 - 8.8 V
49 W A/F sensor 1 [Engine is running]
•
Warm-up condition
• Engine speed: 2,000 rpm Approximately 1.8 V
Output voltage varies with air fuel
ratio.
53 B A/F sensor 1 [Ignition switch: ON] Approximately 2.2 V
PBIA8148J
:Vehicle front
1. Body ground E24 2. Engine ground F93. Engine ground F16
4. Body ground E15
BBIA0698E
BBIA0699E
Revision: May 2010 2011 Versa
Page 2014 of 3787
![NISSAN TIIDA 2011 Service Repair Manual EC-720
< SERVICE INFORMATION >[MR18DE]
DTC P0132 A/F SENSOR 1
3. Check voltage between A/F sensor 1 terminal 4 and ground with
CONSULT-III or tester.
OK or NG
OK >> GO TO 4.
NG >> GO TO 3.
3.DETECT MA NISSAN TIIDA 2011 Service Repair Manual EC-720
< SERVICE INFORMATION >[MR18DE]
DTC P0132 A/F SENSOR 1
3. Check voltage between A/F sensor 1 terminal 4 and ground with
CONSULT-III or tester.
OK or NG
OK >> GO TO 4.
NG >> GO TO 3.
3.DETECT MA](/img/5/57396/w960_57396-2013.png)
EC-720
< SERVICE INFORMATION >[MR18DE]
DTC P0132 A/F SENSOR 1
3. Check voltage between A/F sensor 1 terminal 4 and ground with
CONSULT-III or tester.
OK or NG
OK >> GO TO 4.
NG >> GO TO 3.
3.DETECT MALFUNCTIONING PART
Check the following.
• Harness connectors E8, F8
• Harness for open or short between A/F sensor 1 and fuse
>> Repair or replace harness or connectors.
4.CHECK A/F SENSOR 1 INPUT SIGN AL CIRCUIT FOR OPEN AND SHORT
1. Turn ignition switch OFF.
2. Disconnect ECM harness connector.
3. Check harness continuity between the following terminals. Refer to Wiring Diagram.
4. Check harness continuity between ECM terminals 49, 53 or A/F sensor 1 terminals 1, 2 and ground. Refer to Wiring Diagram.
5. Also check harness for short to power.
OK or NG
OK >> GO TO 5.
NG >> Repair open circuit or short to ground or short to power in harness or connectors.
5.CHECK INTERMITTENT INCIDENT
Perform EC-632
.
OK or NG
OK >> GO TO 6.
NG >> Repair or replace.
6.REPLACE AIR FUEL RATIO (A/F) SENSOR 1
Replace air fuel ratio (A/F) sensor 1.
CAUTION:
• Discard any A/F sensor which has b een dropped from a height of more than 0.5 m (19.7 in) onto a
hard surface such as a concrete floor; use a new one.
• Before installing new A/F sensor, clean exhaust system threads using Oxygen Sensor Thread Cleaner tool J-43897-18 or J-43897-12 and approved anti-seize lubricant.
>>INSPECTION END
Voltage: Battery voltage
PBIB3308E
A/F sensor 1 terminal
ECM terminal
14 9
25 3
Continuity should exist.
Continuity should not exist.
Revision: May 2010 2011 Versa
Page 2015 of 3787
![NISSAN TIIDA 2011 Service Repair Manual DTC P0132 A/F SENSOR 1EC-721
< SERVICE INFORMATION > [MR18DE]
C
D
E
F
G H
I
J
K L
M A
EC
NP
O
Removal and InstallationINFOID:0000000006341880
AIR FUEL RATIO SENSOR HEATER
Refer to
EM-141, "Removal an NISSAN TIIDA 2011 Service Repair Manual DTC P0132 A/F SENSOR 1EC-721
< SERVICE INFORMATION > [MR18DE]
C
D
E
F
G H
I
J
K L
M A
EC
NP
O
Removal and InstallationINFOID:0000000006341880
AIR FUEL RATIO SENSOR HEATER
Refer to
EM-141, "Removal an](/img/5/57396/w960_57396-2014.png)
DTC P0132 A/F SENSOR 1EC-721
< SERVICE INFORMATION > [MR18DE]
C
D
E
F
G H
I
J
K L
M A
EC
NP
O
Removal and InstallationINFOID:0000000006341880
AIR FUEL RATIO SENSOR HEATER
Refer to
EM-141, "Removal and Installation".
Revision: May 2010 2011 Versa
Page 2016 of 3787
![NISSAN TIIDA 2011 Service Repair Manual EC-722
< SERVICE INFORMATION >[MR18DE]
DTC P0137 HO2S2
DTC P0137 HO2S2
Component DescriptionINFOID:0000000006341881
The heated oxygen sensor 2, after three way catalyst (manifold),
monitors the oxygen NISSAN TIIDA 2011 Service Repair Manual EC-722
< SERVICE INFORMATION >[MR18DE]
DTC P0137 HO2S2
DTC P0137 HO2S2
Component DescriptionINFOID:0000000006341881
The heated oxygen sensor 2, after three way catalyst (manifold),
monitors the oxygen](/img/5/57396/w960_57396-2015.png)
EC-722
< SERVICE INFORMATION >[MR18DE]
DTC P0137 HO2S2
DTC P0137 HO2S2
Component DescriptionINFOID:0000000006341881
The heated oxygen sensor 2, after three way catalyst (manifold),
monitors the oxygen level in the exhaust gas.
Even if switching characteristics of
the air fuel ratio (A/F) sensor 1
are shifted, the air/fuel ratio is controlled to stoichiometric, by the sig-
nal from the heated oxygen sensor 2.
This sensor is made of ceramic zirconia. The zirconia generates volt-
age from approximately 1 V in richer conditions to 0 V in leaner con-
ditions.
Under normal conditions the heated ox ygen sensor 2 is not used for
engine control operation.
CONSULT-III Reference Value in Data Monitor ModeINFOID:0000000006341882
Specification data are reference values.
On Board Diagn osis LogicINFOID:0000000006341883
M/T MODELS AND A/T MODELS
The heated oxygen sensor 2 has a much longer switching time
between rich and lean than the air fuel ratio (A/F) sensor 1. The oxy-
gen storage capacity before the three way catalyst (manifold) causes
the longer switching time. To judge the malfunctions of heated oxy-
gen sensor 2, ECM monitors whet her the maximum voltage of the
sensor is sufficiently high during the various driving condition such
as fuel-cut.
CVT MODELS
The heated oxygen sensor 2 has a much longer switching time
between rich and lean than the air fuel ratio (A/F) sensor 1. The oxy-
gen storage capacity before the three way catalyst (manifold) causes
the longer switching time. To judge the malfunctions of heated oxy-
gen sensor 2, ECM monitors whet her the maximum voltage of the
sensor is sufficiently high during the various driving condition such
as fuel-cut.
SEF327R
Monitor item ConditionSpecification
HO2S2 (B1) • Revving engine from idle to 3,000 rpm quickly after the following
conditions are met.
- Engine: After warming up
- Keeping the engine speed between 3,500 and 4,000 rpm for 1
minute and at idle for 1 minute under no load 0 - 0.3 V ←→
Approx. 0.6 - 1.0 V
HO2S2 MNTR (B1) LEAN ←→ RICH
SEF259VA
JMBIA2105GB
Revision: May 2010 2011 Versa
Page 2017 of 3787
![NISSAN TIIDA 2011 Service Repair Manual DTC P0137 HO2S2EC-723
< SERVICE INFORMATION > [MR18DE]
C
D
E
F
G H
I
J
K L
M A
EC
NP
O
DTC Confirmation ProcedureINFOID:0000000006341884
NOTE:
If DTC confirmation Procedure has been previously conduc
NISSAN TIIDA 2011 Service Repair Manual DTC P0137 HO2S2EC-723
< SERVICE INFORMATION > [MR18DE]
C
D
E
F
G H
I
J
K L
M A
EC
NP
O
DTC Confirmation ProcedureINFOID:0000000006341884
NOTE:
If DTC confirmation Procedure has been previously conduc](/img/5/57396/w960_57396-2016.png)
DTC P0137 HO2S2EC-723
< SERVICE INFORMATION > [MR18DE]
C
D
E
F
G H
I
J
K L
M A
EC
NP
O
DTC Confirmation ProcedureINFOID:0000000006341884
NOTE:
If DTC confirmation Procedure has been previously conduc
ted, always turn ignition switch OFF and wait at
least 10 seconds before conducting the next test.
WITH CONSULT-III
TESTING CONDITION:
For the best results, perform DTC WORK SUPPORT at a temperature of 0 to 30°C (32 to 86 °F).
1. Turn ignition switch ON and select “DATA MONITOR” mode with CONSULT-III.
2. Start engine and warm it up to the normal operating temperature.
3. Turn ignition switch OFF and wait at least 10 seconds.
4. Start engine and keep the engine speed between 3,500 and 4,000 rpm for at least 1 minute under no load.
5. Let engine idle for 1 minute.
6. Make sure that “COOLAN TEMP/S” indicates more than 70 °C (158° F).
If not, warm up engine and go to next step when “COOLAN TEMP/S” indication reaches to 70°C (158° F).
7. Open engine hood.
8. Select “HO2S2 (B1) P1147” of “HO2S2” in “DTC WORK SUPPORT” mode with CONSULT-III.
9. Following the instruction of CONSULT-III. NOTE:
It will take at most 10 minutes until “COMPLETED” is displayed.
10. Make sure that “OK” is display ed after touching “SELF-DIAG RESULTS”.
If “NG” is displayed, refer to EC-726, "
Diagnosis Procedure".
If “CAN NOT BE DIAGNOSED” is displayed, perform the following.
a. Turn ignition switch OFF and leave the vehicle in a cool place (soak the vehicle).
b. Return to step 1.
Overall Function CheckINFOID:0000000006341885
Use this procedure to check the overall function of the heated oxygen sensor 2 circuit. During this check, a 1st
trip DTC might not be confirmed.
WITH GST
1. Start engine and warm it up to the normal operating temperature.
2. Turn ignition switch OFF and wait at least 10 seconds.
3. Start engine and keep the engine speed between 3,500 and 4,000 rpm for at least 1 minute under no load.
4. Let engine idle 1 minute.
5. Set voltmeter probes between ECM terminal 50 (HO2S2 signal) and ground.
DTC No. Trouble diagnosis name DTC detecting conditionPossible cause
P0137
0137 Heated oxygen sensor 2 cir-
cuit low voltage The maximum voltage from the sensor is not
reached to the specified voltage. • Harness or connectors
(Heated oxygen sensor 2 circuit open or
shorted.)
• Heated oxygen sensor 2
• Fuel pressure
• Fuel injector
• Intake air leaks
Revision: May 2010 2011 Versa
Page 2018 of 3787
![NISSAN TIIDA 2011 Service Repair Manual EC-724
< SERVICE INFORMATION >[MR18DE]
DTC P0137 HO2S2
6. Check the voltage when revving up to 4,000 rpm under no load
at least 10 times.
(Depress and release accelerator pedal as soon as possible.)
T NISSAN TIIDA 2011 Service Repair Manual EC-724
< SERVICE INFORMATION >[MR18DE]
DTC P0137 HO2S2
6. Check the voltage when revving up to 4,000 rpm under no load
at least 10 times.
(Depress and release accelerator pedal as soon as possible.)
T](/img/5/57396/w960_57396-2017.png)
EC-724
< SERVICE INFORMATION >[MR18DE]
DTC P0137 HO2S2
6. Check the voltage when revving up to 4,000 rpm under no load
at least 10 times.
(Depress and release accelerator pedal as soon as possible.)
The voltage should be above 0. 68 V (M/T and A/T) or 0.72V
(CVT) at least once during this procedure.
If the voltage can be confirmed in step 6, step 7 is not nec-
essary.
7. Keep vehicle idling for 10 minutes, then check the voltage. Or check the voltage when coasting from 80 km/h (50 MPH) in D
position with OD OFF (A/T), D position (CVT) or 3rd gear posi-
tion (M/T).
The voltage should be above 0. 68 V (M/T and A/T) or 0.72V
(CVT) at least once during this procedure.
8. If NG, go to EC-726, "
Diagnosis Procedure".
PBIB2996E
Revision: May 2010 2011 Versa
Page 2019 of 3787
![NISSAN TIIDA 2011 Service Repair Manual DTC P0137 HO2S2EC-725
< SERVICE INFORMATION > [MR18DE]
C
D
E
F
G H
I
J
K L
M A
EC
NP
O
Wiring DiagramINFOID:0000000006341886
Specification data are reference values and are measured between each termi NISSAN TIIDA 2011 Service Repair Manual DTC P0137 HO2S2EC-725
< SERVICE INFORMATION > [MR18DE]
C
D
E
F
G H
I
J
K L
M A
EC
NP
O
Wiring DiagramINFOID:0000000006341886
Specification data are reference values and are measured between each termi](/img/5/57396/w960_57396-2018.png)
DTC P0137 HO2S2EC-725
< SERVICE INFORMATION > [MR18DE]
C
D
E
F
G H
I
J
K L
M A
EC
NP
O
Wiring DiagramINFOID:0000000006341886
Specification data are reference values and are measured between each terminal and ground.
Pulse signal is measured by CONSULT-III.
CAUTION:
BBWA2629E
Revision: May 2010
2011 Versa
Page 2020 of 3787
![NISSAN TIIDA 2011 Service Repair Manual EC-726
< SERVICE INFORMATION >[MR18DE]
DTC P0137 HO2S2
Do not use ECM ground terminals when measuring input/output voltage. Doi
ng so may result in dam-
age to the ECMs transistor. Use a ground ot he NISSAN TIIDA 2011 Service Repair Manual EC-726
< SERVICE INFORMATION >[MR18DE]
DTC P0137 HO2S2
Do not use ECM ground terminals when measuring input/output voltage. Doi
ng so may result in dam-
age to the ECMs transistor. Use a ground ot he](/img/5/57396/w960_57396-2019.png)
EC-726
< SERVICE INFORMATION >[MR18DE]
DTC P0137 HO2S2
Do not use ECM ground terminals when measuring input/output voltage. Doi
ng so may result in dam-
age to the ECM's transistor. Use a ground ot her than ECM terminals, such as the ground.
: Average voltage for pulse signal (Actual pulse signal can be confirmed by oscilloscope.)
Diagnosis ProcedureINFOID:0000000006341887
1.CHECK GROUND CONNECTIONS
1. Turn ignition switch OFF.
2. Loosen and retighten ground screw on the body. Refer to EC-638, "
Ground Inspection".
OK or NG
OK >> GO TO 2.
NG >> Repair or replace ground connections.
2.CLEAR THE SELF-LEARNING DATA
With CONSULT-III
TERMI-
NAL
NO. WIRE
COLOR ITEM
CONDITION DATA (DC Voltage)
5G Heated oxygen sensor 2
heater [Engine is running]
• Engine speed: Below 3,600 rpm after the
following conditions are met.
- Engine: After warming up
- Keeping the engine speed between 3,500 and 4,000 rpm for 1 minute and at
idle for 1 minute under no load. Approximately 10 V
[Ignition switch: ON]
• Engine stopped
[Engine is running]
• Engine speed: Above 3,600 rpm. BATTERY VOLTAGE
(11 - 14 V)
50 W Heated oxygen sensor 2 [Engine is running]
• Revving engine from idle to 3,000 rpm
quickly after the following conditions are
met.
- Engine: After warming up
- Keeping the engine speed between
3,500 and 4,000 rpm for 1 minute and at
idle for 1 minute under no load. 0 - Approximately 1.0 V
59 O Sensor ground
(Heated oxygen sensor 2) [Engine is running]
•
Warm-up condition
• Idle speed Approximately 0 V
PBIA8148J
:
Vehicle front
1. Body ground E24 2. Engine ground F9 3. Engine ground F16
4. Body ground E15
BBIA0698E
Revision: May 2010 2011 Versa