wiring INFINITI QX4 2005 Factory Service Manual
[x] Cancel search | Manufacturer: INFINITI, Model Year: 2005, Model line: QX4, Model: INFINITI QX4 2005Pages: 3419, PDF Size: 80.18 MB
Page 3326 of 3419

WT-1
ROAD WHEELS & TIRES
E SUSPENSION
CONTENTS
C
D
F
G
H
I
J
K
L
M
SECTION WT
A
B
WT
Revision: October 20052005 QX56 PRECAUTIONS .......................................................... 2
Precautions for Supplemental Restraint System
(SRS) “AIR BAG” and “SEAT BELT PRE-TEN-
SIONER” .................................................................. 2
PREPARATION ........................................................... 3
Special Service Tool ................................................. 3
Commercial Service Tools ........................................ 3
NOISE, VIBRATION, AND HARSHNESS (NVH)
TROUBLESHOOTING ................................................ 4
NVH Troubleshooting Chart ..................................... 4
WHEEL ....................................................................... 5
Inspection ................................................................. 5
WHEEL AND TIRE ASSEMBLY ................................. 6
Balancing Wheels .................................................... 6
REMOVAL ............................................................. 6
WHEEL BALANCE ADJUSTMENT ...................... 6
Rotation .................................................................... 7
LOW TIRE PRESSURE WARNING SYSTEM ............ 8
System Components ................................................ 8
System Description .................................................. 8
TRANSMITTER ..................................................... 8
REMOTE KEYLESS ENTRY RECEIVER ............. 8
BCM (BODY CONTROL MODULE) ...................... 9
WARNING LAMP AND BUZZER .......................... 9
DISPLAY UNIT ...................................................... 9
CAN COMMUNICATION .......................................... 10
System Description ................................................ 10
TROUBLE DIAGNOSES ...........................................11
Wiring Diagram .......................................................11
BCM Input/Output Signal Standard ........................ 13
ID Registration Procedure ...................................... 14
ID REGISTRATION WITH TRANSMITTER
ACTIVATION TOOL ............................................ 14
ID REGISTRATION WITHOUT TRANSMITTER
ACTIVATION TOOL ............................................ 15
Transmitter Wake Up Operation ............................. 16
WITH TRANSMITTER ACTIVATION TOOL ........ 16
CONSULT-II Function (BCM) ................................. 17
Self-Diagnosis ........................................................ 18DESCRIPTION .................................................... 18
FUNCTION .......................................................... 18
CONSULT-II ......................................................... 18
How to Perform Trouble Diagnosis for Quick and
Accurate Repair ...................................................... 20
INTRODUCTION ................................................. 20
WORK FLOW ...................................................... 20
Preliminary Check .................................................. 21
Malfunction Code/Symptom Chart .......................... 22
TROUBLE DIAGNOSIS FOR SELF-DIAGNOSTIC
ITEMS ........................................................................ 24
Inspection 1: Transmitter or Control Unit (BCM) ..... 24
MALFUNCTION CODE NO. 21, 22, 23 OR 24 ... 24
Inspection 2: Transmitter - 1 ................................... 24
MALFUNCTION CODE NO. 31, 32, 33, 34, 41,
42, 43, 44, 45, 46, 47 OR 48 ............................... 24
Inspection 3: Transmitter - 2 ................................... 25
MALFUNCTION CODE NO. 35, 36, 37 OR 38 ... 25
Inspection 4: Vehicle Speed Signal ........................ 26
MALFUNCTION CODE NO. 52 ........................... 26
TROUBLE DIAGNOSIS FOR SYMPTOMS .............. 27
Inspection 1: Warning Lamp Does Not Come On
When Ignition Switch Is Turned On ........................ 27
Inspection 2: Warning Lamp Stays On When Ignition
Switch Is Turned On ............................................... 27
Inspection 3: Warning Lamp Flashes When Ignition
Switch Is Turned On ............................................... 29
Inspection 4: Hazard Warning Lamp Flashes When
Ignition Switch Is Turned On .................................. 30
Inspection 5: “TIRE PRESSURE” Information In
Display Unit Does Not Exist .................................... 31
Inspection 6: ID Registration Cannot Be Completed ... 31
REMOVAL AND INSTALLATION ............................. 32
Transmitter (Pressure Sensor) ............................... 32
REMOVAL ........................................................... 32
INSTALLATION ................................................... 32
SERVICE DATA AND SPECIFICATIONS (SDS) ...... 34
Road Wheel ............................................................ 34
Tire ......................................................................... 34
Page 3327 of 3419

WT-2
PRECAUTIONS
Revision: October 20052005 QX56
PRECAUTIONSPFP:00001
Precautions for Supplemental Restraint System (SRS) “AIR BAG” and “SEAT
BELT PRE-TENSIONER”
EES002C8
The Supplemental Restraint System such as “AIR BAG” and “SEAT BELT PRE-TENSIONER”, used along
with a front seat belt, helps to reduce the risk or severity of injury to the driver and front passenger for certain
types of collision. This system includes seat belt switch inputs and dual stage front air bag modules. The SRS
system uses the seat belt switches to determine the front air bag deployment, and may only deploy one front
air bag, depending on the severity of a collision and whether the front occupants are belted or unbelted.
Information necessary to service the system safely is included in the SRS and SB section of this Service Man-
ual.
WAR NIN G:
To avoid rendering the SRS inoperative, which could increase the risk of personal injury or death
in the event of a collision which would result in air bag inflation, all maintenance must be per-
formed by an authorized NISSAN/INFINITI dealer.
Improper maintenance, including incorrect removal and installation of the SRS, can lead to per-
sonal injury caused by unintentional activation of the system. For removal of Spiral Cable and Air
Bag Module, see the SRS section.
Do not use electrical test equipment on any circuit related to the SRS unless instructed to in this
Service Manual. SRS wiring harnesses can be identified by yellow and/or orange harnesses or
harness connectors.
Page 3336 of 3419

TROUBLE DIAGNOSES
WT-11
C
D
F
G
H
I
J
K
L
MA
B
WT
Revision: October 20052005 QX56
TROUBLE DIAGNOSESPFP:00004
Wiring DiagramEES001I5
WEWA0032E
Page 3360 of 3419

WW-1
WIPER, WASHER & HORN
K ELECTRICAL
CONTENTS
C
D
E
F
G
H
I
J
L
M
SECTION WW
A
B
WW
Revision: October 20052005 QX56 PRECAUTION ............................................................ 3
Precautions for Supplemental Restraint System
(SRS) “AIR BAG” and “SEAT BELT PRE-TEN-
SIONER” .................................................................. 3
Wiring Diagrams and Trouble Diagnosis .................. 3
FRONT WIPER AND WASHER SYSTEM .................. 4
Components Parts and Harness Connector Loca-
tion ........................................................................... 4
System Description .................................................. 4
LOW SPEED WIPER OPERATION ...................... 5
HI SPEED WIPER OPERATION ........................... 5
INTERMITTENT OPERATION .............................. 5
AUTO STOP OPERATION .................................... 6
FRONT WASHER OPERATION ........................... 6
MIST OPERATION ................................................ 6
FAIL-SAFE FUNCTION ......................................... 6
COMBINATION SWITCH READING FUNCTION ..... 7
CAN Communication System Description ................ 9
Schematic .............................................................. 10
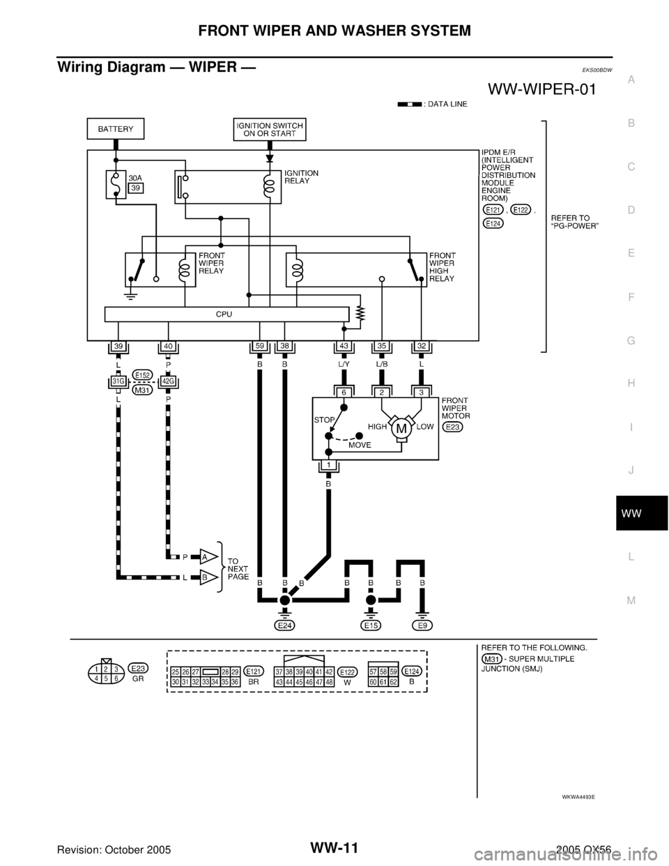
Wiring Diagram — WIPER — .................................11
Terminals and Reference Values for BCM ............. 14
Terminals and Reference Values for IPDM E/R ..... 15
Work Flow .............................................................. 15
Preliminary Inspection ............................................ 15
INSPECTION FOR POWER SUPPLY AND
GROUND CIRCUIT ............................................. 15
CONSULT-II Function (BCM) ................................. 17
CONSULT-II OPERATION .................................. 17
WORK SUPPORT ............................................... 18
DATA MONITOR ................................................. 18
ACTIVE TEST ..................................................... 19
CONSULT-II Function (IPDM E/R) ......................... 19
CONSULT-II OPERATION .................................. 19
DATA MONITOR ................................................. 20
ACTIVE TEST ..................................................... 21
Trouble Diagnosis .................................................. 21
FRONT WIPER DOES NOT OPERATE ............. 21
FRONT WIPER STOP POSITION IS INCOR-
RECT .................................................................. 24
ONLY FRONT WIPER LOW DOES NOT OPER-ATE ...................................................................... 25
ONLY FRONT WIPER HI DOES NOT OPERATE ... 27
ONLY FRONT WIPER INT DOES NOT OPER-
ATE ...................................................................... 28
FRONT WIPER INTERMITTENT OPERATION
SWITCH POSITION CANNOT BE ADJUSTED ... 29
WIPERS DO NOT WIPE WHEN FRONT
WASHER OPERATES ........................................ 29
FRONT WIPERS OPERATE FOR 10 SECONDS,
STOP FOR 20 SECONDS, AND AFTER
REPEATING THIS OPERATION FIVE TIMES,
THEY BECOME INOPERATIVE ......................... 29
Removal and Installation of Front Wiper Arms,
Adjustment of Wiper Arms Stop Location ............... 31
REMOVAL ........................................................... 31
INSTALLATION ................................................... 31
Removal and Installation of Wiper Motor and Link-
age .......................................................................... 31
REMOVAL ........................................................... 31
INSTALLATION ................................................... 32
Washer Nozzle Adjustment .................................... 32
Washer Tube Layout .............................................. 33
Removal and Installation of Wiper and Washer
Switch ..................................................................... 33
REMOVAL ........................................................... 33
INSTALLATION ................................................... 33
Removal and Installation of Washer Tank .............. 33
REMOVAL ........................................................... 33
INSTALLATION ................................................... 34
Removal and Installation of Washer Motor ............. 34
REMOVAL ........................................................... 34
INSTALLATION ................................................... 34
REAR WIPER AND WASHER SYSTEM .................. 35
Components Parts and Harness Connector Loca-
tion .......................................................................... 35
System Description ................................................. 35
REAR WIPER OPERATION ................................ 36
INTERMITTENT OPERATION ............................ 36
AUTO STOP OPERATION .................................. 37
REAR WASHER OPERATION ............................ 37
Page 3361 of 3419

WW-2Revision: October 20052005 QX56 BCM WIPER SWITCH READING FUNCTION .... 38
Wiring Diagram — WIP/R — .................................. 39
Terminals and Reference Values for BCM .............. 41
How to Proceed With Trouble Diagnosis ................ 43
Preliminary Inspection ............................................ 43
INSPECTION FOR POWER SUPPLY AND
GROUND CIRCUIT ............................................. 43
CONSULT-II Function (BCM) .................................. 45
CONSULT-II OPERATION ................................... 45
DATA MONITOR .................................................. 46
ACTIVE TEST ..................................................... 46
Rear Wiper Does Not Operate ............................... 47
Rear Wiper Stop Position Is Incorrect ..................... 49
Only Rear Wiper Does Not Operate ....................... 50
Only Rear Wiper Intermittent Does Not Operate .... 51
Wiper Does Not Wipe When Rear Washer Operates ... 51
Removal and Installation of Rear Wiper Arm, Adjust-
ment of Rear Wiper Arm Stop Location .................. 52
REMOVAL ........................................................... 52
INSTALLATION .................................................... 52
Removal and Installation of Rear Wiper Motor ....... 53
REMOVAL ........................................................... 53INSTALLATION ....................................................53
Rear Washer Nozzle Adjustment ............................54
Rear Washer Tube Layout ......................................54
Removal and Installation of Rear Washer Nozzle ...54
REMOVAL ............................................................54
INSTALLATION ....................................................54
Check Valve ............................................................55
Removal and Installation of Rear Wiper and Washer
Switch .....................................................................55
Removal and Installation of Washer Tank ...............55
Removal and Installation of Washer Motor .............55
POWER SOCKET .....................................................56
Wiring Diagram — P/SCKT — ................................56
Removal and Installation of Power Sockets ............57
REMOVAL ............................................................57
INSTALLATION ....................................................57
HORN ........................................................................58
Wiring Diagram — HORN — ..................................58
Removal and Installation .........................................59
REMOVAL ............................................................59
INSTALLATION ....................................................59
Page 3362 of 3419

PRECAUTION
WW-3
C
D
E
F
G
H
I
J
L
MA
B
WW
Revision: October 20052005 QX56
PRECAUTION PFP:00011
Precautions for Supplemental Restraint System (SRS) “AIR BAG” and “SEAT
BELT PRE-TENSIONER”
EKS00BDQ
The Supplemental Restraint System such as “AIR BAG” and “SEAT BELT PRE-TENSIONER”, used along
with a front seat belt, helps to reduce the risk or severity of injury to the driver and front passenger for certain
types of collision. This system includes seat belt switch inputs and dual stage front air bag modules. The SRS
system uses the seat belt switches to determine the front air bag deployment, and may only deploy one front
air bag, depending on the severity of a collision and whether the front occupants are belted or unbelted.
Information necessary to service the system safely is included in the SRS and SB section of this Service Man-
ual.
WA RN ING:
To avoid rendering the SRS inoperative, which could increase the risk of personal injury or death
in the event of a collision which would result in air bag inflation, all maintenance must be per-
formed by an authorized NISSAN/INFINITI dealer.
Improper maintenance, including incorrect removal and installation of the SRS, can lead to per-
sonal injury caused by unintentional activation of the system. For removal of Spiral Cable and Air
Bag Module, see the SRS section.
Do not use electrical test equipment on any circuit related to the SRS unless instructed to in this
Service Manual. SRS wiring harnesses can be identified by yellow and/or orange harnesses or
harness connectors.
Wiring Diagrams and Trouble Diagnosis EKS00BDR
When you read wiring diagrams, refer to the following:
Refer to GI-15, "How to Read Wiring Diagrams" .
Refer to PG-4, "POWER SUPPLY ROUTING CIRCUIT" for power distribution circuit.
When you perform trouble diagnosis, refer to the following:
Refer to GI-11, "HOW TO FOLLOW TEST GROUPS IN TROUBLE DIAGNOSES" .
Refer to GI-27, "How to Perform Efficient Diagnosis for an Electrical Incident" .
Page 3370 of 3419

FRONT WIPER AND WASHER SYSTEM
WW-11
C
D
E
F
G
H
I
J
L
MA
B
WW
Revision: October 20052005 QX56
Wiring Diagram — WIPER —EKS00BDW
WKWA4493E
Page 3398 of 3419

REAR WIPER AND WASHER SYSTEM
WW-39
C
D
E
F
G
H
I
J
L
MA
B
WW
Revision: October 20052005 QX56
Wiring Diagram — WIP/R —EKS00BED
WKWA2328E
Page 3415 of 3419

WW-56
POWER SOCKET
Revision: October 20052005 QX56
POWER SOCKETPFP:253A2
Wiring Diagram — P/SCKT — EKS00BEW
WKWA4494E
Page 3417 of 3419

WW-58
HORN
Revision: October 20052005 QX56
HORNPFP:25610
Wiring Diagram — HORN — EKS00BEY
WKWA4495E