Abs INFINITI FX35 2004 Service Manual
[x] Cancel search | Manufacturer: INFINITI, Model Year: 2004, Model line: FX35, Model: INFINITI FX35 2004Pages: 4449, PDF Size: 99.66 MB
Page 1886 of 4449
![INFINITI FX35 2004 Service Manual DTC P1706 PNP SWITCH
EC-545
[VQ35DE]
C
D
E
F
G
H
I
J
K
L
MA
EC
Revision: 2004 November 2004 FX35/FX45
DTC P1706 PNP SWITCHPFP:32006
Component DescriptionABS006WU
When the gear position is P or N, park INFINITI FX35 2004 Service Manual DTC P1706 PNP SWITCH
EC-545
[VQ35DE]
C
D
E
F
G
H
I
J
K
L
MA
EC
Revision: 2004 November 2004 FX35/FX45
DTC P1706 PNP SWITCHPFP:32006
Component DescriptionABS006WU
When the gear position is P or N, park](/img/42/57021/w960_57021-1885.png)
DTC P1706 PNP SWITCH
EC-545
[VQ35DE]
C
D
E
F
G
H
I
J
K
L
MA
EC
Revision: 2004 November 2004 FX35/FX45
DTC P1706 PNP SWITCHPFP:32006
Component DescriptionABS006WU
When the gear position is P or N, park/neutral position (PNP) switch is ON.
ECM detects the position because the continuity of the line (the ON signal) exists.
CONSULT-II Reference Value in Data Monitor ModeABS006WV
Specification data are reference values.
On Board Diagnosis LogicABS006WW
DTC Confirmation ProcedureABS006WX
CAUTION:
Always drive vehicle at a safe speed.
NOTE:
If DTC Confirmation Procedure has been previously conducted, always turn ignition switch OFF and wait at
least 10 seconds before conducting the next test.
WITH CONSULT-II
1. Turn ignition switch ON.
2. Select “P/N POSI SW” in “DATA MONITOR” mode with CON-
SULT-II. Then check the “P/N POSI SW” signal under the follow-
ing conditions.
If NG, go to EC-548, "
Diagnostic Procedure" .
If OK, go to following step.
3. Select “DATA MONITOR” mode with CONSULT-II.
4. Start engine and warm it up to normal operating temperature.
5. Maintain the following conditions for at least 60 consecutive sec-
onds.
6. If 1st trip DTC is detected, go to EC-548, "
Diagnostic Procedure"
.
MONITOR ITEM CONDITION SPECIFICATION
P/N POSI SW
Ignition switch: ONShift lever: P or N ON
Shift lever: Except above OFF
DTC No. Trouble diagnosis name DTC detecting condition Possible cause
P1706
1706Park/neutral position
switchThe signal of the park/neutral position (PNP)
switch is not changed in the process of engine
starting and driving.
Harness or connectors
[The park/neutral position (PNP) switch
circuit is open or shorted.]
Park/neutral position (PNP) switch
Unified meter and A/C amp.
TCM
Position (Selector lever) Known-good signal
P or N position ON
Except above position OFF
ENG SPEED 1,000 - 6,375 rpm
COOLAN TEMP/S More than 70°C (158°F)
B/FUEL SCHDL 2.0 - 31.8 msec
VHCL SPEED SE More than 64 km/h (40 MPH)
Selector lever Suitable position
SEF212Y
SEF213Y
Page 1887 of 4449
![INFINITI FX35 2004 Service Manual EC-546
[VQ35DE]
DTC P1706 PNP SWITCH
Revision: 2004 November 2004 FX35/FX45
Overall Function CheckABS006WY
Use this procedure to check the overall function of the park/neutral position (PNP) switch ci INFINITI FX35 2004 Service Manual EC-546
[VQ35DE]
DTC P1706 PNP SWITCH
Revision: 2004 November 2004 FX35/FX45
Overall Function CheckABS006WY
Use this procedure to check the overall function of the park/neutral position (PNP) switch ci](/img/42/57021/w960_57021-1886.png)
EC-546
[VQ35DE]
DTC P1706 PNP SWITCH
Revision: 2004 November 2004 FX35/FX45
Overall Function CheckABS006WY
Use this procedure to check the overall function of the park/neutral position (PNP) switch circuit. During this
check, a 1st trip DTC might not be confirmed.
WITH GST
1. Turn ignition switch ON.
2. Check voltage between ECM terminal 102 (PNP switch signal)
and ground under the following conditions.
3. If NG, go to EC-548, "
Diagnostic Procedure" .
Condition (Gear position) Voltage V (Known-good data)
P or N position Approx. 0
Except above positionBATTERY VOLTAGE
(11 - 14V)
MBIB0043E
Page 1888 of 4449
![INFINITI FX35 2004 Service Manual DTC P1706 PNP SWITCH
EC-547
[VQ35DE]
C
D
E
F
G
H
I
J
K
L
MA
EC
Revision: 2004 November 2004 FX35/FX45
Wiring DiagramABS006WZ
TBWM0521E INFINITI FX35 2004 Service Manual DTC P1706 PNP SWITCH
EC-547
[VQ35DE]
C
D
E
F
G
H
I
J
K
L
MA
EC
Revision: 2004 November 2004 FX35/FX45
Wiring DiagramABS006WZ
TBWM0521E](/img/42/57021/w960_57021-1887.png)
DTC P1706 PNP SWITCH
EC-547
[VQ35DE]
C
D
E
F
G
H
I
J
K
L
MA
EC
Revision: 2004 November 2004 FX35/FX45
Wiring DiagramABS006WZ
TBWM0521E
Page 1889 of 4449
![INFINITI FX35 2004 Service Manual EC-548
[VQ35DE]
DTC P1706 PNP SWITCH
Revision: 2004 November 2004 FX35/FX45
Specification data are reference values and are measured between each terminal and ground.
CAUTION:
Do not use ECM ground te INFINITI FX35 2004 Service Manual EC-548
[VQ35DE]
DTC P1706 PNP SWITCH
Revision: 2004 November 2004 FX35/FX45
Specification data are reference values and are measured between each terminal and ground.
CAUTION:
Do not use ECM ground te](/img/42/57021/w960_57021-1888.png)
EC-548
[VQ35DE]
DTC P1706 PNP SWITCH
Revision: 2004 November 2004 FX35/FX45
Specification data are reference values and are measured between each terminal and ground.
CAUTION:
Do not use ECM ground terminals when measuring input/output voltage. Doing so may result in dam-
age to the ECM's transistor. Use a ground other than ECM terminals, such as the ground.
Diagnostic ProcedureABS006X0
1. CHECK DTC WITH TCM
Refer to AT- 3 8 , "
OBD-II Diagnostic Trouble Code (DTC)" .
OK or NG
OK >> GO TO 2.
NG >> Repair or replace.
2. CHECK STARTING SYSTEM
Turn ignition switch OFF, then turn it to START.
Does starter motor operate?
Ye s o r N o
Yes >> GO TO 3.
No >> Refer to SC-10, "
STARTING SYSTEM" .
3. CHECK PNP SWITCH INPUT SIGNAL CIRCUIT FOR OPEN AND SHORT-I
1. Turn ignition switch OFF.
2. Disconnect A/T assembly harness connector.
3. Disconnect “unified meter and A/C amp.” harness connector.
4. Check harness continuity between A/T assembly terminal 9 and “unified meter and A/C amp.” terminal 32.
Refer to Wiring Diagram.
5. Also check harness for short to ground and short to power.
OK or NG
OK >> GO TO 5.
NG >> GO TO 4.
4. DETECT MALFUNCTIONING PART
Check the following.
Harness connectors F102, M82
Harness for open or short between A/T assembly and “unified meter and A/C amp.”
>> Repair open circuit or short to ground or short to power in harness or connectors.
TER-
MINAL
NO.WIRE
COLORITEM CONDITION DATA (DC Voltage)
102 LG/B PNP switch[Ignition switch: ON]
Shift lever: P or NApproximately 0V
[Ignition switch: ON]
Except above positionBATTERY VOLTAGE
(11 - 14V)
Continuity should exist.
Page 1891 of 4449
![INFINITI FX35 2004 Service Manual EC-550
[VQ35DE]
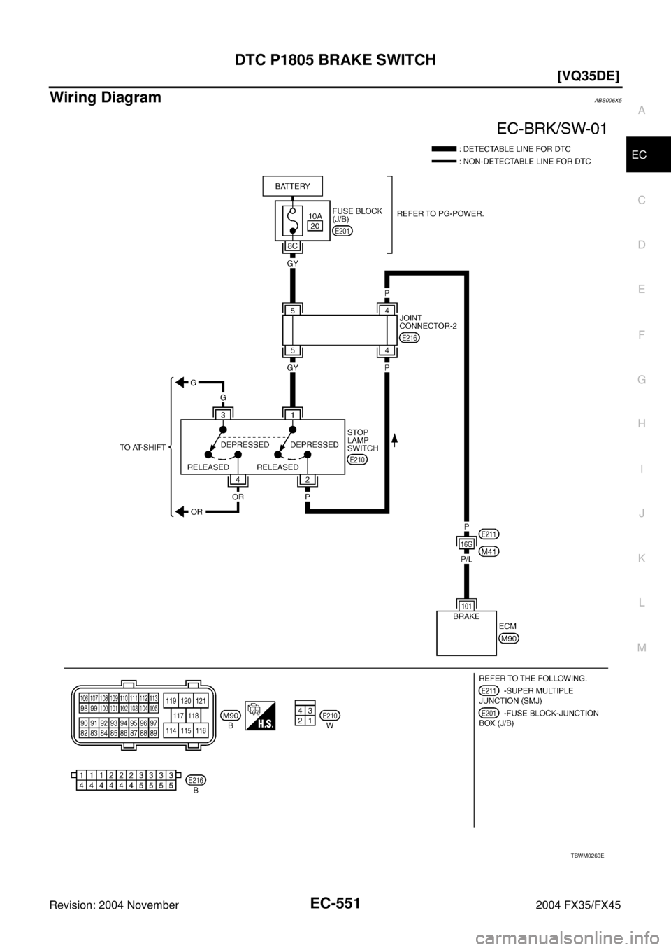
DTC P1805 BRAKE SWITCH
Revision: 2004 November 2004 FX35/FX45
DTC P1805 BRAKE SWITCHPFP:25320
DescriptionABS006X1
Brake switch signal is applied to the ECM through the stop lamp switch INFINITI FX35 2004 Service Manual EC-550
[VQ35DE]
DTC P1805 BRAKE SWITCH
Revision: 2004 November 2004 FX35/FX45
DTC P1805 BRAKE SWITCHPFP:25320
DescriptionABS006X1
Brake switch signal is applied to the ECM through the stop lamp switch](/img/42/57021/w960_57021-1890.png)
EC-550
[VQ35DE]
DTC P1805 BRAKE SWITCH
Revision: 2004 November 2004 FX35/FX45
DTC P1805 BRAKE SWITCHPFP:25320
DescriptionABS006X1
Brake switch signal is applied to the ECM through the stop lamp switch when the brake pedal is depressed.
This signal is used mainly to decrease the engine speed when the vehicle is driving.
CONSULT-II Reference Value in Data Monitor ModeABS006X2
Specification data are reference values.
On Board Diagnosis LogicABS006X3
The MIL will not light up for this diagnosis.
FAIL-SAFE MODE
When the malfunction is detected, the ECM enters fail-safe mode.
DTC Confirmation ProcedureABS006X4
NOTE:
If DTC Confirmation Procedure has been previously conducted, always turn ignition switch OFF and wait at
least 10 seconds before conducting the next test.
WITH CONSULT-II
1. Turn ignition switch ON.
2. Fully depress the brake pedal for at least 5 seconds.
3. Erase the DTC with CONSULT-II.
4. Select “DATA MONITOR” mode with CONSULT-II.
5. If 1st trip DTC is detected, go to EC-552, "
Diagnostic Procedure"
.
WITH GST
Follow the procedure “WITH CONSULT-II” above.
MONITOR ITEM CONDITION SPECIFICATION
BRAKE SW
Ignition switch: ONBrake pedal: Fully released OFF
Brake pedal: Slightly depressed ON
DTC No. Trouble diagnosis name DTC detecting condition Possible cause
P1805
1805Brake switchA brake switch signal is not sent to ECM for
extremely long time while the vehicle is driving.
Harness or connectors
(Stop lamp switch circuit is open or
shorted.)
Stop lamp switch
Engine operating condition in fail-safe mode
ECM controls the electric throttle control actuator by regulating the throttle opening to a small range.
Therefore, acceleration will be poor.
Vehicle condition Driving condition
When engine is idling Normal
When accelerating Poor acceleration
SEF058Y
Page 1892 of 4449
![INFINITI FX35 2004 Service Manual DTC P1805 BRAKE SWITCH
EC-551
[VQ35DE]
C
D
E
F
G
H
I
J
K
L
MA
EC
Revision: 2004 November 2004 FX35/FX45
Wiring DiagramABS006X5
TBWM0260E INFINITI FX35 2004 Service Manual DTC P1805 BRAKE SWITCH
EC-551
[VQ35DE]
C
D
E
F
G
H
I
J
K
L
MA
EC
Revision: 2004 November 2004 FX35/FX45
Wiring DiagramABS006X5
TBWM0260E](/img/42/57021/w960_57021-1891.png)
DTC P1805 BRAKE SWITCH
EC-551
[VQ35DE]
C
D
E
F
G
H
I
J
K
L
MA
EC
Revision: 2004 November 2004 FX35/FX45
Wiring DiagramABS006X5
TBWM0260E
Page 1893 of 4449
![INFINITI FX35 2004 Service Manual EC-552
[VQ35DE]
DTC P1805 BRAKE SWITCH
Revision: 2004 November 2004 FX35/FX45
Specification data are reference values and are measured between each terminal and ground.
CAUTION:
Do not use ECM ground INFINITI FX35 2004 Service Manual EC-552
[VQ35DE]
DTC P1805 BRAKE SWITCH
Revision: 2004 November 2004 FX35/FX45
Specification data are reference values and are measured between each terminal and ground.
CAUTION:
Do not use ECM ground](/img/42/57021/w960_57021-1892.png)
EC-552
[VQ35DE]
DTC P1805 BRAKE SWITCH
Revision: 2004 November 2004 FX35/FX45
Specification data are reference values and are measured between each terminal and ground.
CAUTION:
Do not use ECM ground terminals when measuring input/output voltage. Doing so may result in dam-
age to the ECM's transistor. Use a ground other than ECM terminals, such as the ground.
Diagnostic ProcedureABS006X6
1. CHECK STOP LAMP SWITCH CIRCUIT
1. Turn ignition switch OFF.
2. Check the stop lamp when depressing and releasing the brake pedal.
OK or NG
OK >> GO TO 4.
NG >> GO TO 2.
2. CHECK STOP LAMP SWITCH POWER SUPPLY CIRCUIT
1. Disconnect stop lamp switch harness connector.
2. Check voltage between stop lamp switch terminal 1 and ground
with CONSULT-II or tester.
OK or NG
OK >> GO TO 4.
NG >> GO TO 3.
TER-
MINAL
NO.WIRE
COLORITEM CONDITION DATA (DC Voltage)
101 P/L Stop lamp switch[Ignition switch: OFF]
Brake pedal: Fully releasedApproximately 0V
[Ignition switch: OFF]
Brake pedal: Slightly depressedBATTERY VOLTAGE
(11 - 14V)
Brake pedal Stop lamp
Fully released Not illuminated
Slightly depressed Illuminated
PBIB1605E
PBIB1184E
Voltage: Battery voltage
Page 1895 of 4449
![INFINITI FX35 2004 Service Manual EC-554
[VQ35DE]
DTC P1805 BRAKE SWITCH
Revision: 2004 November 2004 FX35/FX45
Component InspectionABS006X7
STOP LAMP SWITCH
1. Disconnect stop lamp switch harness connector.
2. Check continuity betwee INFINITI FX35 2004 Service Manual EC-554
[VQ35DE]
DTC P1805 BRAKE SWITCH
Revision: 2004 November 2004 FX35/FX45
Component InspectionABS006X7
STOP LAMP SWITCH
1. Disconnect stop lamp switch harness connector.
2. Check continuity betwee](/img/42/57021/w960_57021-1894.png)
EC-554
[VQ35DE]
DTC P1805 BRAKE SWITCH
Revision: 2004 November 2004 FX35/FX45
Component InspectionABS006X7
STOP LAMP SWITCH
1. Disconnect stop lamp switch harness connector.
2. Check continuity between stop lamp switch terminals 1 and 2
under the following conditions.
3. If NG, adjust stop lamp switch installation, refer to BR-6, "
BRAKE PEDAL" , and perform step 2 again.
PBIB1605E
Conditions Continuity
Brake pedal is fully released Should not exist.
Brake pedal is slightly depressed Should exist.
PBIB1185E
Page 1896 of 4449
![INFINITI FX35 2004 Service Manual DTC P2122, P2123 APP SENSOR
EC-555
[VQ35DE]
C
D
E
F
G
H
I
J
K
L
MA
EC
Revision: 2004 November 2004 FX35/FX45
DTC P2122, P2123 APP SENSORPFP:18002
Component DescriptionABS006X8
The accelerator pedal po INFINITI FX35 2004 Service Manual DTC P2122, P2123 APP SENSOR
EC-555
[VQ35DE]
C
D
E
F
G
H
I
J
K
L
MA
EC
Revision: 2004 November 2004 FX35/FX45
DTC P2122, P2123 APP SENSORPFP:18002
Component DescriptionABS006X8
The accelerator pedal po](/img/42/57021/w960_57021-1895.png)
DTC P2122, P2123 APP SENSOR
EC-555
[VQ35DE]
C
D
E
F
G
H
I
J
K
L
MA
EC
Revision: 2004 November 2004 FX35/FX45
DTC P2122, P2123 APP SENSORPFP:18002
Component DescriptionABS006X8
The accelerator pedal position sensor is installed on the upper end
of the accelerator pedal assembly. The sensor detects the accelera-
tor position and sends a signal to the ECM.
Accelerator pedal position sensor has two sensors. These sensors
are a kind of potentiometers which transform the accelerator pedal
position into output voltage, and emit the voltage signal to the ECM.
In addition, these sensors detect the opening and closing speed of
the accelerator pedal and feed the voltage signals to the ECM. The
ECM judges the current opening angle of the accelerator pedal from
these signals and controls the throttle control motor based on these
signals.
Idle position of the accelerator pedal is determined by the ECM
receiving the signal from the accelerator pedal position sensor. The ECM uses this signal for the engine oper-
ation such as fuel cut.
CONSULT-II Reference Value in Data Monitor ModeABS006X9
Specification data are reference values.
*: Accelerator pedal position sensor 2 signal is converted by ECM internally. Thus, it differs from ECM terminal voltage.
On Board Diagnosis LogicABS006XA
These self-diagnoses have the one trip detection logic.
NOTE:
If DTC P2122 or P2123 is displayed with DTC P1229, first perform the trouble diagnosis for DTC P1229.
Refer to EC-489, "
DTC P1229 SENSOR POWER SUPPLY" .
FAIL-SAFE MODE
When the malfunction is detected, ECM enters fail-safe mode and the MIL lights up.
PBIB1741E
MONITOR ITEM CONDITION SPECIFICATION
ACCEL SEN1
Ignition switch: ON
(Engine stopped)Accelerator pedal: Fully released 0.5 - 1.0V
Accelerator pedal: Fully depressed 4.0 - 4.8V
ACCEL SEN2*
Ignition switch: ON
(Engine stopped)Accelerator pedal: Fully released 0.3 - 1.2V
Accelerator pedal: Fully depressed 3.9 - 4.8V
CLSD THL POS
Ignition switch: ON
(Engine stopped)Accelerator pedal: Fully released ON
Accelerator pedal: Slightly depressed OFF
DTC No. Trouble diagnosis name DTC detecting condition Possible cause
P2122
2122Accelerator pedal posi-
tion sensor 1 circuit low
inputAn excessively low voltage from the APP sen-
sor 1 is sent to ECM.
Harness or connectors
(The APP sensor 1 circuit is open or
shorted.)
Accelerator pedal position sensor
(Accelerator pedal position sensor 1) P2123
2123Accelerator pedal posi-
tion sensor 1 circuit high
inputAn excessively high voltage from the APP sen-
sor 1 is sent to ECM.
Engine operating condition in fail-safe mode
The ECM controls the electric throttle control actuator in regulating the throttle opening in order for the idle position to be within +10
degrees.
The ECM regulates the opening speed of the throttle valve to be slower than the normal condition.
So, the acceleration will be poor.
Page 1897 of 4449
![INFINITI FX35 2004 Service Manual EC-556
[VQ35DE]
DTC P2122, P2123 APP SENSOR
Revision: 2004 November 2004 FX35/FX45
DTC Confirmation ProcedureABS006XB
NOTE:
If DTC Confirmation Procedure has been previously conducted, always turn ign INFINITI FX35 2004 Service Manual EC-556
[VQ35DE]
DTC P2122, P2123 APP SENSOR
Revision: 2004 November 2004 FX35/FX45
DTC Confirmation ProcedureABS006XB
NOTE:
If DTC Confirmation Procedure has been previously conducted, always turn ign](/img/42/57021/w960_57021-1896.png)
EC-556
[VQ35DE]
DTC P2122, P2123 APP SENSOR
Revision: 2004 November 2004 FX35/FX45
DTC Confirmation ProcedureABS006XB
NOTE:
If DTC Confirmation Procedure has been previously conducted, always turn ignition switch OFF and wait at
least 10 seconds before conducting the next test.
TESTING CONDITION:
Before performing the following procedure, confirm that battery voltage is more than 10V at idle.
WITH CONSULT-II
1. Turn ignition switch ON.
2. Select “DATA MONITOR” mode with CONSULT-II.
3. Start engine and let it idle for 1 second.
4. If DTC is detected, go to EC-558, "
Diagnostic Procedure" .
WITH GST
Follow the procedure “WITH CONSULT-II” above.
SEF058Y