Engine INFINITI FX35 2004 Service Manual
[x] Cancel search | Manufacturer: INFINITI, Model Year: 2004, Model line: FX35, Model: INFINITI FX35 2004Pages: 4449, PDF Size: 99.66 MB
Page 1816 of 4449
![INFINITI FX35 2004 Service Manual DTC P1217 ENGINE OVER TEMPERATURE
EC-475
[VQ35DE]
C
D
E
F
G
H
I
J
K
L
MA
EC
Revision: 2004 November 2004 FX35/FX45
CONSULT-II Reference Value in Data Monitor ModeABS006V9
Specification data are refere INFINITI FX35 2004 Service Manual DTC P1217 ENGINE OVER TEMPERATURE
EC-475
[VQ35DE]
C
D
E
F
G
H
I
J
K
L
MA
EC
Revision: 2004 November 2004 FX35/FX45
CONSULT-II Reference Value in Data Monitor ModeABS006V9
Specification data are refere](/img/42/57021/w960_57021-1815.png)
DTC P1217 ENGINE OVER TEMPERATURE
EC-475
[VQ35DE]
C
D
E
F
G
H
I
J
K
L
MA
EC
Revision: 2004 November 2004 FX35/FX45
CONSULT-II Reference Value in Data Monitor ModeABS006V9
Specification data are reference values.
On Board Diagnosis LogicABS006VA
If the cooling fan or another component in the cooling system malfunctions, engine coolant temperature will
rise.
When the engine coolant temperature reaches an abnormally high temperature condition, a malfunction is
indicated.
This self-diagnosis has the one trip detection logic.
CAUTION:
When a malfunction is indicated, be sure to replace the coolant. Refer to CO-11, "
Changing Engine
Coolant" . Also, replace the engine oil. Refer to LU-9, "Changing Engine Oil" .
1. Fill radiator with coolant up to specified level with a filling speed of 2 liters per minute. Be sure to
use coolant with the proper mixture ratio. Refer to MA-13, "
Anti-Freeze Coolant Mixture Ratio" .
2. After refilling coolant, run engine to ensure that no water-flow noise is emitted.
Overall Function CheckABS006VB
Use this procedure to check the overall function of the cooling fan. During this check, a DTC might not be con-
firmed.
WARNING:
Never remove the radiator cap when the engine is hot. Serious burns could be caused by high pres-
sure fluid escaping from the radiator.
Wrap a thick cloth around cap. Carefully remove the cap by turning it a quarter turn to allow built-up
pressure to escape. Then turn the cap all the way off.
MONITOR ITEM CONDITION SPECIFICATION
AIR COND SIG
Engine: After warming up, idle
the engineAir conditioner switch: OFF OFF
Air conditioner switch: ON
(Compressor operates.)ON
COOLING FAN
Engine: After warming up, idle
the engine
Air conditioner switch: OFFEngine coolant temperature is 94°C
(201°F) or lessOFF
Engine coolant temperature is
between 95°C (203°F) and 99°C
(210°F)LOW
Engine coolant temperature is
between 100°C (212°F) and 104°C
(219°F)MID
Engine coolant temperature is 105°C
(221°F) or moreHI
DTC No. Trouble diagnosis name DTC detecting condition Possible cause
P1217
1217Engine over tempera-
ture (Overheat)
Cooling fan does not operate properly (Over-
heat).
Cooling fan system does not operate prop-
erly (Overheat).
Engine coolant level was not added to the
system using the proper filling method.
Engine coolant is not within the specified
range.
Harness or connectors
(The cooling fan circuit is open or
shorted.)
IPDM E/R
Cooling fan
Radiator hose
Radiator
Radiator cap
Water pump
Thermostat
For more information, refer to EC-484,
"Main 12 Causes of Overheating" .
Page 1817 of 4449
![INFINITI FX35 2004 Service Manual EC-476
[VQ35DE]
DTC P1217 ENGINE OVER TEMPERATURE
Revision: 2004 November 2004 FX35/FX45
WITH CONSULT-II
1. Check the coolant level in the reservoir tank and radiator.
Allow engine to cool before che INFINITI FX35 2004 Service Manual EC-476
[VQ35DE]
DTC P1217 ENGINE OVER TEMPERATURE
Revision: 2004 November 2004 FX35/FX45
WITH CONSULT-II
1. Check the coolant level in the reservoir tank and radiator.
Allow engine to cool before che](/img/42/57021/w960_57021-1816.png)
EC-476
[VQ35DE]
DTC P1217 ENGINE OVER TEMPERATURE
Revision: 2004 November 2004 FX35/FX45
WITH CONSULT-II
1. Check the coolant level in the reservoir tank and radiator.
Allow engine to cool before checking coolant level.
If the coolant level in the reservoir tank and/or radiator is below
the proper range, skip the following steps and go to EC-479,
"PROCEDURE A" .
2. Confirm whether customer filled the coolant or not. If customer
filled the coolant, skip the following steps and go to EC-479,
"PROCEDURE A" .
3. Turn ignition switch ON.
4. Perform “COOLING FAN” in “ACTIVE TEST” mode with CON-
SULT-II.
5. If the results are NG, go to EC-479, "
PROCEDURE A" .
WITH GST
1. Check the coolant level in the reservoir tank and radiator.
Allow engine to cool before checking coolant level.
If the coolant level in the reservoir tank and/or radiator is below
the proper range, skip the following steps and go to EC-479,
"PROCEDURE A" .
2. Confirm whether customer filled the coolant or not. If customer
filled the coolant, skip the following steps and go to EC-479,
"PROCEDURE A" .
3. Perform IPDM E/R auto active test and check cooling fan motors operation, refer to PG-24, "
Auto Active
Te s t"
4. If NG, go to EC-479, "PROCEDURE A" .
SEF621W
SEF646X
SEF621W
Page 1818 of 4449
![INFINITI FX35 2004 Service Manual DTC P1217 ENGINE OVER TEMPERATURE
EC-477
[VQ35DE]
C
D
E
F
G
H
I
J
K
L
MA
EC
Revision: 2004 November 2004 FX35/FX45
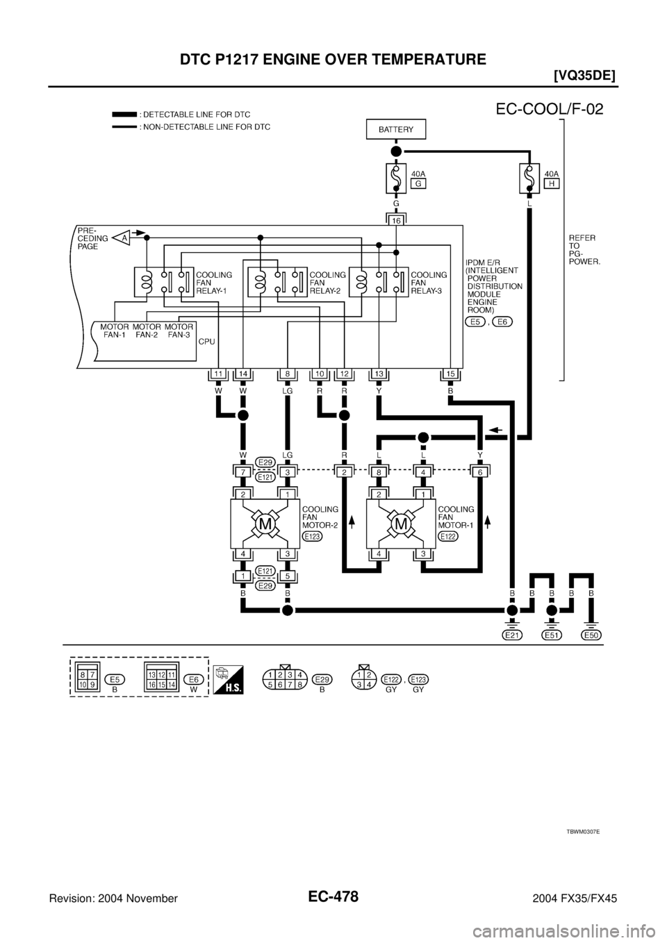
Wiring DiagramABS006VC
TBWM0306E INFINITI FX35 2004 Service Manual DTC P1217 ENGINE OVER TEMPERATURE
EC-477
[VQ35DE]
C
D
E
F
G
H
I
J
K
L
MA
EC
Revision: 2004 November 2004 FX35/FX45
Wiring DiagramABS006VC
TBWM0306E](/img/42/57021/w960_57021-1817.png)
DTC P1217 ENGINE OVER TEMPERATURE
EC-477
[VQ35DE]
C
D
E
F
G
H
I
J
K
L
MA
EC
Revision: 2004 November 2004 FX35/FX45
Wiring DiagramABS006VC
TBWM0306E
Page 1819 of 4449
![INFINITI FX35 2004 Service Manual EC-478
[VQ35DE]
DTC P1217 ENGINE OVER TEMPERATURE
Revision: 2004 November 2004 FX35/FX45
TBWM0307E INFINITI FX35 2004 Service Manual EC-478
[VQ35DE]
DTC P1217 ENGINE OVER TEMPERATURE
Revision: 2004 November 2004 FX35/FX45
TBWM0307E](/img/42/57021/w960_57021-1818.png)
EC-478
[VQ35DE]
DTC P1217 ENGINE OVER TEMPERATURE
Revision: 2004 November 2004 FX35/FX45
TBWM0307E
Page 1820 of 4449
![INFINITI FX35 2004 Service Manual DTC P1217 ENGINE OVER TEMPERATURE
EC-479
[VQ35DE]
C
D
E
F
G
H
I
J
K
L
MA
EC
Revision: 2004 November 2004 FX35/FX45
Diagnostic ProcedureABS006VD
PROCEDURE A
1. INSPECTION START
Do you have CONSULT-II?
INFINITI FX35 2004 Service Manual DTC P1217 ENGINE OVER TEMPERATURE
EC-479
[VQ35DE]
C
D
E
F
G
H
I
J
K
L
MA
EC
Revision: 2004 November 2004 FX35/FX45
Diagnostic ProcedureABS006VD
PROCEDURE A
1. INSPECTION START
Do you have CONSULT-II?](/img/42/57021/w960_57021-1819.png)
DTC P1217 ENGINE OVER TEMPERATURE
EC-479
[VQ35DE]
C
D
E
F
G
H
I
J
K
L
MA
EC
Revision: 2004 November 2004 FX35/FX45
Diagnostic ProcedureABS006VD
PROCEDURE A
1. INSPECTION START
Do you have CONSULT-II?
Ye s o r N o
Ye s > > G O T O 2 .
No >> GO TO 3.
2. CHECK COOLING FAN OPERATION
With CONSULT-II
1. Start engine and let it idle.
2. Select “COOLING FAN” in “ACTIVE TEST” mode with CON-
SULT-II.
3. Make sure that cooling fans-1 and -2 operate at each speed
(LOW/MID/HI).
OK or NG
OK >> GO TO 4.
NG >> Check cooling fan control circuit. (Go to EC-481, "
PRO-
CEDURE B" .)
3. CHECK COOLING FAN OPERATION
Without CONSULT-II
1. Perform IPDM E/R auto active test and check cooling fan motors operation, refer to PG-24, "
Auto Active
Te s t" .
2. Make sure that cooling fans-1 and -2 operate at each speed (Low/Middle/High).
OK or NG
OK >> GO TO 4.
NG >> Check cooling fan control circuit. (Go to EC-481, "
PROCEDURE B" .)
4. CHECK COOLING SYSTEM FOR LEAK
Apply pressure to the cooling system with a tester, and check if the
pressure drops.
CAUTION:
Higher than the specified pressure may cause radiator damage.
Pressure should not drop.
OK or NG
OK >> GO TO 5.
NG >> Check the following for leak. Refer to CO-11, "
LEVEL
CHECK" .
Hose
Radiator
Water pump
SEF784Z
Testing pressure: 157 kPa (1.6 kg/cm2 , 23 psi)
SLC754A
Page 1821 of 4449
![INFINITI FX35 2004 Service Manual EC-480
[VQ35DE]
DTC P1217 ENGINE OVER TEMPERATURE
Revision: 2004 November 2004 FX35/FX45
5. CHECK RADIATOR CAP
Apply pressure to cap with a tester.
OK or NG
OK >> GO TO 6.
NG >> Replace radiator cap.
INFINITI FX35 2004 Service Manual EC-480
[VQ35DE]
DTC P1217 ENGINE OVER TEMPERATURE
Revision: 2004 November 2004 FX35/FX45
5. CHECK RADIATOR CAP
Apply pressure to cap with a tester.
OK or NG
OK >> GO TO 6.
NG >> Replace radiator cap.](/img/42/57021/w960_57021-1820.png)
EC-480
[VQ35DE]
DTC P1217 ENGINE OVER TEMPERATURE
Revision: 2004 November 2004 FX35/FX45
5. CHECK RADIATOR CAP
Apply pressure to cap with a tester.
OK or NG
OK >> GO TO 6.
NG >> Replace radiator cap.
6. CHECK THERMOSTAT
1. Check valve seating condition at normal room temperatures.
It should seat tightly.
2. Check valve opening temperature and valve lift.
3. Check if valve is closed at 5°C (9°F) below valve opening tem-
perature.
For details, refer to CO-26, "
WATER INLET AND THERMO-
STAT ASSEMBLY" .
OK or NG
OK >> GO TO 7.
NG >> Replace thermostat
7. CHECK ENGINE COOLANT TEMPERATURE SENSOR
Refer to EC-189, "
Component Inspection" .
OK or NG
OK >> GO TO 8.
NG >> Replace engine coolant temperature sensor.
8. CHECK MAIN 12 CAUSES
If the cause cannot be isolated, go to EC-484, "
Main 12 Causes of Overheating" .
>>INSPECTION END Radiator cap relief pressure:
59 - 98 kPa (0.6 - 1.0 kg/cm
2
, 9 - 14 psi)
SLC755A
Valve opening temperature: 76.5°C (170°F) [standard]
Valve lift: More than 8.6 mm/90°C
(0.339 in/194°F)
SLC343
Page 1822 of 4449
![INFINITI FX35 2004 Service Manual DTC P1217 ENGINE OVER TEMPERATURE
EC-481
[VQ35DE]
C
D
E
F
G
H
I
J
K
L
MA
EC
Revision: 2004 November 2004 FX35/FX45
PROCEDURE B
1. CHECK COOLILNG FAN POWER SUPPLY CIRCUIT
1. Turn ignition switch OFF.
2 INFINITI FX35 2004 Service Manual DTC P1217 ENGINE OVER TEMPERATURE
EC-481
[VQ35DE]
C
D
E
F
G
H
I
J
K
L
MA
EC
Revision: 2004 November 2004 FX35/FX45
PROCEDURE B
1. CHECK COOLILNG FAN POWER SUPPLY CIRCUIT
1. Turn ignition switch OFF.
2](/img/42/57021/w960_57021-1821.png)
DTC P1217 ENGINE OVER TEMPERATURE
EC-481
[VQ35DE]
C
D
E
F
G
H
I
J
K
L
MA
EC
Revision: 2004 November 2004 FX35/FX45
PROCEDURE B
1. CHECK COOLILNG FAN POWER SUPPLY CIRCUIT
1. Turn ignition switch OFF.
2. Disconnect IPDM E/R harness connector E6.
3. Check voltage between IPDM E/R terminal 16 and ground with
CONSULT-II or tester.
OK or NG
OK >> GO TO 3.
NG >> GO TO 2.
2. DETECT MALFUNCTIONING PART
Check the following.
40A fusible link
Harness for open or short between IPDM E/R and battery
>> Repair open circuit or short to ground in harness or connectors.
3. CHECK COOLING FAN GROUND CIRCUIT
1. Check harness continuity between IPDM E/R terminal 15 and ground.
Refer to Wiring Diagram.
2. Also check harness for short to power.
OK or NG
OK >> GO TO 4.
NG >> Repair open circuit or short to power in harness or connectors.Voltage: Battery voltage
PBIB1666E
Continuity should exist.
Page 1823 of 4449
![INFINITI FX35 2004 Service Manual EC-482
[VQ35DE]
DTC P1217 ENGINE OVER TEMPERATURE
Revision: 2004 November 2004 FX35/FX45
4. CHECK COOLING FAN MOTOR-1 CIRCUIT-I
1. Disconnect cooling fan motor-1 harness connector.
2. Check voltage be INFINITI FX35 2004 Service Manual EC-482
[VQ35DE]
DTC P1217 ENGINE OVER TEMPERATURE
Revision: 2004 November 2004 FX35/FX45
4. CHECK COOLING FAN MOTOR-1 CIRCUIT-I
1. Disconnect cooling fan motor-1 harness connector.
2. Check voltage be](/img/42/57021/w960_57021-1822.png)
EC-482
[VQ35DE]
DTC P1217 ENGINE OVER TEMPERATURE
Revision: 2004 November 2004 FX35/FX45
4. CHECK COOLING FAN MOTOR-1 CIRCUIT-I
1. Disconnect cooling fan motor-1 harness connector.
2. Check voltage between cooling fan motor-1 terminals 1, 2 and
ground with CONSULT-II or tester.
OK or NG
OK >> GO TO 6.
NG >> GO TO 5.
5. DETECT MALFUNCTIONING PART
Check the following.
40A fusible link
Harness connectors E29, E121
Harness for open or short between cooling fan motor-1 and battery
>> Repair open circuit or short to ground in harness or connectors.
6. CHECK COOLING FAN MOTOR-1 CIRCUIT-II
1. Check harness continuity between cooling fan motor-1 terminal 3 and IPDM E/R terminal 13, cooling fan
motor-1 terminal 4 and IPDM E/R terminals 10, 12.
Refer to Wiring diagram.
2. Also check harness for short to ground and short to power.
OK or NG
OK >> GO TO 8.
NG >> GO TO 7.
7. DETECT MALFUNCTIONING PART
Check the following.
Harness connectors E29, E121
Harness for open or short between cooling fan motor-1 and IPDM E/R
>> Repair open circuit or short to ground or short to power in harness or connectors.
PBIB1554E
Voltage: Battery voltage
PBIB1670E
Continuity should exist.
Page 1824 of 4449
![INFINITI FX35 2004 Service Manual DTC P1217 ENGINE OVER TEMPERATURE
EC-483
[VQ35DE]
C
D
E
F
G
H
I
J
K
L
MA
EC
Revision: 2004 November 2004 FX35/FX45
8. CHECK COOLING FAN MOTOR-2 CIRCUIT-I
1. Disconnect cooling fan motor-2 harness conn INFINITI FX35 2004 Service Manual DTC P1217 ENGINE OVER TEMPERATURE
EC-483
[VQ35DE]
C
D
E
F
G
H
I
J
K
L
MA
EC
Revision: 2004 November 2004 FX35/FX45
8. CHECK COOLING FAN MOTOR-2 CIRCUIT-I
1. Disconnect cooling fan motor-2 harness conn](/img/42/57021/w960_57021-1823.png)
DTC P1217 ENGINE OVER TEMPERATURE
EC-483
[VQ35DE]
C
D
E
F
G
H
I
J
K
L
MA
EC
Revision: 2004 November 2004 FX35/FX45
8. CHECK COOLING FAN MOTOR-2 CIRCUIT-I
1. Disconnect cooling fan motor-2 harness connector.
2. Check harness continuity between cooling fan motor-2 terminals
3, 4 and ground.
Refer to Wiring diagram.
3. Also check harness short to power.
OK or NG
OK >> GO TO 10.
NG >> GO TO 9.
9. DETECT MALFUNCTIONING PART
Check the following.
Harness connectors E29, E121
Harness for open or short between cooling fan motor-2 and ground
>> Repair open circuit or short to power in harness or connectors.
10. CHECK COOLING FAN MOTOR-2 CIRCUIT-II
1. Check harness continuity between cooling fan motor-2 terminal 1 and IPDM E/R terminal 8, cooling fan
motor-2 terminal 2 and IPDM E/R terminals 11, 14.
Refer to Wiring Diagram.
2. Also check harness for short to ground and short to power.
OK or NG
OK >> GO TO 12.
NG >> GO TO 11.
11 . DETECT MALFUNCTIONING PART
Check the following.
Harness connectors E29, E121
Harness for open or short between cooling fan motor-2 and IPDM E/R
>> Repair open circuit or short to ground or short to power in harness or connectors.
12. CHECK COOLING FAN MOTORS
Refer to EC-484, "
Component Inspection" .
OK or NG
OK >> GO TO 13.
NG >> Replace cooling fan motors.
13. CHECK INTERMITTENT INCIDENT
Perform EC-135, "
TROUBLE DIAGNOSIS FOR INTERMITTENT INCIDENT" .
OK or NG
OK >> Replace IPDM E/R. Refer to PG-18, "IPDM E/R (INTELLIGENT POWER DISTRIBUTION MOD-
ULE ENGINE ROOM)" .
NG >> Repair or replace harness or connector. Continuity should exist.
PBIB1554E
Continuity should exist.
Page 1825 of 4449
![INFINITI FX35 2004 Service Manual EC-484
[VQ35DE]
DTC P1217 ENGINE OVER TEMPERATURE
Revision: 2004 November 2004 FX35/FX45
Main 12 Causes of OverheatingABS006VE
*1: Turn the ignition switch ON.
*2: Engine running at 3,000 rpm for 10 m INFINITI FX35 2004 Service Manual EC-484
[VQ35DE]
DTC P1217 ENGINE OVER TEMPERATURE
Revision: 2004 November 2004 FX35/FX45
Main 12 Causes of OverheatingABS006VE
*1: Turn the ignition switch ON.
*2: Engine running at 3,000 rpm for 10 m](/img/42/57021/w960_57021-1824.png)
EC-484
[VQ35DE]
DTC P1217 ENGINE OVER TEMPERATURE
Revision: 2004 November 2004 FX35/FX45
Main 12 Causes of OverheatingABS006VE
*1: Turn the ignition switch ON.
*2: Engine running at 3,000 rpm for 10 minutes.
*3: Drive at 90 km/h (55 MPH) for 30 minutes and then let idle for 10 minutes.
*4: After 60 minutes of cool down time.
For more information, refer to CO-7, "
OVERHEATING CAUSE ANALYSIS" .
Component InspectionABS006VF
COOLING FAN MOTORS-1 AND -2
1. Disconnect cooling fan motor harness connectors.
2. Supply cooling fan motor terminals with battery voltage and
check operation.
Cooling fan motor should operate.
If NG, replace cooling fan motor.
Engine Step Inspection item Equipment Standard Reference page
OFF 1
Blocked radiator
Blocked condenser
Blocked radiator grille
Blocked bumper
Visual No blocking —
2
Coolant mixtureCoolant tester 50 - 50% coolant mixtureMA-13
3Coolant levelVisual Coolant up to MAX level
in reservoir tank and radi-
ator filler neckCO-11
4Radiator capPressure tester 59 - 98 kPa
(0.6 - 1.0 kg/cm2 , 9 - 14
psi) (Limit)CO-15
ON*25Coolant leaksVisual No leaksCO-11
ON*26ThermostatTouch the upper and
lower radiator hosesBoth hoses should be hotCO-26
ON*17Cooling fanCONSULT-II Operating See trouble diagnosis for
DTC P1217 (EC-472
).
OFF 8
Combustion gas leakColor checker chemical
tester 4 Gas analyzerNegative —
ON*
39Coolant temperature
gaugeVisual Gauge less than 3/4
when driving—
Coolant overflow to
reservoir tankVisual No overflow during driving
and idlingCO-11
OFF*410Coolant return from
reservoir tank to radia-
torVisual Should be initial level in
reservoir tankCO-11
OFF 11Cylinder headStraight gauge feeler
gauge0.1 mm (0.004 in) Maxi-
mum distortion (warping)EM-100
12Cylinder block and pis-
tonsVisual No scuffing on cylinder
walls or pistonEM-120
Cooling fan speedCooling fan motor terminals
(+) (−)
Middle (MID)1 3 and 4
2 3 and 4
1 and 2 3
1 and 2 4
High (HI) 1 and 2 3 and 4
SEF734W