Abs INFINITI FX35 2004 Service Manual
[x] Cancel search | Manufacturer: INFINITI, Model Year: 2004, Model line: FX35, Model: INFINITI FX35 2004Pages: 4449, PDF Size: 99.66 MB
Page 2558 of 4449
![INFINITI FX35 2004 Service Manual DTC P1720 VEHICLE SPEED SENSOR (A/T OUTPUT)
EC-1217
[VK45DE]
C
D
E
F
G
H
I
J
K
L
MA
EC
Revision: 2004 November 2004 FX35/FX45
Diagnostic ProcedureABS00CD5
1. CHECK DTC WITH TCM
Check DTC with TCM. Ref INFINITI FX35 2004 Service Manual DTC P1720 VEHICLE SPEED SENSOR (A/T OUTPUT)
EC-1217
[VK45DE]
C
D
E
F
G
H
I
J
K
L
MA
EC
Revision: 2004 November 2004 FX35/FX45
Diagnostic ProcedureABS00CD5
1. CHECK DTC WITH TCM
Check DTC with TCM. Ref](/img/42/57021/w960_57021-2557.png)
DTC P1720 VEHICLE SPEED SENSOR (A/T OUTPUT)
EC-1217
[VK45DE]
C
D
E
F
G
H
I
J
K
L
MA
EC
Revision: 2004 November 2004 FX35/FX45
Diagnostic ProcedureABS00CD5
1. CHECK DTC WITH TCM
Check DTC with TCM. Refer to AT- 4 2 , "
TROUBLE DIAGNOSIS" .
OK or NG
OK >> GO TO 2.
NG >> Perform trouble shooting relevant to DTC indicated.
2. CHECK DTC WITH “ABS ACTUATOR AND ELECTRIC UNIT (CONTROL UNIT)”
Check DTC with “ABS actuator and electric unit (control unit)”. Refer to BRC-12, "
TROUBLE DIAGNOSIS" .
OK or NG
OK >> GO TO 3.
NG >> Perform trouble shooting relevant to DTC indicated.
3. CHECK “UNIFIED METER AND A/C AMP.”
Check combination meter function. Refer to DI-28, "
UNIFIED METER AND A/C AMP" .
>>INSPECTION END
Page 2559 of 4449
![INFINITI FX35 2004 Service Manual EC-1218
[VK45DE]
DTC P1780 SHIFT CHANGE SIGNAL
Revision: 2004 November 2004 FX35/FX45
DTC P1780 SHIFT CHANGE SIGNALPFP:31036
DescriptionABS00CD6
NOTE:
If DTC P1780 is displayed with DTC U1000 or U1001 INFINITI FX35 2004 Service Manual EC-1218
[VK45DE]
DTC P1780 SHIFT CHANGE SIGNAL
Revision: 2004 November 2004 FX35/FX45
DTC P1780 SHIFT CHANGE SIGNALPFP:31036
DescriptionABS00CD6
NOTE:
If DTC P1780 is displayed with DTC U1000 or U1001](/img/42/57021/w960_57021-2558.png)
EC-1218
[VK45DE]
DTC P1780 SHIFT CHANGE SIGNAL
Revision: 2004 November 2004 FX35/FX45
DTC P1780 SHIFT CHANGE SIGNALPFP:31036
DescriptionABS00CD6
NOTE:
If DTC P1780 is displayed with DTC U1000 or U1001, first perform the trouble diagnosis for DTC U1000,
U1001. Refer to EC-792, "
DTC U1000, U1001 CAN COMMUNICATION LINE" .
ECM receives current gear position signal, next gear position signal, shift change signal, shift pattern signal
through CAN communication line from TCM (Transmission control module). ECM uses these four signals for
engine control.
On Board Diagnosis LogicABS00CD7
The MIL will not light up for this diagnosis.
DTC Confirmation ProcedureABS00CD8
CAUTION:
Always drive vehicle at a safe speed.
NOTE:
If DTC Confirmation Procedure has been previously conducted, always turn ignition switch OFF and wait at
least 10 seconds before conducting the next test.
WITH CONSULT-II
1. Perform DTC confirmation procedure for DTC P1754, refer to AT- 1 5 4 , "DTC Confirmation Procedure" .
2. If 1st trip DTC is detected, go to EC-1218, "
Diagnostic Procedure" .
WITH GST
Follow the procedure “WITH CONSULT-II” above.
Diagnostic ProcedureABS00CD9
1. CHECK DTC WITH TCM
Check DTC with TCM. Refer to AT- 4 2 , "
TROUBLE DIAGNOSIS" .
OK or NG
OK >> GO TO 2.
NG >> Perform trouble shooting relevant to DTC indicated.
2. CHECK TCM FUNCTION
Refer to AT- 4 2 , "
TROUBLE DIAGNOSIS" .
OK or NG
OK >> GO TO 3.
NG >> Replace TCM. Refer to AT- 7 , "
PRECAUTIONS" .
DTC No. Trouble diagnosis name DTC detecting condition Possible cause
P1780
1780Shift change signalA)The next gear position signal and the current gear
position signal are not in the normal pattern com-
pared with the shift pattern signal,
Harness or connectors
(CAN communication line circuit
is open or shorted)
TCM
A/T assembly B)The next gear position signal and the current gear
position signal are different even through the shift
change signal is OFF.
Page 2561 of 4449
![INFINITI FX35 2004 Service Manual EC-1220
[VK45DE]
DTC P1805 BRAKE SWITCH
Revision: 2004 November 2004 FX35/FX45
DTC P1805 BRAKE SWITCHPFP:25320
DescriptionABS00CDA
Brake switch signal is applied to the ECM through the stop lamp switc INFINITI FX35 2004 Service Manual EC-1220
[VK45DE]
DTC P1805 BRAKE SWITCH
Revision: 2004 November 2004 FX35/FX45
DTC P1805 BRAKE SWITCHPFP:25320
DescriptionABS00CDA
Brake switch signal is applied to the ECM through the stop lamp switc](/img/42/57021/w960_57021-2560.png)
EC-1220
[VK45DE]
DTC P1805 BRAKE SWITCH
Revision: 2004 November 2004 FX35/FX45
DTC P1805 BRAKE SWITCHPFP:25320
DescriptionABS00CDA
Brake switch signal is applied to the ECM through the stop lamp switch when the brake pedal is depressed.
This signal is used mainly to decrease the engine speed when the vehicle is driving.
CONSULT-II Reference Value in Data Monitor ModeABS00CDB
Specification data are reference values.
On Board Diagnosis LogicABS00CDC
The MIL will not light up for this diagnosis.
FAIL-SAFE MODE
When the malfunction is detected, the ECM enters fail-safe mode.
DTC Confirmation ProcedureABS00CDD
WITH CONSULT-II
1. Turn ignition switch ON.
2. Fully depress the brake pedal for at least 5 seconds.
3. Erase the DTC with CONSULT-II.
4. Select “DATA MONITOR” mode with CONSULT-II.
5. If 1st trip DTC is detected, go to EC-1222, "
Diagnostic Proce-
dure" .
WITH GST
Follow the procedure “WITH CONSULT-II” above.
MONITOR ITEM CONDITION SPECIFICATION
BRAKE SW
Ignition switch: ONBrake pedal: Fully released OFF
Brake pedal: Slightly depressed ON
DTC No. Trouble diagnosis name DTC detecting condition Possible cause
P1805
1805Brake switchA brake switch signal is not sent to ECM for
extremely long time while the vehicle is driving.
Harness or connectors
(Stop lamp switch circuit is open or
shorted.)
Stop lamp switch
Engine operating condition in fail-safe mode
ECM controls the electric throttle control actuator by regulating the throttle opening to a small range.
Therefore, acceleration will be poor.
Vehicle condition Driving condition
When engine is idling Normal
When accelerating Poor acceleration
SEF058Y
Page 2562 of 4449
![INFINITI FX35 2004 Service Manual DTC P1805 BRAKE SWITCH
EC-1221
[VK45DE]
C
D
E
F
G
H
I
J
K
L
MA
EC
Revision: 2004 November 2004 FX35/FX45
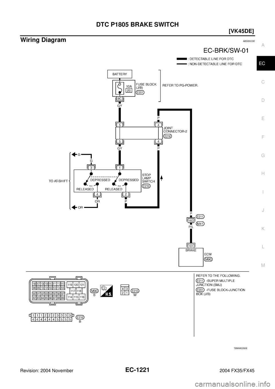
Wiring DiagramABS00CDE
TBWM0260E INFINITI FX35 2004 Service Manual DTC P1805 BRAKE SWITCH
EC-1221
[VK45DE]
C
D
E
F
G
H
I
J
K
L
MA
EC
Revision: 2004 November 2004 FX35/FX45
Wiring DiagramABS00CDE
TBWM0260E](/img/42/57021/w960_57021-2561.png)
DTC P1805 BRAKE SWITCH
EC-1221
[VK45DE]
C
D
E
F
G
H
I
J
K
L
MA
EC
Revision: 2004 November 2004 FX35/FX45
Wiring DiagramABS00CDE
TBWM0260E
Page 2563 of 4449
![INFINITI FX35 2004 Service Manual EC-1222
[VK45DE]
DTC P1805 BRAKE SWITCH
Revision: 2004 November 2004 FX35/FX45
Specification data are reference values and are measured between each terminal and ground.
CAUTION:
Do not use ECM ground INFINITI FX35 2004 Service Manual EC-1222
[VK45DE]
DTC P1805 BRAKE SWITCH
Revision: 2004 November 2004 FX35/FX45
Specification data are reference values and are measured between each terminal and ground.
CAUTION:
Do not use ECM ground](/img/42/57021/w960_57021-2562.png)
EC-1222
[VK45DE]
DTC P1805 BRAKE SWITCH
Revision: 2004 November 2004 FX35/FX45
Specification data are reference values and are measured between each terminal and ground.
CAUTION:
Do not use ECM ground terminals when measuring input/output voltage. Doing so may result in dam-
age to the ECM's transistor. Use a ground other than ECM terminals, such as the ground.
Diagnostic ProcedureABS00CDF
1. CHECK STOP LAMP SWITCH CIRCUIT
1. Turn ignition switch OFF.
2. Check the stop lamp when depressing and releasing the brake pedal.
OK or NG
OK >> GO TO 4.
NG >> GO TO 2.
2. CHECK STOP LAMP SWITCH POWER SUPPLY CIRCUIT
1. Disconnect stop lamp switch harness connector.
2. Check voltage between stop lamp switch terminal 1 and ground
with CONSULT-II or tester.
OK or NG
OK >> GO TO 4.
NG >> GO TO 3.
TER-
MINAL
NO.WIRE
COLORITEM CONDITION DATA (DC Voltage)
101 P/L Stop lamp switch[Ignition switch: OFF]
Brake pedal: Fully releasedApproximately 0V
[Ignition switch: OFF]
Brake pedal: Slightly depressedBATTERY VOLTAGE
(11 - 14V)
Brake pedal Stop lamp
Fully released Not illuminated
Slightly depressed Illuminated
PBIB1506E
Voltage: Battery voltage
PBIB1184E
Page 2565 of 4449
![INFINITI FX35 2004 Service Manual EC-1224
[VK45DE]
DTC P1805 BRAKE SWITCH
Revision: 2004 November 2004 FX35/FX45
Component InspectionABS00CDG
STOP LAMP SWITCH
1. Disconnect stop lamp switch harness connector.
2. Check continuity betwe INFINITI FX35 2004 Service Manual EC-1224
[VK45DE]
DTC P1805 BRAKE SWITCH
Revision: 2004 November 2004 FX35/FX45
Component InspectionABS00CDG
STOP LAMP SWITCH
1. Disconnect stop lamp switch harness connector.
2. Check continuity betwe](/img/42/57021/w960_57021-2564.png)
EC-1224
[VK45DE]
DTC P1805 BRAKE SWITCH
Revision: 2004 November 2004 FX35/FX45
Component InspectionABS00CDG
STOP LAMP SWITCH
1. Disconnect stop lamp switch harness connector.
2. Check continuity between stop lamp switch terminals 1 and 2
under the following conditions.
3. If NG, adjust stop lamp switch installation, refer to BR-6, "
BRAKE PEDAL" , and perform step 2 again.
PBIB1089E
Conditions Continuity
Brake pedal fully released Should not exist.
Brake pedal slightly depressed Should exist.
PBIB1185E
Page 2566 of 4449
![INFINITI FX35 2004 Service Manual DTC P2122, P2123 APP SENSOR
EC-1225
[VK45DE]
C
D
E
F
G
H
I
J
K
L
MA
EC
Revision: 2004 November 2004 FX35/FX45
DTC P2122, P2123 APP SENSORPFP:18002
Component DescriptionABS00CDH
The accelerator pedal p INFINITI FX35 2004 Service Manual DTC P2122, P2123 APP SENSOR
EC-1225
[VK45DE]
C
D
E
F
G
H
I
J
K
L
MA
EC
Revision: 2004 November 2004 FX35/FX45
DTC P2122, P2123 APP SENSORPFP:18002
Component DescriptionABS00CDH
The accelerator pedal p](/img/42/57021/w960_57021-2565.png)
DTC P2122, P2123 APP SENSOR
EC-1225
[VK45DE]
C
D
E
F
G
H
I
J
K
L
MA
EC
Revision: 2004 November 2004 FX35/FX45
DTC P2122, P2123 APP SENSORPFP:18002
Component DescriptionABS00CDH
The accelerator pedal position sensor is installed on the upper end
of the accelerator pedal assembly. The sensor detects the accelera-
tor position and sends a signal to the ECM.
Accelerator pedal position sensor has two sensors. These sensors
are a kind of potentiometers which transform the accelerator pedal
position into output voltage, and emit the voltage signal to the ECM.
In addition, these sensors detect the opening and closing speed of
the accelerator pedal and feed the voltage signals to the ECM. The
ECM judges the current opening angle of the accelerator pedal from
these signals and controls the throttle control motor based on these
signals.
Idle position of the accelerator pedal is determined by the ECM
receiving the signal from the accelerator pedal position sensor. The ECM uses this signal for the engine oper-
ation such as fuel cut.
CONSULT-II Reference Value in Data Monitor ModeABS00CDI
Specification data are reference values.
*: Accelerator pedal position sensor 2 signal is converted by ECM internally. Thus, it differs from ECM terminal voltage.
On Board Diagnosis LogicABS00CDJ
These self-diagnoses have the one trip detection logic.
NOTE:
If DTC P2122 or P2123 is displayed with DTC P1229, first perform the trouble diagnosis for DTC P1229.
Refer to EC-1156
.
FAIL-SAFE MODE
When the malfunction is detected, ECM enters fail-safe mode and the MIL lights up.
PBIB1741E
MONITOR ITEM CONDITION SPECIFICATION
ACCEL SEN1
Ignition switch: ON
(Engine stopped)Accelerator pedal: Fully released 0.5 - 1.0V
Accelerator pedal: Fully depressed 4.0 - 4.7V
ACCEL SEN2*
Ignition switch: ON
(Engine stopped)Accelerator pedal: Fully released 0.3 - 1.2V
Accelerator pedal: Fully depressed 3.9 - 4.8V
CLSD THL POS
Ignition switch: ON
(Engine stopped)Accelerator pedal: Fully released ON
Accelerator pedal: Slightly depressed OFF
DTC No. Trouble diagnosis name DTC detecting condition Possible cause
P2122
2122Accelerator pedal posi-
tion sensor 1 circuit low
inputAn excessively low voltage from the APP sen-
sor 1 is sent to ECM.
Harness or connectors
(APP sensor 1 circuit is open or
shorted.)
Accelerator pedal position sensor
(Accelerator pedal position sensor 1) P2123
2123Accelerator pedal posi-
tion sensor 1 circuit high
inputAn excessively high voltage from the APP sen-
sor 1 is sent to ECM.
Engine operating condition in fail-safe mode
The ECM controls the electric throttle control actuator in regulating the throttle opening in order for the idle position to be within +10
degrees.
The ECM regulates the opening speed of the throttle valve to be slower than the normal condition.
So, the acceleration will be poor.
Page 2567 of 4449
![INFINITI FX35 2004 Service Manual EC-1226
[VK45DE]
DTC P2122, P2123 APP SENSOR
Revision: 2004 November 2004 FX35/FX45
DTC Confirmation ProcedureABS00CDK
NOTE:
If DTC Confirmation Procedure has been previously conducted, always turn ig INFINITI FX35 2004 Service Manual EC-1226
[VK45DE]
DTC P2122, P2123 APP SENSOR
Revision: 2004 November 2004 FX35/FX45
DTC Confirmation ProcedureABS00CDK
NOTE:
If DTC Confirmation Procedure has been previously conducted, always turn ig](/img/42/57021/w960_57021-2566.png)
EC-1226
[VK45DE]
DTC P2122, P2123 APP SENSOR
Revision: 2004 November 2004 FX35/FX45
DTC Confirmation ProcedureABS00CDK
NOTE:
If DTC Confirmation Procedure has been previously conducted, always turn ignition switch OFF and wait at
least 10 seconds before conducting the next test.
TESTING CONDITION:
Before performing the following procedure, confirm that battery voltage is more than 10V at idle.
WITH CONSULT-II
1. Turn ignition switch ON.
2. Select “DATA MONITOR” mode with CONSULT-II.
3. Start engine and let it idle for 1 second.
4. If DTC is detected, go to EC-1228, "
Diagnostic Procedure" .
WITH GST
Follow the procedure “WITH CONSULT-II” above.
SEF058Y
Page 2568 of 4449
![INFINITI FX35 2004 Service Manual DTC P2122, P2123 APP SENSOR
EC-1227
[VK45DE]
C
D
E
F
G
H
I
J
K
L
MA
EC
Revision: 2004 November 2004 FX35/FX45
Wiring DiagramABS00CDL
TBWM0239E INFINITI FX35 2004 Service Manual DTC P2122, P2123 APP SENSOR
EC-1227
[VK45DE]
C
D
E
F
G
H
I
J
K
L
MA
EC
Revision: 2004 November 2004 FX35/FX45
Wiring DiagramABS00CDL
TBWM0239E](/img/42/57021/w960_57021-2567.png)
DTC P2122, P2123 APP SENSOR
EC-1227
[VK45DE]
C
D
E
F
G
H
I
J
K
L
MA
EC
Revision: 2004 November 2004 FX35/FX45
Wiring DiagramABS00CDL
TBWM0239E
Page 2569 of 4449
![INFINITI FX35 2004 Service Manual EC-1228
[VK45DE]
DTC P2122, P2123 APP SENSOR
Revision: 2004 November 2004 FX35/FX45
Specification data are reference values and are measured between each terminal and ground.
CAUTION:
Do not use ECM g INFINITI FX35 2004 Service Manual EC-1228
[VK45DE]
DTC P2122, P2123 APP SENSOR
Revision: 2004 November 2004 FX35/FX45
Specification data are reference values and are measured between each terminal and ground.
CAUTION:
Do not use ECM g](/img/42/57021/w960_57021-2568.png)
EC-1228
[VK45DE]
DTC P2122, P2123 APP SENSOR
Revision: 2004 November 2004 FX35/FX45
Specification data are reference values and are measured between each terminal and ground.
CAUTION:
Do not use ECM ground terminals when measuring input/output voltage. Doing so may result in dam-
age to the ECM's transistor. Use a ground other than ECM terminals, such as the ground.
Diagnostic ProcedureABS00CDM
1. CHECK GROUND CONNECTIONS
1. Turn ignition switch OFF.
2. Loosen and retighten three ground screws on the body.
Refer to EC-791, "
Ground Inspection" .
OK or NG
OK >> GO TO 2.
NG >> Repair or replace ground connections.
TER-
MINAL
NO.WIRE
COLORITEM CONDITION DATA (DC Voltage)
82 B/WSensor ground
(APP sensor 1/Steering
switch)[Engine is running]
Warm-up condition
Idle speedApproximately 0V
83 G/ORSensor ground
(APP sensor 2)[Engine is running]
Warm-up condition
Idle speedApproximately 0V
90 L/BSensor power supply
(APP sensor 1)[Ignition switch: ON]Approximately 5V
91 GSensor power supply
(APP sensor 2)[Ignition switch: ON]Approximately 5V
98 B/PAccelerator pedal position
sensor 2[Ignition switch: ON]
Engine stopped
Accelerator pedal is fully released0.15 - 0.60V
[Ignition switch: ON]
Engine stopped
Accelerator pedal is fully depressed1.95 - 2.40V
106 R/BAccelerator pedal position
sensor 1[Ignition switch: ON]
Engine stopped
Accelerator pedal is fully released0.5 - 1.0V
[Ignition switch: ON]
Engine stopped
Accelerator pedal is fully depressed3.9 - 4.7V
PBIB2195E