NISSAN ALMERA N16 2003 Electronic Repair Manual
Manufacturer: NISSAN, Model Year: 2003, Model line: ALMERA N16, Model: NISSAN ALMERA N16 2003Pages: 3189, PDF Size: 54.76 MB
Page 711 of 3189
![NISSAN ALMERA N16 2003 Electronic Repair Manual FUEL PUMP CIRCUIT
EC-381
[QG (WITH EURO-OBD)]
C
D
E
F
G
H
I
J
K
L
MA
EC
FUEL PUMP CIRCUITPFP:17042
DescriptionEBS00KD3
SYSTEM DESCRIPTION
*: The ECM determines the start signal status by the signals o NISSAN ALMERA N16 2003 Electronic Repair Manual FUEL PUMP CIRCUIT
EC-381
[QG (WITH EURO-OBD)]
C
D
E
F
G
H
I
J
K
L
MA
EC
FUEL PUMP CIRCUITPFP:17042
DescriptionEBS00KD3
SYSTEM DESCRIPTION
*: The ECM determines the start signal status by the signals o](/img/5/57350/w960_57350-710.png)
FUEL PUMP CIRCUIT
EC-381
[QG (WITH EURO-OBD)]
C
D
E
F
G
H
I
J
K
L
MA
EC
FUEL PUMP CIRCUITPFP:17042
DescriptionEBS00KD3
SYSTEM DESCRIPTION
*: The ECM determines the start signal status by the signals of engine speed and battery voltage.
The ECM activates the fuel pump for several seconds after the ignition switch is turned on to improve engine
startability. If the ECM receives a engine speed signal from the crankshaft position sensor (POS) and cam-
shaft position sensor (PHASE), it knows that the engine is rotating, and causes the pump to operate. If the
engine speed signal is not received when the ignition switch is ON, the engine stalls. The ECM stops pump
operation and prevents battery discharging, thereby improving safety. The ECM does not directly drive the fuel
pump. It controls the ON/OFF fuel pump relay, which in turn controls the fuel pump.
COMPONENT DESCRIPTION
A turbine type design fuel pump is used in the fuel tank.
CONSULT-II Reference Value in Data Monitor ModeEBS00KD4
Specification data are reference values.
Sensor Input Signal to ECM ECM Function Actuator
Crankshaft position sensor (POS)
Camshaft position sensor (PHASE)Engine speed
*
Fuel pump control Fuel pump relay
Battery
Battery voltage
*
Condition Fuel pump operation
Ignition switch is turned to ON. Operates for 1 second.
Engine running and crankingOperates.
When engine is stoppedStops in 1.5 seconds.
Except as shown aboveStops.
MBIB0046E
MONITOR ITEM CONDITION SPECIFICATION
FUEL PUMP RLY
●For 1 seconds after turning ignition switch ON
●Engine running or crankingON
●Except above conditions OFF
Page 712 of 3189
![NISSAN ALMERA N16 2003 Electronic Repair Manual EC-382
[QG (WITH EURO-OBD)]
FUEL PUMP CIRCUIT
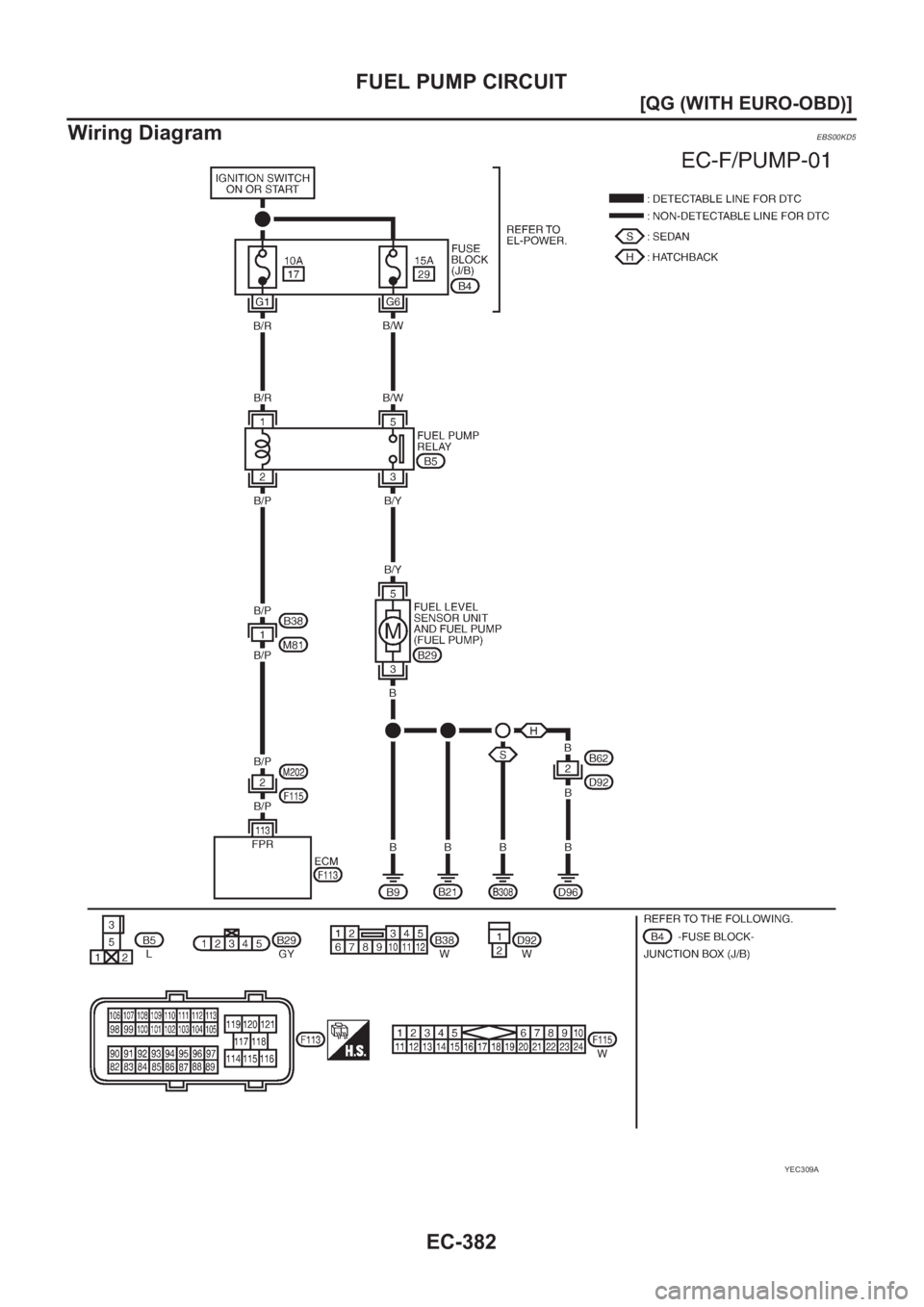
Wiring Diagram
EBS00KD5
YEC309A NISSAN ALMERA N16 2003 Electronic Repair Manual EC-382
[QG (WITH EURO-OBD)]
FUEL PUMP CIRCUIT
Wiring Diagram
EBS00KD5
YEC309A](/img/5/57350/w960_57350-711.png)
EC-382
[QG (WITH EURO-OBD)]
FUEL PUMP CIRCUIT
Wiring Diagram
EBS00KD5
YEC309A
Page 713 of 3189
![NISSAN ALMERA N16 2003 Electronic Repair Manual FUEL PUMP CIRCUIT
EC-383
[QG (WITH EURO-OBD)]
C
D
E
F
G
H
I
J
K
L
MA
EC
Specification data are reference values and are measured between each terminal and ground.
CAUTION:
Do not use ECM ground termin NISSAN ALMERA N16 2003 Electronic Repair Manual FUEL PUMP CIRCUIT
EC-383
[QG (WITH EURO-OBD)]
C
D
E
F
G
H
I
J
K
L
MA
EC
Specification data are reference values and are measured between each terminal and ground.
CAUTION:
Do not use ECM ground termin](/img/5/57350/w960_57350-712.png)
FUEL PUMP CIRCUIT
EC-383
[QG (WITH EURO-OBD)]
C
D
E
F
G
H
I
J
K
L
MA
EC
Specification data are reference values and are measured between each terminal and ground.
CAUTION:
Do not use ECM ground terminals when measuring input/output voltage. Doing so may result in dam-
age to the ECM's transistor. Use a ground other than ECM terminals, such as the ground.
Diagnostic ProcedureEBS00KD6
1.CHECK OVERALL FUNCTION
1. Turn ignition switch “ON”.
2. Pinch fuel feed hose with two fingers.
Fuel pressure pulsation should be felt on the fuel hose for 1
second after ignition switch is turned “ON”.
OK or NG
OK >>INSPECTION END
NG >> GO TO 2.
2.CHECK FUEL PUMP RELAY POWER SUPPLY CIRCUIT
1. Turn ignition switch “OFF”.
2. Disconnect fuel pump relay.
3. Turn ignition switch “ON”.
4. Check voltage between fuel pump relay terminals 1, 5 and
ground with CONSULT-II or tester.
OK or NG
OK >> GO TO 4.
NG >> GO TO 3.
TER-
MINAL
NO.WIRE
COLORITEM CONDITION DATA (DC Voltage)
113 B/P Fuel pump relay[Ignition switch “ON”]
●For 1 seconds after turning ignition switch “ON”.
[Engine is running]0 - 1.0V
[Ignition switch “ON”]
●More than 1 seconds after turning ignition switch
“ON”.BATTERY VOLTAGE
(11 - 14V)
MBIB0114E
MBIB0257E
Voltage: Battery voltage
PBIB0303E
Page 714 of 3189
![NISSAN ALMERA N16 2003 Electronic Repair Manual EC-384
[QG (WITH EURO-OBD)]
FUEL PUMP CIRCUIT
3. DETECT MALFUNCTIONING PART
Check the following.
●Fuse block (J/B) connector B4
●10A fuse
●15A fuse
●Harness for open or short between fuel pump NISSAN ALMERA N16 2003 Electronic Repair Manual EC-384
[QG (WITH EURO-OBD)]
FUEL PUMP CIRCUIT
3. DETECT MALFUNCTIONING PART
Check the following.
●Fuse block (J/B) connector B4
●10A fuse
●15A fuse
●Harness for open or short between fuel pump](/img/5/57350/w960_57350-713.png)
EC-384
[QG (WITH EURO-OBD)]
FUEL PUMP CIRCUIT
3. DETECT MALFUNCTIONING PART
Check the following.
●Fuse block (J/B) connector B4
●10A fuse
●15A fuse
●Harness for open or short between fuel pump relay and fuse
>> Repair open circuit or short to ground or short to power in harness or connectors.
4. CHECK FUEL PUMP POWER SUPPLY AND GROUND CIRCUIT FOR OPEN AND SHORT
1. Turn ignition switch “OFF”.
2. Disconnect fuel level sensor unit and fuel pump harness con-
nector.
3. Check harness continuity between fuel pump relay terminal 3
and fuel level sensor unit and fuel pump terminal 5, fuel level
sensor unit and fuel pump terminal 3 and body ground.
Refer to Wiring Diagram.
4. Also check harness for short to ground and short to power.
OK or NG
OK >> GO TO 6.
NG >> GO TO 5.
5. DETECT MALFUNCTIONING PART
Check the following.
●Harness connectors B61, D91 (Hatchback models with power door lock)
●Harness connectors B62, D92 (Hatchback models without power door lock)
●Harness for open or short between fuel level sensor unit and fuel pump and fuel pump relay
●Harness for open or short between fuel level sensor unit and fuel pump and body ground
>> Repair open circuit or short to ground or short to power in harness or connectors.
6. CHECK FUEL PUMP RELAY OUTPUT SIGNAL CIRCUIT FOR OPEN AND SHORT
1. Disconnect ECM harness connector.
2. Check harness continuity between ECM terminal 113 and fuel pump relay terminal 2.
Refer to Wiring Diagram.
3. Also check harness for short to ground and short to power.
OK or NG
OK >> GO TO 8.
NG >> GO TO 7.Continuity should exist.
MBIB0115E
Continuity should exist.
Page 715 of 3189
![NISSAN ALMERA N16 2003 Electronic Repair Manual FUEL PUMP CIRCUIT
EC-385
[QG (WITH EURO-OBD)]
C
D
E
F
G
H
I
J
K
L
MA
EC
7.DETECT MALFUNCTIONING PART
Check the following.
●Harness connectors M202, F115
●Harness connectors B38, M81
●Harness for NISSAN ALMERA N16 2003 Electronic Repair Manual FUEL PUMP CIRCUIT
EC-385
[QG (WITH EURO-OBD)]
C
D
E
F
G
H
I
J
K
L
MA
EC
7.DETECT MALFUNCTIONING PART
Check the following.
●Harness connectors M202, F115
●Harness connectors B38, M81
●Harness for](/img/5/57350/w960_57350-714.png)
FUEL PUMP CIRCUIT
EC-385
[QG (WITH EURO-OBD)]
C
D
E
F
G
H
I
J
K
L
MA
EC
7.DETECT MALFUNCTIONING PART
Check the following.
●Harness connectors M202, F115
●Harness connectors B38, M81
●Harness for open or short between ECM and fuel pump relay
>> Repair open circuit or short to ground or short to power in harness or connectors.
8.CHECK FUEL PUMP RELAY
Refer to EC-385, "
Component Inspection" .
OK or NG
OK >> GO TO 9.
NG >> Replace fuel pump relay.
9.CHECK FUEL PUMP
Refer to EC-385, "
Component Inspection" .
OK or NG
OK >> GO TO 10.
NG >> Replace fuel pump.
10.CHECK INTERMITTENT INCIDENT
Refer to EC-109, "
TROUBLE DIAGNOSIS FOR INTERMITTENT INCIDENT" .
>>INSPECTION END
Component InspectionEBS00KD7
FUEL PUMP RELAY
Check continuity between terminals 3 and 4, 3 and 5 under the fol-
lowing conditions.
FUEL PUMP
1. Disconnect fuel level sensor unit and fuel pump harness connector.
2. Check resistance between fuel level sensor unit and fuel pump
terminals 3 and 5.
Conditions Terminals Continuity
12V direct current supply
between terminals 1 and 23 and 4 No
3 and 5 Yes
No current supply3 and 4 Yes
3 and 5 No
PBIB0098E
Resistance: Approximately 1.0Ω [at 25°C (77°F)]
PBIB0658E
Page 716 of 3189
![NISSAN ALMERA N16 2003 Electronic Repair Manual EC-386
[QG (WITH EURO-OBD)]
FUEL PUMP CIRCUIT
Removal and Installation
EBS00KD8
FUEL PUMP
Refer to FE-8. NISSAN ALMERA N16 2003 Electronic Repair Manual EC-386
[QG (WITH EURO-OBD)]
FUEL PUMP CIRCUIT
Removal and Installation
EBS00KD8
FUEL PUMP
Refer to FE-8.](/img/5/57350/w960_57350-715.png)
EC-386
[QG (WITH EURO-OBD)]
FUEL PUMP CIRCUIT
Removal and Installation
EBS00KD8
FUEL PUMP
Refer to FE-8.
Page 717 of 3189
![NISSAN ALMERA N16 2003 Electronic Repair Manual REFRIGERANT PRESSURE SENSOR
EC-387
[QG (WITH EURO-OBD)]
C
D
E
F
G
H
I
J
K
L
MA
EC
REFRIGERANT PRESSURE SENSORPFP:92136
Component DescriptionEBS00KD9
The refrigerant pressure sensor is installed NISSAN ALMERA N16 2003 Electronic Repair Manual REFRIGERANT PRESSURE SENSOR
EC-387
[QG (WITH EURO-OBD)]
C
D
E
F
G
H
I
J
K
L
MA
EC
REFRIGERANT PRESSURE SENSORPFP:92136
Component DescriptionEBS00KD9
The refrigerant pressure sensor is installed](/img/5/57350/w960_57350-716.png)
REFRIGERANT PRESSURE SENSOR
EC-387
[QG (WITH EURO-OBD)]
C
D
E
F
G
H
I
J
K
L
MA
EC
REFRIGERANT PRESSURE SENSORPFP:92136
Component DescriptionEBS00KD9
The refrigerant pressure sensor is installed at the liquid tank of the
air conditioner system. The sensor uses an electrostatic volume
pressure transducer to convert refrigerant pressure to voltage. The
voltage signal is sent to ECM, and ECM controls cooling fan system.
MBIB0249E
SEF099X
Page 718 of 3189
![NISSAN ALMERA N16 2003 Electronic Repair Manual EC-388
[QG (WITH EURO-OBD)]
REFRIGERANT PRESSURE SENSOR
Wiring Diagram
EBS00KDA
YEC310A NISSAN ALMERA N16 2003 Electronic Repair Manual EC-388
[QG (WITH EURO-OBD)]
REFRIGERANT PRESSURE SENSOR
Wiring Diagram
EBS00KDA
YEC310A](/img/5/57350/w960_57350-717.png)
EC-388
[QG (WITH EURO-OBD)]
REFRIGERANT PRESSURE SENSOR
Wiring Diagram
EBS00KDA
YEC310A
Page 719 of 3189
![NISSAN ALMERA N16 2003 Electronic Repair Manual REFRIGERANT PRESSURE SENSOR
EC-389
[QG (WITH EURO-OBD)]
C
D
E
F
G
H
I
J
K
L
MA
EC
Specification data are reference values and are measured between each terminal and ground.
CAUTION:
Do not use ECM gro NISSAN ALMERA N16 2003 Electronic Repair Manual REFRIGERANT PRESSURE SENSOR
EC-389
[QG (WITH EURO-OBD)]
C
D
E
F
G
H
I
J
K
L
MA
EC
Specification data are reference values and are measured between each terminal and ground.
CAUTION:
Do not use ECM gro](/img/5/57350/w960_57350-718.png)
REFRIGERANT PRESSURE SENSOR
EC-389
[QG (WITH EURO-OBD)]
C
D
E
F
G
H
I
J
K
L
MA
EC
Specification data are reference values and are measured between each terminal and ground.
CAUTION:
Do not use ECM ground terminals when measuring input/output voltage. Doing so may result in dam-
age to the ECM's transistor. Use a ground other than ECM terminals, such as the ground.
Diagnostic ProcedureEBS00KDB
1.CHECK REFRIGERANT PRESSURE SENSOR OVERALL FUNCTION
1. Start engine and warm it up to normal operating temperature.
2. Turn A/C switch and blower switch “ON”.
3. Check voltage between ECM terminal 69 and ground with CON-
SULT-II or tester.
OK or NG
OK >>INSPECTION END
NG >> GO TO 2.
TERMI-
NAL
NO.WIRE
COLORITEM CONDITION DATA (DC Voltage)
46 RSensor power supply
(Refrigerant pressure sensor)[Ignition switch “ON”]Approximately 5V
57 BSensor ground
(Refrigerant pressure sensor)[Engine is running]
●Warm-up condition
●Idle speedApproximately 0V
69 L Refrigerant pressure sensor[Engine is running]
●Warm-up condition
●Both A/C switch and blower switch are “ON”.
(Compressor operates.)1.0 - 4.0V
Voltage: 1.0 - 4.0V
MBIB0035E
Page 720 of 3189
![NISSAN ALMERA N16 2003 Electronic Repair Manual EC-390
[QG (WITH EURO-OBD)]
REFRIGERANT PRESSURE SENSOR
2. CHECK REFRIGERANT PRESSURE SENSOR POWER SUPPLY CIRCUIT
1. Turn A/C switch and blower switch “OFF”.
2. Stop engine.
3. Disconnect refriger NISSAN ALMERA N16 2003 Electronic Repair Manual EC-390
[QG (WITH EURO-OBD)]
REFRIGERANT PRESSURE SENSOR
2. CHECK REFRIGERANT PRESSURE SENSOR POWER SUPPLY CIRCUIT
1. Turn A/C switch and blower switch “OFF”.
2. Stop engine.
3. Disconnect refriger](/img/5/57350/w960_57350-719.png)
EC-390
[QG (WITH EURO-OBD)]
REFRIGERANT PRESSURE SENSOR
2. CHECK REFRIGERANT PRESSURE SENSOR POWER SUPPLY CIRCUIT
1. Turn A/C switch and blower switch “OFF”.
2. Stop engine.
3. Disconnect refrigerant pressure sensor harness connector.
4. Turn ignition switch “ON”.
5. Check voltage between refrigerant pressure sensor terminal 3
and ground with CONSULT-II or tester.
OK or NG
OK >> GO TO 4.
NG >> GO TO 3.
3. DETECT MALFUNCTIONING PART
Check the following.
●Harness connectors E75, F36
●Harness for open or short between ECM and refrigerant pressure sensor
>> Repair open circuit or short to ground or short to power in harness or connectors.
4. CHECK REFRIGERANT PRESSURE SENSOR GROUND CIRCUIT FOR OPEN AND SHORT
1. Turn ignition switch “OFF”.
2. Disconnect ECM harness connector.
3. Check harness continuity between ECM terminal 57 and refrigerant pressure sensor terminal 1.
Refer to Wiring Diagram.
4. Also check harness for short to ground and short to power.
OK or NG
OK >> GO TO 6.
NG >> GO TO 5.
5. DETECT MALFUNCTIONING PART
Check the following.
●Harness connectors E75, F36
●Harness for open or short between ECM and refrigerant pressure sensor
>> Repair open circuit or short to ground or short to power in harness or connectors.
MBIB0249E
Voltage: Approximately 5V
SEF479Y
Continuity should exist.