engine INFINITI FX35 2008 Service Manual
[x] Cancel search | Manufacturer: INFINITI, Model Year: 2008, Model line: FX35, Model: INFINITI FX35 2008Pages: 3924, PDF Size: 81.37 MB
Page 1669 of 3924
![INFINITI FX35 2008 Service Manual
DTC P0850 PNP SWITCHEC-429
< SERVICE INFORMATION > [VQ35DE]
C
D
E
F
G H
I
J
K L
M A
EC
NP
O
DTC P0850 PNP SWITCH
Component DescriptionINFOID:0000000001326275
When the selector lever position is P or INFINITI FX35 2008 Service Manual
DTC P0850 PNP SWITCHEC-429
< SERVICE INFORMATION > [VQ35DE]
C
D
E
F
G H
I
J
K L
M A
EC
NP
O
DTC P0850 PNP SWITCH
Component DescriptionINFOID:0000000001326275
When the selector lever position is P or](/img/42/57017/w960_57017-1668.png)
DTC P0850 PNP SWITCHEC-429
< SERVICE INFORMATION > [VQ35DE]
C
D
E
F
G H
I
J
K L
M A
EC
NP
O
DTC P0850 PNP SWITCH
Component DescriptionINFOID:0000000001326275
When the selector lever position is P or N,
park/neutral position (PNP) switch is ON.
ECM detects the position because the continuity of the line (the ON signal) exists.
CONSULT-III Reference Val ue in Data Monitor ModeINFOID:0000000001326276
Specification data are reference values.
On Board Diagnosis LogicINFOID:0000000001326277
DTC Confirmation ProcedureINFOID:0000000001326278
CAUTION:
Always drive vehicle at a safe speed.
NOTE:
If DTC Confirmation Procedure has been previously conduc ted, always turn ignition switch OFF and wait at
least 10 seconds before conducting the next test.
WITH CONSULT-III
1. Turn ignition switch ON.
2. Select “P/N POSI SW” in “DATA MONITOR” mode wit h CONSULT-III. Then check the “P/N POSI SW” sig-
nal under the following conditions.
If NG, go to EC-432, "
Diagnosis Procedure".
If OK, go to following steps.
3. Select “DATA MONITOR” mode with CONSULT-III.
4. Start engine and warm it up to normal operating temperature.
5. Maintain the following conditions for at least 60 consecutive seconds.
6. Check 1st trip DTC,
7. If 1st trip DTC is detected, go to EC-432, "
Diagnosis Procedure".
MONITOR ITEM CONDITION SPECIFICATION
P/N POSI SW Ignition switch: ON Selector lever: P or N ON
Selector lever: Except above OFF
DTC No. Trouble diagnosis name DTC detecting condition Possible cause
P0850
0850 Park/neutral position
switch The signal of the park/neutral position (PNP)
switch is not changed in the process of engine
starting and driving. Harness or connectors
[Park/neutral position (PNP) switch circuit
is open or shorted.]
Park/neutral position (PNP) switch
Unified meter and A/C amp.
Position (Selector lever) Known-good signal
P or N position ON
Except above position OFF
ENG SPEED 1,000 - 6,375 rpm
COOLAN TEMP/S More than 70 °C (158 °F)
B/FUEL SCHDL 2.0 - 31.8 msec
VHCL SPEED SE More th an 64 km/h (40 MPH)
Selector lever Suitable position
3AA93ABC3ACD3AC03ACA3AC03AC63AC53A913A773A893A873A873A8E3A773A983AC73AC93AC03AC3
3A893A873A873A8F3A773A9D3AAF3A8A3A8C3A863A9D3AAF3A8B3A8C
Page 1675 of 3924
![INFINITI FX35 2008 Service Manual
DTC P1211 TCS CONTROL UNITEC-435
< SERVICE INFORMATION > [VQ35DE]
C
D
E
F
G H
I
J
K L
M A
EC
NP
O
DTC P1211 TCS CONTROL UNIT
DescriptionINFOID:0000000001326283
The malfunction information related to INFINITI FX35 2008 Service Manual
DTC P1211 TCS CONTROL UNITEC-435
< SERVICE INFORMATION > [VQ35DE]
C
D
E
F
G H
I
J
K L
M A
EC
NP
O
DTC P1211 TCS CONTROL UNIT
DescriptionINFOID:0000000001326283
The malfunction information related to](/img/42/57017/w960_57017-1674.png)
DTC P1211 TCS CONTROL UNITEC-435
< SERVICE INFORMATION > [VQ35DE]
C
D
E
F
G H
I
J
K L
M A
EC
NP
O
DTC P1211 TCS CONTROL UNIT
DescriptionINFOID:0000000001326283
The malfunction information related to TCS is transferred through the CAN communication line from “ABS
actuator and electric unit (control unit)” to ECM.
Be sure to erase the malfunction
information such as DTC not only fo r “ABS actuator and electric unit
(control unit)” but also for ECM after TCS related repair.
On Board Diagnosis LogicINFOID:0000000001326284
Freeze frame data is not stored in the ECM for this self-diagnosis.
The MIL will not light up for this self-diagnosis.
DTC Confirmation ProcedureINFOID:0000000001326285
TESTING CONDITION:
Before performing the following procedure, confirm that battery voltage is more than 10.5V at idle.
1. Start engine and let it idle for at least 60 seconds.
2. Check 1st trip DTC.
3. If 1st trip DTC is detected, go to EC-435, "
Diagnosis Procedure".
Diagnosis ProcedureINFOID:0000000001326286
Go to BRC-34.
DTC No. Trouble diagnosis name DTC detecting condition Possible cause
P1211
1211 TCS control unit
ECM receives a malfunction information from
“ABS actuator and electric unit (Control unit)”. ABS actuator and electric unit (control
unit)
TCS related parts
3AA93ABC3ACD3AC03ACA3AC03AC63AC53A913A773A893A873A873A8E3A773A983AC73AC93AC03AC3
3A893A873A873A8F3A773A9D3AAF3A8A3A8C3A863A9D3AAF3A8B3A8C
Page 1676 of 3924
![INFINITI FX35 2008 Service Manual
EC-436
< SERVICE INFORMATION >[VQ35DE]
DTC P1212 TCS COMMUNICATION LINE
DTC P1212 TCS COMMUNICATION LINE
DescriptionINFOID:0000000001326287
NOTE:
If DTC P1212 is displayed with DTC U1000 or U1001, INFINITI FX35 2008 Service Manual
EC-436
< SERVICE INFORMATION >[VQ35DE]
DTC P1212 TCS COMMUNICATION LINE
DTC P1212 TCS COMMUNICATION LINE
DescriptionINFOID:0000000001326287
NOTE:
If DTC P1212 is displayed with DTC U1000 or U1001,](/img/42/57017/w960_57017-1675.png)
EC-436
< SERVICE INFORMATION >[VQ35DE]
DTC P1212 TCS COMMUNICATION LINE
DTC P1212 TCS COMMUNICATION LINE
DescriptionINFOID:0000000001326287
NOTE:
If DTC P1212 is displayed with DTC U1000 or U1001, first perform the trouble diagnosis for DTC
U1000, U1001. Refer to EC-146
.
If DTC P1212 is displayed with DTC U1010, first pe rform the trouble diagnosis for DTC U1010. Refer
to EC-148
.
This CAN communication line is used to control the smooth engine operation during the TCS operation. Pulse
signals are exchanged between ECM and “ABS act uator and electric unit (control unit)”.
Be sure to erase the malfunction information such as DTC not only for “ABS actuator and electric unit
(control unit)” but also for ECM after TCS related repair.
On Board Diagn osis LogicINFOID:0000000001326288
Freeze frame data is not stored in the ECM for this self-diagnosis.
The MIL will not light up for this self-diagnosis.
DTC Confirmation ProcedureINFOID:0000000001326289
TESTING CONDITION:
Before performing the following procedure, confirm that battery voltage is more than 10.5V at idle.
1. Start engine and let it idle for at least 10 seconds.
2. Check 1st trip DTC.
3. If 1st trip DTC is detected, go to EC-436, "
Diagnosis Procedure".
Diagnosis ProcedureINFOID:0000000001326290
Go to BRC-13.
DTC No. Trouble diagnosis name DTC detecting condition Possible cause
P1212
1212 TCS communication line ECM can not receive the information from
“ABS actuator and elec
tric unit (control
unit)”. Harness or connectors
(CAN communication line is open or shorted.)
ABS actuator and electric unit (control unit)
Dead (Weak) battery
3AA93ABC3ACD3AC03ACA3AC03AC63AC53A913A773A893A873A873A8E3A773A983AC73AC93AC03AC3
3A893A873A873A8F3A773A9D3AAF3A8A3A8C3A863A9D3AAF3A8B3A8C
Page 1677 of 3924
![INFINITI FX35 2008 Service Manual
DTC P1217 ENGINE OVER TEMPERATUREEC-437
< SERVICE INFORMATION > [VQ35DE]
C
D
E
F
G H
I
J
K L
M A
EC
NP
O
DTC P1217 ENGINE OVER TEMPERATURE
DescriptionINFOID:0000000001326291
SYSTEM DESCRIPTION
NOTE:
INFINITI FX35 2008 Service Manual
DTC P1217 ENGINE OVER TEMPERATUREEC-437
< SERVICE INFORMATION > [VQ35DE]
C
D
E
F
G H
I
J
K L
M A
EC
NP
O
DTC P1217 ENGINE OVER TEMPERATURE
DescriptionINFOID:0000000001326291
SYSTEM DESCRIPTION
NOTE:](/img/42/57017/w960_57017-1676.png)
DTC P1217 ENGINE OVER TEMPERATUREEC-437
< SERVICE INFORMATION > [VQ35DE]
C
D
E
F
G H
I
J
K L
M A
EC
NP
O
DTC P1217 ENGINE OVER TEMPERATURE
DescriptionINFOID:0000000001326291
SYSTEM DESCRIPTION
NOTE:
If DTC P1217 is displayed with DTC U1000 or U1001, first perform the trouble diagnosis for DTC
U1000, U1001. Refer to EC-146
.
If DTC P1217 is displayed with DTC U1010, first performed the trouble diagnosis for DTC U1010.
Refer to EC-148
.
Cooling Fan Control
*1: The ECM determines the start signal status by the signals of engine speed and battery voltage.
*2: This signal is sent to ECM through CAN communication line.
The ECM controls the cooling fan corresponding to the vehicle speed, engine coolant temperature, refrigerant
pressure, and air conditioner ON signal. The control system has 4-step control [HIGH/MIDDLE/LOW/OFF].
Cooling Fan Operation
Cooling Fan Relay Operation
The ECM controls cooling fan relays in the IPDM E/R through CAN communication line.
Sensor Input Signal to ECM ECM function Actuator
Crankshaft position sensor (POS)
Camshaft position sensor (PHASE) Engine speed*
1
Cooling fan
controlIPDM E/R
(Cooling fan relay)
Battery
Battery voltage*
1
Wheel sensor
Vehicle speed*2
Engine coolant temperature sensor Engine coolant temperature
Air conditioner switchAir conditioner ON signal*
2
Refrigerant pressure sensor Refrigerant pressure
PBIB3369E
3AA93ABC3ACD3AC03ACA3AC03AC63AC53A913A773A893A873A873A8E3A773A983AC73AC93AC03AC3
3A893A873A873A8F3A773A9D3AAF3A8A3A8C3A863A9D3AAF3A8B3A8C
Page 1678 of 3924
![INFINITI FX35 2008 Service Manual
EC-438
< SERVICE INFORMATION >[VQ35DE]
DTC P1217 ENGINE
OVER TEMPERATURE
COMPONENT DESCRIPTION
Cooling Fan Motor
The cooling fan operates at each speed when the curr ent flows in the cooling fan mot INFINITI FX35 2008 Service Manual
EC-438
< SERVICE INFORMATION >[VQ35DE]
DTC P1217 ENGINE
OVER TEMPERATURE
COMPONENT DESCRIPTION
Cooling Fan Motor
The cooling fan operates at each speed when the curr ent flows in the cooling fan mot](/img/42/57017/w960_57017-1677.png)
EC-438
< SERVICE INFORMATION >[VQ35DE]
DTC P1217 ENGINE
OVER TEMPERATURE
COMPONENT DESCRIPTION
Cooling Fan Motor
The cooling fan operates at each speed when the curr ent flows in the cooling fan motor as follows.
The cooling fan operates at low (LOW) speed when cooli ng fan motors-1 and -2 are circuited in series under
middle speed condition.
CONSULT-III Reference Value in Data Monitor ModeINFOID:0000000001326292
Specification data are reference values.
On Board Diagn osis LogicINFOID:0000000001326293
If the cooling fan or another component in the coo ling system malfunctions, engine coolant temperature will
rise.
When the engine coolant temperature reaches an abnorma lly high temperature condition, a malfunction is
indicated.
This self-diagnosis has the one trip detection logic.
Cooling fan speed Cooling fan relay
123
Stop (OFF) OFF OFF OFF
Low (LOW) OFF ON OFF
Middle (MID) OFF OFF ON
High (HI) ON OFF ON
Cooling fan speed Cooling fan motor terminals
(+) ( −)
Middle (MID) 1 3 and 4
2 3 and 4
1 and 2 3
1 and 2 4
High (HI) 1 and 2 3 and 4
MONITOR ITEM CONDITION SPECIFICATION
AIR COND SIG Engine: After warming up, idle the
engine Air conditioner switch: OFF OFF
Air conditioner switch: ON
(Compressor operates.)
ON
COOLING FAN Engine: After warming up, idle the
engine
Air conditioner switch: OFF Engine coolant temperature is 97
°C
(207 °F) or less OFF
Engine coolant temperature is be-
tween 98 °C (208 °F) and 99 °C (210 °F) LOW
Engine coolant temperature is be-
tween 100 °C (212 °F) and 104 °C
(219 °F) MID
Engine coolant temperature is 105 °C
(221 °F) or more HI
3AA93ABC3ACD3AC03ACA3AC03AC63AC53A913A773A893A873A873A8E3A773A983AC73AC93AC03AC3
3A893A873A873A8F3A773A9D3AAF3A8A3A8C3A863A9D3AAF3A8B3A8C
Page 1679 of 3924
![INFINITI FX35 2008 Service Manual
DTC P1217 ENGINE OVER TEMPERATUREEC-439
< SERVICE INFORMATION > [VQ35DE]
C
D
E
F
G H
I
J
K L
M A
EC
NP
O
CAUTION:
When a malfunction is in
dicated, be sure to replace the coolant. Refer to CO-10, "
INFINITI FX35 2008 Service Manual
DTC P1217 ENGINE OVER TEMPERATUREEC-439
< SERVICE INFORMATION > [VQ35DE]
C
D
E
F
G H
I
J
K L
M A
EC
NP
O
CAUTION:
When a malfunction is in
dicated, be sure to replace the coolant. Refer to CO-10, "](/img/42/57017/w960_57017-1678.png)
DTC P1217 ENGINE OVER TEMPERATUREEC-439
< SERVICE INFORMATION > [VQ35DE]
C
D
E
F
G H
I
J
K L
M A
EC
NP
O
CAUTION:
When a malfunction is in
dicated, be sure to replace the coolant. Refer to CO-10, "
Changing Engine
Coolant". Also, replace the engine oil. Refer to LU-7, "Changing Engine Oil".
1. Fill radiator with coolant up to specified level with a filling speed of 2 liters per minute. Be sure to
use coolant with the proper mixture ratio. Refer to MA-10, "
Anti-Freeze Coolant Mixture Ratio".
2. After refilling coolant, run engine to ensure that no water-flow noise is emitted.
Overall Function CheckINFOID:0000000001326294
Use this procedure to check the overall function of the cooling fan. During this check, a DTC might not be con-
firmed.
WARNING:
Never remove the radiator cap when the engine is hot. Serious burns could be caused by high pres-
sure fluid escaping from the radiator.
Wrap a thick cloth around cap. Carefully remove the ca p by turning it a quarter turn to allow built-up
pressure to escape. Then turn the cap all the way off.
WITH CONSULT-III
1. Check the coolant level in the reservoir tank and radiator.
Allow engine to cool befo re checking coolant level.
If the coolant level in the reservoir tank and/or radiator is below
the proper range, skip the following steps and go to EC-441,
"Diagnosis Procedure".
2. Confirm whether customer filled the coolant or not. If customer
filled the coolant, skip the following steps and go to EC-441,
"Diagnosis Procedure".
3. Turn ignition switch ON.
4. Perform “COOLING FAN” in “ACTIVE TEST” mode with CON-
SULT-III.
5. If the results are NG, go to EC-441, "
Diagnosis Procedure".
WITH GST
1. Check the coolant level in the reservoir tank and radiator.
Allow engine to cool befo re checking coolant level.
If the coolant level in the reservoir tank and/or radiator is below
the proper range, skip the following steps and go to EC-441,
"Diagnosis Procedure".
2. Confirm whether customer filled the coolant or not. If customer
filled the coolant, skip the following steps and go to EC-441,
"Diagnosis Procedure".
3. Perform IPDM E/R auto active test and check cooling fan motors operation, refer to PG-20, "
Auto Active Test"
4. If NG, go to EC-441, "Diagnosis Procedure".
DTC No. Trouble diagnosis name DTC detecting condition Possible cause
P1217
1217 Engine over tempera-
ture (Overheat) Cooling fan does not operate properly (Over-
heat).
Cooling fan system does not operate proper- ly (Overheat).
Engine coolant level was not added to the
system using the proper filling method.
Engine coolant is not within the specified range. Harness or connectors
(Cooling fan circuit is open or shorted.)
IPDM E/R
Cooling fan
Radiator hose
Radiator
Radiator cap
Water pump
Thermostat
For more informat ion, refer to EC-445,
"Main 12 Causes of Overheating".
SEF621W
SEF621W
3AA93ABC3ACD3AC03ACA3AC03AC63AC53A913A773A893A873A873A8E3A773A983AC73AC93AC03AC3
3A893A873A873A8F3A773A9D3AAF3A8A3A8C3A863A9D3AAF3A8B3A8C
Page 1680 of 3924
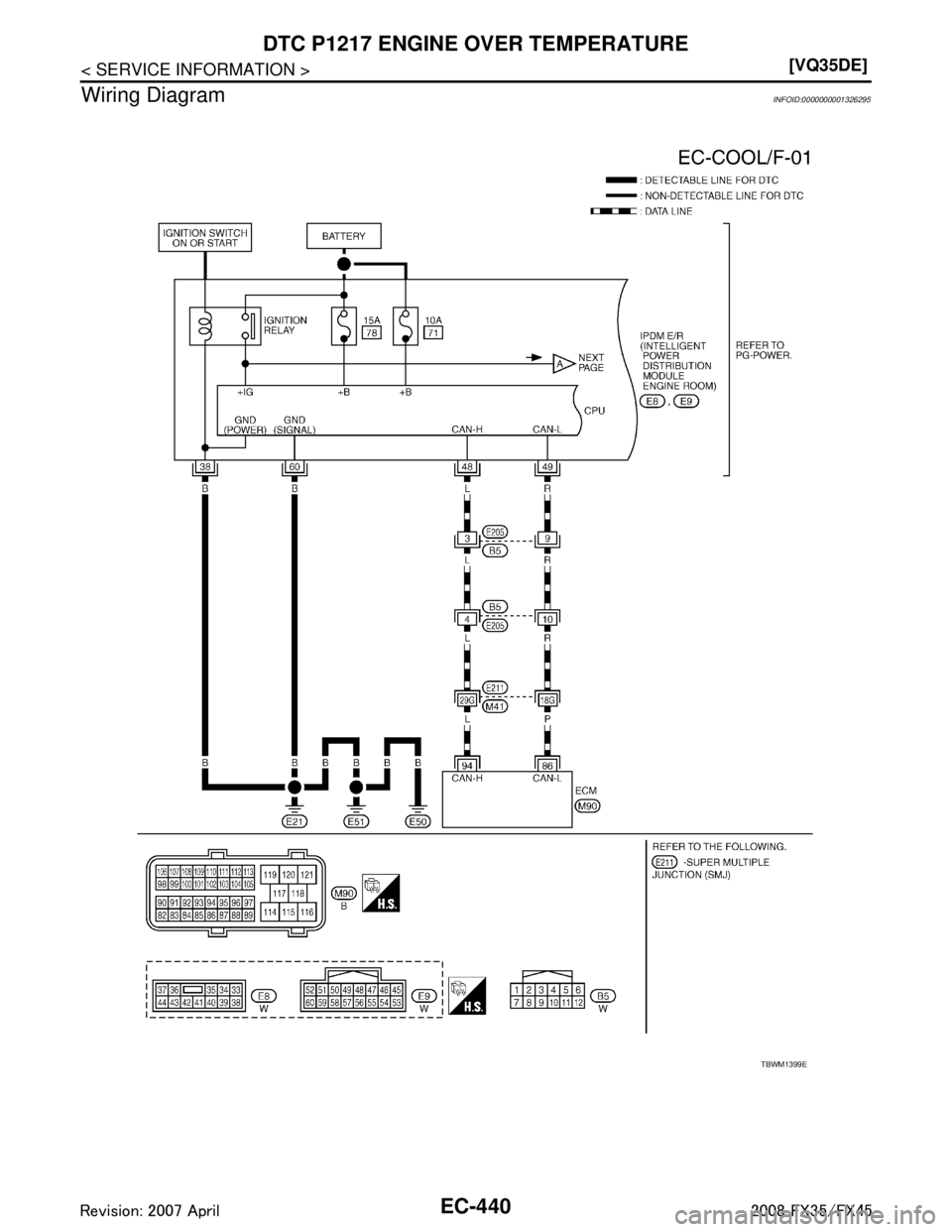
![INFINITI FX35 2008 Service Manual
EC-440
< SERVICE INFORMATION >[VQ35DE]
DTC P1217 ENGINE
OVER TEMPERATURE
Wiring Diagram
INFOID:0000000001326295
TBWM1399E
3AA93ABC3ACD3AC03ACA3AC03AC63AC53A913A773A893A873A873A8E3A773A983AC73AC93AC0 INFINITI FX35 2008 Service Manual
EC-440
< SERVICE INFORMATION >[VQ35DE]
DTC P1217 ENGINE
OVER TEMPERATURE
Wiring Diagram
INFOID:0000000001326295
TBWM1399E
3AA93ABC3ACD3AC03ACA3AC03AC63AC53A913A773A893A873A873A8E3A773A983AC73AC93AC0](/img/42/57017/w960_57017-1679.png)
EC-440
< SERVICE INFORMATION >[VQ35DE]
DTC P1217 ENGINE
OVER TEMPERATURE
Wiring Diagram
INFOID:0000000001326295
TBWM1399E
3AA93ABC3ACD3AC03ACA3AC03AC63AC53A913A773A893A873A873A8E3A773A983AC73AC93AC03AC3
3A893A873A873A8F3A773A9D3AAF3A8A3A8C3A863A9D3AAF3A8B3A8C
Page 1681 of 3924
![INFINITI FX35 2008 Service Manual
DTC P1217 ENGINE OVER TEMPERATUREEC-441
< SERVICE INFORMATION > [VQ35DE]
C
D
E
F
G H
I
J
K L
M A
EC
NP
O
Diagnosis ProcedureINFOID:0000000001326296
PROCEDURE A
1.INSPECTION START
Do you have CONSULT- INFINITI FX35 2008 Service Manual
DTC P1217 ENGINE OVER TEMPERATUREEC-441
< SERVICE INFORMATION > [VQ35DE]
C
D
E
F
G H
I
J
K L
M A
EC
NP
O
Diagnosis ProcedureINFOID:0000000001326296
PROCEDURE A
1.INSPECTION START
Do you have CONSULT-](/img/42/57017/w960_57017-1680.png)
DTC P1217 ENGINE OVER TEMPERATUREEC-441
< SERVICE INFORMATION > [VQ35DE]
C
D
E
F
G H
I
J
K L
M A
EC
NP
O
Diagnosis ProcedureINFOID:0000000001326296
PROCEDURE A
1.INSPECTION START
Do you have CONSULT-III?
Ye s o r N o
Yes >> GO TO 2.
TBWM0307E
3AA93ABC3ACD3AC03ACA3AC03AC63AC53A913A773A893A873A873A8E3A773A983AC73AC93AC03AC3
3A893A873A873A8F3A773A9D3AAF3A8A3A8C3A863A9D3AAF3A8B3A8C
Page 1682 of 3924
![INFINITI FX35 2008 Service Manual
EC-442
< SERVICE INFORMATION >[VQ35DE]
DTC P1217 ENGINE
OVER TEMPERATURE
No >> GO TO 3.
2.CHECK COOLING FAN OPERATION
With CONSULT-III
1. Start engine and let it idle.
2. Select “COOLING FAN” INFINITI FX35 2008 Service Manual
EC-442
< SERVICE INFORMATION >[VQ35DE]
DTC P1217 ENGINE
OVER TEMPERATURE
No >> GO TO 3.
2.CHECK COOLING FAN OPERATION
With CONSULT-III
1. Start engine and let it idle.
2. Select “COOLING FAN”](/img/42/57017/w960_57017-1681.png)
EC-442
< SERVICE INFORMATION >[VQ35DE]
DTC P1217 ENGINE
OVER TEMPERATURE
No >> GO TO 3.
2.CHECK COOLING FAN OPERATION
With CONSULT-III
1. Start engine and let it idle.
2. Select “COOLING FAN” in “ACTIVE TEST” mode with CONSULT-III.
3. Make sure that cooling fans-1 and -2 operate at each speed (LOW/MID/HI).
OK or NG
OK >> GO TO 4.
NG >> Check cooling fan control circuit. (Go to “PROCEDURE B”.)
3.CHECK COOLING FAN OPERATION
Without CONSULT-III
1. Perform IPDM E/R auto active test and check cooling fan motors operation, refer to PG-20, "
Auto Active
Te s t".
2. Make sure that cooling fans-1 and -2 operate at each speed (Low/Middle/High).
OK or NG
OK >> GO TO 4.
NG >> Check cooling fan control circuit. (Go to “PROCEDURE B”.)
4.CHECK COOLING SYSTEM FOR LEAK
Refer to CO-10, "
Inspection".
OK or NG
OK >> GO TO 5.
NG >> Check the following for leak. Hose
Radiator
Water pump
5.CHECK RADIATOR CAP
Refer to CO-14, "
Checking Radiator Cap".
OK or NG
OK >> GO TO 6.
NG >> Replace radiator cap.
6.CHECK THERMOSTAT
Refer to CO-27
.
OK or NG
OK >> GO TO 7.
NG >> Replace thermostat
7.CHECK ENGINE COOLANT TEMPERATURE SENSOR
Refer to EC-197, "
Component Inspection".
OK or NG
OK >> GO TO 8.
NG >> Replace engine coolant temperature sensor.
8.CHECK MAIN 12 CAUSES
If the cause cannot be isolated, go to EC-445, "
Main 12 Causes of Overheating".
>> INSPECTION END
PROCEDURE B
1.CHECK COOLILNG FAN POWER SUPPLY CIRCUIT
1. Turn ignition switch OFF.
2. Disconnect IPDM E/R harness connectors E6.
3AA93ABC3ACD3AC03ACA3AC03AC63AC53A913A773A893A873A873A8E3A773A983AC73AC93AC03AC3
3A893A873A873A8F3A773A9D3AAF3A8A3A8C3A863A9D3AAF3A8B3A8C
Page 1683 of 3924
![INFINITI FX35 2008 Service Manual
DTC P1217 ENGINE OVER TEMPERATUREEC-443
< SERVICE INFORMATION > [VQ35DE]
C
D
E
F
G H
I
J
K L
M A
EC
NP
O
3. Check voltage between IPDM E/R terminal 16 and ground with
CONSULT-III or tester.
OK or NG
INFINITI FX35 2008 Service Manual
DTC P1217 ENGINE OVER TEMPERATUREEC-443
< SERVICE INFORMATION > [VQ35DE]
C
D
E
F
G H
I
J
K L
M A
EC
NP
O
3. Check voltage between IPDM E/R terminal 16 and ground with
CONSULT-III or tester.
OK or NG](/img/42/57017/w960_57017-1682.png)
DTC P1217 ENGINE OVER TEMPERATUREEC-443
< SERVICE INFORMATION > [VQ35DE]
C
D
E
F
G H
I
J
K L
M A
EC
NP
O
3. Check voltage between IPDM E/R terminal 16 and ground with
CONSULT-III or tester.
OK or NG
OK >> GO TO 3.
NG >> GO TO 2.
2.DETECT MALFUNCTIONING PART
Check the following.
40A fusible link
Harness for open or short between IPDM E/R and battery
>> Repair open circuit or short to ground or short to power in harness or connectors.
3.CHECK COOLING FAN GROUND CIRCUIT
1. Turn ignition switch OFF.
2. Check harness continuity between IP DM E/R terminal 15, 38, 60 and ground.
Refer to Wiring Diagram.
3. Also check harness for short to power.
OK or NG
OK >> GO TO 4.
NG >> Repair open circuit or short to power in harness or connectors.
4.CHECK COOLING FAN MOTOR-1 CIRCUIT-I
1. Disconnect cooling fan motor-1 harness connector.
2. Check voltage between cooling fan motor-1 terminals 1, 2 and ground with CONSULT-III or tester.
OK or NG
OK >> GO TO 6.
NG >> GO TO 5.
5.DETECT MALFUNCTIONING PART
Check the following.
40A fusible link Voltage: Battery voltage
PBIB0966E
Continuity should exist.
PBIB1554E
Voltage: Battery voltage
PBIB1670E
3AA93ABC3ACD3AC03ACA3AC03AC63AC53A913A773A893A873A873A8E3A773A983AC73AC93AC03AC3
3A893A873A873A8F3A773A9D3AAF3A8A3A8C3A863A9D3AAF3A8B3A8C