engine INFINITI FX35 2008 Service Manual
[x] Cancel search | Manufacturer: INFINITI, Model Year: 2008, Model line: FX35, Model: INFINITI FX35 2008Pages: 3924, PDF Size: 81.37 MB
Page 2272 of 3924
![INFINITI FX35 2008 Service Manual
EC-1032
< SERVICE INFORMATION >[VK45DE]
DTC P1217 ENGINE
OVER TEMPERATURE
2. After refilling coolant, run engine to en sure that no water-flow noise is emitted.
Overall Function CheckINFOID:00000000 INFINITI FX35 2008 Service Manual
EC-1032
< SERVICE INFORMATION >[VK45DE]
DTC P1217 ENGINE
OVER TEMPERATURE
2. After refilling coolant, run engine to en sure that no water-flow noise is emitted.
Overall Function CheckINFOID:00000000](/img/42/57017/w960_57017-2271.png)
EC-1032
< SERVICE INFORMATION >[VK45DE]
DTC P1217 ENGINE
OVER TEMPERATURE
2. After refilling coolant, run engine to en sure that no water-flow noise is emitted.
Overall Function CheckINFOID:0000000001326899
Use this procedure to check the overall function of the cooling fan. During this check, a DTC might not be con-
firmed.
WARNING:
Never remove the radiator cap when the engine is hot. Serious burns could be caused by high pres-
sure fluid escaping from the radiator.
Wrap a thick cloth around cap. Carefully remove the cap by turning it a quarter turn to allow built-up
pressure to escape. Then turn the cap all the way off.
WITH CONSULT-III
1. Check the coolant level in the reservoir tank and radiator. Allow engine to cool before checking coolant level.
If the coolant level in the reservoir tank and/or radiator is below
the proper range, skip the following steps and go to EC-1035,
"Diagnosis Procedure".
2. Confirm whether customer filled the coolant or not. If customer
filled the coolant, skip the following steps and go to EC-1035,
"Diagnosis Procedure".
3. Turn ignition switch ON.
4. Perform “COOLING FAN” in “ACTIVE TEST” mode with CON- SULT-III.
5. If the results are NG, go to EC-1035, "
Diagnosis Procedure".
WITH GST
1. Check the coolant level in the reservoir tank and radiator.
Allow engine to cool before checking coolant level.
If the coolant level in the reservoir tank and/or radiator is below
the proper range, skip the following steps and go to EC-1035,
"Diagnosis Procedure".
2. Confirm whether customer filled the coolant or not. If customer
filled the coolant, skip the following steps and go to EC-1035,
"Diagnosis Procedure".
3. Disconnect engine coolant temperature sensor harness connec- tor.
4. Connect 200 Ω resister to the engine coolant temperature sensor
harness connector.
5. Start engine and make sure that cooling fan operates at middle speed.
Be careful not to overheat engine.
If NG, go to EC-1035, "
Diagnosis Procedure".
If OK, go to the following step.
6. Turn ignition switch OFF.
7. Disconnect 200 Ω resister from engine coolant temperature sen-
sor harness connector.
8. Connect 150 Ω resistor to engine coolant temperature sensor
harness connector.
SEF621W
SEF621W
PBIB0965E
3AA93ABC3ACD3AC03ACA3AC03AC63AC53A913A773A893A873A873A8E3A773A983AC73AC93AC03AC3
3A893A873A873A8F3A773A9D3AAF3A8A3A8C3A863A9D3AAF3A8B3A8C
Page 2273 of 3924
![INFINITI FX35 2008 Service Manual
DTC P1217 ENGINE OVER TEMPERATUREEC-1033
< SERVICE INFORMATION > [VK45DE]
C
D
E
F
G H
I
J
K L
M A
EC
NP
O
9. Start engine and make sure that cooling fan operates at higher
speed than middle speed.
Be INFINITI FX35 2008 Service Manual
DTC P1217 ENGINE OVER TEMPERATUREEC-1033
< SERVICE INFORMATION > [VK45DE]
C
D
E
F
G H
I
J
K L
M A
EC
NP
O
9. Start engine and make sure that cooling fan operates at higher
speed than middle speed.
Be](/img/42/57017/w960_57017-2272.png)
DTC P1217 ENGINE OVER TEMPERATUREEC-1033
< SERVICE INFORMATION > [VK45DE]
C
D
E
F
G H
I
J
K L
M A
EC
NP
O
9. Start engine and make sure that cooling fan operates at higher
speed than middle speed.
Be careful not to overheat engine.
10. If NG, go to EC-1035, "
Diagnosis Procedure".
SEF882V
3AA93ABC3ACD3AC03ACA3AC03AC63AC53A913A773A893A873A873A8E3A773A983AC73AC93AC03AC3
3A893A873A873A8F3A773A9D3AAF3A8A3A8C3A863A9D3AAF3A8B3A8C
Page 2274 of 3924
![INFINITI FX35 2008 Service Manual
EC-1034
< SERVICE INFORMATION >[VK45DE]
DTC P1217 ENGINE
OVER TEMPERATURE
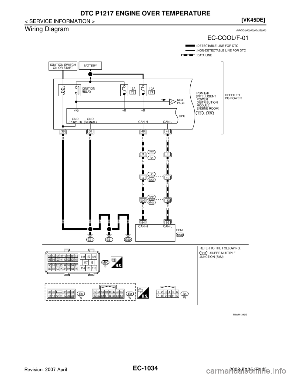
Wiring Diagram
INFOID:0000000001326900
TBWM1349E
3AA93ABC3ACD3AC03ACA3AC03AC63AC53A913A773A893A873A873A8E3A773A983AC73AC93AC INFINITI FX35 2008 Service Manual
EC-1034
< SERVICE INFORMATION >[VK45DE]
DTC P1217 ENGINE
OVER TEMPERATURE
Wiring Diagram
INFOID:0000000001326900
TBWM1349E
3AA93ABC3ACD3AC03ACA3AC03AC63AC53A913A773A893A873A873A8E3A773A983AC73AC93AC](/img/42/57017/w960_57017-2273.png)
EC-1034
< SERVICE INFORMATION >[VK45DE]
DTC P1217 ENGINE
OVER TEMPERATURE
Wiring Diagram
INFOID:0000000001326900
TBWM1349E
3AA93ABC3ACD3AC03ACA3AC03AC63AC53A913A773A893A873A873A8E3A773A983AC73AC93AC03AC3
3A893A873A873A8F3A773A9D3AAF3A8A3A8C3A863A9D3AAF3A8B3A8C
Page 2275 of 3924
![INFINITI FX35 2008 Service Manual
DTC P1217 ENGINE OVER TEMPERATUREEC-1035
< SERVICE INFORMATION > [VK45DE]
C
D
E
F
G H
I
J
K L
M A
EC
NP
O
Diagnosis ProcedureINFOID:0000000001326901
1.CHECK COOLING FAN (CRANKSHAFT DRIVEN)
1. Start e INFINITI FX35 2008 Service Manual
DTC P1217 ENGINE OVER TEMPERATUREEC-1035
< SERVICE INFORMATION > [VK45DE]
C
D
E
F
G H
I
J
K L
M A
EC
NP
O
Diagnosis ProcedureINFOID:0000000001326901
1.CHECK COOLING FAN (CRANKSHAFT DRIVEN)
1. Start e](/img/42/57017/w960_57017-2274.png)
DTC P1217 ENGINE OVER TEMPERATUREEC-1035
< SERVICE INFORMATION > [VK45DE]
C
D
E
F
G H
I
J
K L
M A
EC
NP
O
Diagnosis ProcedureINFOID:0000000001326901
1.CHECK COOLING FAN (CRANKSHAFT DRIVEN)
1. Start engine and let id idle.
2. Make sure that cooling fan (crankshaft driven) operates normally.
OK or NG
OK (With CONSULT-III)>>GO TO 2.
TBWM0255E
3AA93ABC3ACD3AC03ACA3AC03AC63AC53A913A773A893A873A873A8E3A773A983AC73AC93AC03AC3
3A893A873A873A8F3A773A9D3AAF3A8A3A8C3A863A9D3AAF3A8B3A8C
Page 2276 of 3924
![INFINITI FX35 2008 Service Manual
EC-1036
< SERVICE INFORMATION >[VK45DE]
DTC P1217 ENGINE
OVER TEMPERATURE
OK (Without CONSULT-III)>>GO TO 4.
NG >> Check cooling fan (crankshaft driven). Refer to CO-48
.
2.CHECK COOLING FAN MIDDLE INFINITI FX35 2008 Service Manual
EC-1036
< SERVICE INFORMATION >[VK45DE]
DTC P1217 ENGINE
OVER TEMPERATURE
OK (Without CONSULT-III)>>GO TO 4.
NG >> Check cooling fan (crankshaft driven). Refer to CO-48
.
2.CHECK COOLING FAN MIDDLE](/img/42/57017/w960_57017-2275.png)
EC-1036
< SERVICE INFORMATION >[VK45DE]
DTC P1217 ENGINE
OVER TEMPERATURE
OK (Without CONSULT-III)>>GO TO 4.
NG >> Check cooling fan (crankshaft driven). Refer to CO-48
.
2.CHECK COOLING FAN MIDDLE SPEED OPERATION
With CONSULT-III
1. Start engine and let it idle.
2. Select “COOLING FAN” in “ACTIVE TEST” mode wit h CONSULT-III, and touch “MID” on the CONSULT-III
screen.
3. Make sure that cooling fan operates.
OK or NG
OK >> GO TO 3.
NG >> Check cooling fan middle speed cont rol circuit. (Go to "PROCEDURE A".)
3.CHECK COOLING FAN HIGH SPEED OPERATION
With CONSULT-III
1. Select “COOLING FAN” in “A CTIVE TEST” mode with CONSULT-III and touch “HI” on the CONSULT-III
screen.
2. Make sure that cooling fan operates at higher speed than middle speed.
OK or NG
OK >> GO TO 6.
NG >> Check cooling fan high speed control circuit. (Go to "PROCEDURE B".)
4.CHECK COOLING FAN MIDDLE SPEED OPERATION
Without CONSULT-III
1. Disconnect engine coolant temperature sensor harness connector.
2. Connect 200 Ω resistor to engine coolant tem perature sensor harness connector.
3. Start engine and let it idle.
4. Make sure that cooling fan operates.
OK or NG
OK >> GO TO 5.
NG >> Check cooling fan middle speed control circuit. (Go to "PROCEDURE A".)
5.CHECK COOLING FAN HIGH SPEED OPERATION
Without CONSULT-III
1. Disconnect 200 Ω resister to the engine coolant te mperature sensor harness connector.
2. Connect 150 Ω resistor to engine coolant tem perature sensor harness connector.
3. Start engine and let it idle.
4. Make sure that cooling fan operates at higher speed than middle speed.
OK or NG
OK >> GO TO 6.
NG >> Check cooling fan control circuit. (Go to "PROCEDURE B".)
6.CHECK COOLING SYSTEM FOR LEAK
PBIB0965E
SEF882V
3AA93ABC3ACD3AC03ACA3AC03AC63AC53A913A773A893A873A873A8E3A773A983AC73AC93AC03AC3
3A893A873A873A8F3A773A9D3AAF3A8A3A8C3A863A9D3AAF3A8B3A8C
Page 2277 of 3924
![INFINITI FX35 2008 Service Manual
DTC P1217 ENGINE OVER TEMPERATUREEC-1037
< SERVICE INFORMATION > [VK45DE]
C
D
E
F
G H
I
J
K L
M A
EC
NP
O
Apply pressure to the cooling sys
tem with a tester, and check if the
pressure drops.
CAUTION INFINITI FX35 2008 Service Manual
DTC P1217 ENGINE OVER TEMPERATUREEC-1037
< SERVICE INFORMATION > [VK45DE]
C
D
E
F
G H
I
J
K L
M A
EC
NP
O
Apply pressure to the cooling sys
tem with a tester, and check if the
pressure drops.
CAUTION](/img/42/57017/w960_57017-2276.png)
DTC P1217 ENGINE OVER TEMPERATUREEC-1037
< SERVICE INFORMATION > [VK45DE]
C
D
E
F
G H
I
J
K L
M A
EC
NP
O
Apply pressure to the cooling sys
tem with a tester, and check if the
pressure drops.
CAUTION:
Higher than the specified pressu re may cause radiator damage.
Pressure should not drop.
OK or NG
OK >> GO TO 7.
NG >> Check the following for leak. Refer to CO-37, "
Inspec-
tion".
Hose
Radiator
Water pump
7.CHECK RADIATOR CAP
Apply pressure to cap with a tester.
OK or NG
OK >> GO TO 8.
NG >> Replace radiator cap.
8.CHECK COMPONENT PARTS
Check the following.
Thermostat. (Refer to CO-52
.)
Water control valve. (Refer to CO-52
.)
Engine coolant temperature sensor. (Refer to EC-783, "
Component Inspection".)
OK or NG
OK >> GO TO 9.
NG >> Replace malfunctioning component.
9.CHECK MAIN 13 CAUSES
If the cause cannot be isolated, go to EC-1039, "
Main 13 Causes of Overheating".
>> INSPECTION END
PROCEDURE A
1.CHECK POWER SUPPLY CIRCUIT
1. Turn ignition switch OFF.
2. Disconnect IPDM E/R harness connector E6.
3. Check voltage between IPDM E/R terminal 16 and ground with CONSULT-III or tester.
OK or NG
OK >> GO TO 3.
NG >> GO TO 2. Testing pressure: 157 kPa (1.6 kg/cm
2, 23 psi)
PBIC1528E
Radiator cap
relief pressure:
59 - 98 kPa (0.6 - 1.0 kg/cm2, 9 - 14 psi)
SLC755A
Voltage: Battery voltage
PBIB0966E
3AA93ABC3ACD3AC03ACA3AC03AC63AC53A913A773A893A873A873A8E3A773A983AC73AC93AC03AC3
3A893A873A873A8F3A773A9D3AAF3A8A3A8C3A863A9D3AAF3A8B3A8C
Page 2278 of 3924
![INFINITI FX35 2008 Service Manual
EC-1038
< SERVICE INFORMATION >[VK45DE]
DTC P1217 ENGINE
OVER TEMPERATURE
2.DETECT MALFUNCTIONING PART
Check the following.
40A fusible link
Harness for open or short between IPDM E/R and batter INFINITI FX35 2008 Service Manual
EC-1038
< SERVICE INFORMATION >[VK45DE]
DTC P1217 ENGINE
OVER TEMPERATURE
2.DETECT MALFUNCTIONING PART
Check the following.
40A fusible link
Harness for open or short between IPDM E/R and batter](/img/42/57017/w960_57017-2277.png)
EC-1038
< SERVICE INFORMATION >[VK45DE]
DTC P1217 ENGINE
OVER TEMPERATURE
2.DETECT MALFUNCTIONING PART
Check the following.
40A fusible link
Harness for open or short between IPDM E/R and battery
>> Repair open circuit or short to ground or short to power in harness or connectors.
3.CHECK COOLING FAN MOTOR CIRCUIT FOR OPEN OR SHORT
1. Disconnect IPDM E/R harness connector E5.
2. Disconnect cooling fan motor harness connector.
3. Check harness continuity between cooling fan motor terminal 2 and IPDM E/R terminal 8.
Refer to wiring diagram.
4. Also check harness for short to ground and short to power.
OK or NG
OK >> GO TO 4.
NG >> Repair open circuit or short to ground or short to power in harness or connectors.
4.CHECK COOLING FAN MOTOR GROUND CIRCUIT FOR OPEN OR SHORT
1. Check harness continuity between the following; cooling fan motor terminal 3 and ground,
cooling fan motor terminal 4 and ground,
IPDM E/R terminal 38 and ground,
IPDM E/R terminal 60 and ground.
Refer to wiring diagram.
2. Also check harness for short to power.
OK or NG
OK >> GO TO 5.
NG >> Repair open circuit or short to power in harness or connectors.
5.CHECK COOLING FAN MOTOR
Refer to EC-1040, "
Component Inspection".
OK or NG
OK >> GO TO 6.
NG >> Replace cooling fan motor.
6.CHECK INTERMITTENT INCIDENT
Perform EC-717
.
OK or NG
OK >> Replace IPDM E/R. Refer to PG-17.
NG >> Repair or replace harness connectors.
PROCEDURE B
1.CHECK COOLING FAN MOTOR CIRCUIT FOR OPEN OR SHORT
1. Disconnect IPDM E/R harness connector E6. Continuity should exist.
PBIB1493E
Continuity should exist.
3AA93ABC3ACD3AC03ACA3AC03AC63AC53A913A773A893A873A873A8E3A773A983AC73AC93AC03AC3
3A893A873A873A8F3A773A9D3AAF3A8A3A8C3A863A9D3AAF3A8B3A8C
Page 2279 of 3924
![INFINITI FX35 2008 Service Manual
DTC P1217 ENGINE OVER TEMPERATUREEC-1039
< SERVICE INFORMATION > [VK45DE]
C
D
E
F
G H
I
J
K L
M A
EC
NP
O
2. Disconnect cooling fan motor harness connector.
3. Check harness continuity between coolin INFINITI FX35 2008 Service Manual
DTC P1217 ENGINE OVER TEMPERATUREEC-1039
< SERVICE INFORMATION > [VK45DE]
C
D
E
F
G H
I
J
K L
M A
EC
NP
O
2. Disconnect cooling fan motor harness connector.
3. Check harness continuity between coolin](/img/42/57017/w960_57017-2278.png)
DTC P1217 ENGINE OVER TEMPERATUREEC-1039
< SERVICE INFORMATION > [VK45DE]
C
D
E
F
G H
I
J
K L
M A
EC
NP
O
2. Disconnect cooling fan motor harness connector.
3. Check harness continuity between cooling fan motor terminal 1
and IPDM E/R terminal 11.
Refer to wiring diagram.
4. Also check harness for short to ground and short to power.
OK or NG
OK >> GO TO 2.
NG >> Repair open circuit or short to ground or short to power in harness or connectors.
2.CHECK COOLING FAN MOTOR
Refer to EC-1040, "
Component Inspection".
OK or NG
OK >> GO TO 3.
NG >> Replace cooling fan motor.
3.CHECK INTERMITTENT INCIDENT
Perform EC-717
.
OK or NG
OK >> Replace IPDM E/R. Refer to PG-17.
NG >> Repair or replace harness connectors.
Main 13 Causes of OverheatingINFOID:0000000001326902
Continuity should exist.
PBIB1493E
Engine Step Inspection item Equipment Standard Reference page
OFF 1 Blocked radiator Blocked condenser
Blocked radiator grille
Blocked bumper Visual No blocking —
2 Coolant mixture Coolant tester 50 - 50% coolant mixture MA-10
3 Coolant level Visual Coolant up to MAX level in
reservoir tank and radiator
filler neckCO-37
4 Radiator cap Pressure tester 59 - 98 kPa
(0.6 - 1.0 kg/cm2, 9 - 14
psi) (Limit) CO-42
ON*25 Coolant leaks Visual No leaks
CO-37
ON*26 Thermostat Touch the upper and
lower radiator hosesBoth hoses should be hot
CO-52
ON*17 Cooling fan CONSULT-III Operating See trouble diagnosis for
DTC P1217 (EC-1030
).
OFF 8 Combustion gas leak Color checker chemical tester 4 Gas analyzerNegative —
ON*
39 Coolant temperature gauge Visual Gauge less than 3/4 when
driving —
Coolant overflow to res- ervoir tank Visual No overflow during driving
and idling CO-37
OFF*410 Coolant return from res-
ervoir tank to radiator Visual Should be initial level in
reservoir tank CO-37
OFF 11 Water control valve Remove and inspect
the valveWithin the specified value
CO-52
3AA93ABC3ACD3AC03ACA3AC03AC63AC53A913A773A893A873A873A8E3A773A983AC73AC93AC03AC3
3A893A873A873A8F3A773A9D3AAF3A8A3A8C3A863A9D3AAF3A8B3A8C
Page 2280 of 3924
![INFINITI FX35 2008 Service Manual
EC-1040
< SERVICE INFORMATION >[VK45DE]
DTC P1217 ENGINE
OVER TEMPERATURE
*1: Turn the ignition switch ON.
*2: Engine running at 3,000 rpm for 10 minutes.
*3: Drive at 90 km/h (55 MPH) for 30 minute INFINITI FX35 2008 Service Manual
EC-1040
< SERVICE INFORMATION >[VK45DE]
DTC P1217 ENGINE
OVER TEMPERATURE
*1: Turn the ignition switch ON.
*2: Engine running at 3,000 rpm for 10 minutes.
*3: Drive at 90 km/h (55 MPH) for 30 minute](/img/42/57017/w960_57017-2279.png)
EC-1040
< SERVICE INFORMATION >[VK45DE]
DTC P1217 ENGINE
OVER TEMPERATURE
*1: Turn the ignition switch ON.
*2: Engine running at 3,000 rpm for 10 minutes.
*3: Drive at 90 km/h (55 MPH) for 30 minutes and then let idle for 10 minutes.
*4: After 60 minutes of cool down time.
For more information, refer to CO-34
.
Component InspectionINFOID:0000000001326903
COOLING FAN MOTOR
1. Disconnect cooling fan motor harness connector.
2. Supply cooling fan motor terminals with battery voltage and
check operation.
Cooling fan motor should operate.
If NG, replace cooling fan motor.
OFF 12 Cylinder head Straight gauge feeler gauge0.1 mm (0.004 in) Maxi-
mum distortion (warping) EM-226
13 Cylinder block and pis-
tons Visual No scuffing on cylinder
walls or piston EM-241
Engine Step Inspection item Equipment Standard Reference page
Sp ee d
Te r m i n a l s
(+) ( −)
Cooling fan motor Middle 1 3 and 4
2 3 and 4
High 1, 2 3, 4
SEF321T
3AA93ABC3ACD3AC03ACA3AC03AC63AC53A913A773A893A873A873A8E3A773A983AC73AC93AC03AC3
3A893A873A873A8F3A773A9D3AAF3A8A3A8C3A863A9D3AAF3A8B3A8C
Page 2285 of 3924
![INFINITI FX35 2008 Service Manual
DTC P1421 COLD START CONTROLEC-1045
< SERVICE INFORMATION > [VK45DE]
C
D
E
F
G H
I
J
K L
M A
EC
NP
O
DTC P1421 COLD START CONTROL
DescriptionINFOID:0000000001326914
ECM controls ignition timing and e INFINITI FX35 2008 Service Manual
DTC P1421 COLD START CONTROLEC-1045
< SERVICE INFORMATION > [VK45DE]
C
D
E
F
G H
I
J
K L
M A
EC
NP
O
DTC P1421 COLD START CONTROL
DescriptionINFOID:0000000001326914
ECM controls ignition timing and e](/img/42/57017/w960_57017-2284.png)
DTC P1421 COLD START CONTROLEC-1045
< SERVICE INFORMATION > [VK45DE]
C
D
E
F
G H
I
J
K L
M A
EC
NP
O
DTC P1421 COLD START CONTROL
DescriptionINFOID:0000000001326914
ECM controls ignition timing and engine idle speed when engine is started with prewarming up condition.
This control promotes the activation of three way ca
talyst by heating the catalyst and reduces emissions.
On Board Diagnosis LogicINFOID:0000000001326915
DTC Confirmation ProcedureINFOID:0000000001326916
NOTE:
If DTC Confirmation Procedure has been previously conduc ted, always turn ignition switch OFF and wait at
least 10 seconds before conducting the next test.
If DTC P1421 is displayed with other DTC, firs t perform the trouble diagnosis for other DTC.
TESTING CONDITION:
Before performing the following procedure, confirm that battery voltage is more than 11V at idle.
WITH CONSULT-III
1. Turn ignition switch OFF and wait at least 10 seconds.
2. Turn ignition switch ON.
3. Select “DATA MONITOR” mode with CONSULT-III.
4. Check that the “COOLAN TEMP/S” indication is between 4°C (39 °F) and 36 °C (97 °F).
If “COOLAN TEMP/S” indication is within the specified value, go to the following step.
If “COOLANT TEMP/S” indication is out of the specified value, cool engine down or warm engine up and
go to step 1.
5. Start engine and let it idle for 5 minutes.
6. Check 1st trip DTC.
7. If 1st trip DTC is detected, go to EC-1045, "
Diagnosis Procedure".
WITH GST
Follow the procedure “WITH CONSULT-III” above.
Diagnosis ProcedureINFOID:0000000001326917
1.PERFORM IDLE AIR VOLUME LEARNING
Perform EC-663, "
Idle Air Volume Learning".
Is Idle Air Volume Learning carried out successfully?
Ye s o r N o
Yes >> GO TO 2.
No >> Follow the instruction of Idle Air Volume Learning.
2.CHECK INTAKE SYSTEM
Check for the cause of intake air volume lacking. Refer to the following.
Crushed intake air passage
Intake air passage clogging
OK or NG
OK >> GO TO 3.
NG >> Repair or replace malfunctioning part
3.CHECK FUEL INJECTION SYSTEM FUNCTION
DTC No. Trouble diagnosis name DTC detecting condition Possible cause
P1421
1421 Cold start emission reduction
strategy monitoring ECM does not control ignition timing and engine
idle speed properly when engine is started with
prewarming up condition. Lack of intake air volume
Fuel injection system
ECM
3AA93ABC3ACD3AC03ACA3AC03AC63AC53A913A773A893A873A873A8E3A773A983AC73AC93AC03AC3
3A893A873A873A8F3A773A9D3AAF3A8A3A8C3A863A9D3AAF3A8B3A8C