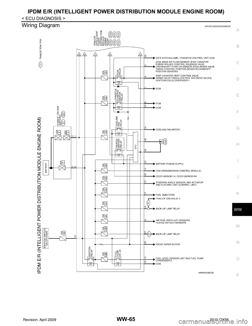
wiring diagram INFINITI QX56 2010 Factory Service Manual
Page 4156 of 4210

Page 4171 of 4210

Page 4186 of 4210

Page 4196 of 4210

View, print and download for free: wiring diagram - INFINITI QX56 2010 Factory Service Manual, 4210 Pages, PDF Size: 81.91 MB. Search in INFINITI QX56 2010 Factory Service Manual online. CarManualsOnline.info is the largest online database of car user manuals. INFINITI QX56 2010 Factory Service Manual PDF Download. ADP-3 C DE F G H I K L M A B ADP N O P RECLINING SENSOR .................................... ....83 Description ...............................................
All product names, logos, and brands are property of their respective owners.