NISSAN ALMERA N16 2003 Electronic Repair Manual
Manufacturer: NISSAN, Model Year: 2003, Model line: ALMERA N16, Model: NISSAN ALMERA N16 2003Pages: 3189, PDF Size: 54.76 MB
Page 1021 of 3189
![NISSAN ALMERA N16 2003 Electronic Repair Manual PNP SWITCH
EC-691
[QG (WITHOUT EURO-OBD)]
C
D
E
F
G
H
I
J
K
L
MA
EC
Specification data are reference values and are measured between each terminal and ground.
CAUTION:
Do not use ECM ground terminals NISSAN ALMERA N16 2003 Electronic Repair Manual PNP SWITCH
EC-691
[QG (WITHOUT EURO-OBD)]
C
D
E
F
G
H
I
J
K
L
MA
EC
Specification data are reference values and are measured between each terminal and ground.
CAUTION:
Do not use ECM ground terminals](/img/5/57350/w960_57350-1020.png)
PNP SWITCH
EC-691
[QG (WITHOUT EURO-OBD)]
C
D
E
F
G
H
I
J
K
L
MA
EC
Specification data are reference values and are measured between each terminal and ground.
CAUTION:
Do not use ECM ground terminals when measuring input/output voltage. Doing so may result in dam-
age to the ECM's transistor. Use a ground other than ECM terminals, such as the ground.
Diagnostic ProcedureEBS00KLU
1.CHECK OVERALL FUNCTION
With CONSULT-II
1. Turn ignition switch “ON”.
2. Select “P/N POSI SW” in “DATA MONITOR” mode with CON-
SULT-II.
3. Check the “P/N POSI SW” signal under the following conditions.
Without CONSULT-II
1. Turn ignition switch “ON”.
2. Check voltage between ECM terminal 102 and ground under the
following conditions.
OK or NG
OK >>INSPECTION END
NG >> GO TO 2.
TER-
MINAL
NO.WIRE
COLORITEM CONDITION DATA (DC Voltage)
102P (A/T)
G/OR (M/T)PNP switch[Ignition switch “ON”]
●Shift lever position is “P” or “N” (A/T models).
●Shift lever position is Neutral (M/T models).Approximately 0V
[Ignition switch “ON”]
●Except the above gear positionA/T models
BATTERY VOLTAGE
(11 - 14V)
M/T models
Approximately 5V
Selector lever position P/N POSI SW signal
“P” (A/T models only) and “N” posi-
tionON
Except the above position OFF
PBIB0102E
Selector lever position Voltage
“P” (A/T models only) and “N” posi-
tionApproximately 0V
Except the above positionA/T models: Battery voltage
M/T models: Approximately 5V
MBIB0043E
Page 1022 of 3189
![NISSAN ALMERA N16 2003 Electronic Repair Manual EC-692
[QG (WITHOUT EURO-OBD)]
PNP SWITCH
2. CHECK PNP SWITCH GROUND CIRCUIT FOR OPEN AND SHORT
1. Turn ignition switch “OFF”.
2. Disconnect PNP switch harness connector.
3. Check harness contin NISSAN ALMERA N16 2003 Electronic Repair Manual EC-692
[QG (WITHOUT EURO-OBD)]
PNP SWITCH
2. CHECK PNP SWITCH GROUND CIRCUIT FOR OPEN AND SHORT
1. Turn ignition switch “OFF”.
2. Disconnect PNP switch harness connector.
3. Check harness contin](/img/5/57350/w960_57350-1021.png)
EC-692
[QG (WITHOUT EURO-OBD)]
PNP SWITCH
2. CHECK PNP SWITCH GROUND CIRCUIT FOR OPEN AND SHORT
1. Turn ignition switch “OFF”.
2. Disconnect PNP switch harness connector.
3. Check harness continuity between PNP switch terminal 2 and
body ground. Refer to Wiring Diagram.
4. Also check harness for short to power.
OK or NG
OK >> GO TO 3.
NG >> Repair open circuit or short to power in harness or con-
nectors.
3. CHECK PNP SWITCH INPUT SIGNAL CIRCUIT FOR OPEN AND SHORT
1. Disconnect ECM harness connector.
2. Check harness continuity between ECM terminal 102 and PNP switch terminal 1.
Refer to Wiring Diagram.
3. Also check harness for short to ground and short to power.
OK or NG
OK >> GO TO 4.
NG >> Repair open circuit or short to ground or short to power in harness or connectors.
4. CHECK PNP SWITCH
Refer to AT-406, "
ON-VEHICLE SERVICE" (A/T models) or MT-21 (M/T models).
OK or NG
OK >> GO TO 5.
NG >> Replace PNP switch.
5. CHECK INTERMITTENT INCIDENT
Refer to EC-485, "
TROUBLE DIAGNOSIS FOR INTERMITTENT INCIDENT" .
>>INSPECTION END Continuity should exist.
MBIB0253E
Continuity should exist.
Page 1023 of 3189
![NISSAN ALMERA N16 2003 Electronic Repair Manual INJECTOR CIRCUIT
EC-693
[QG (WITHOUT EURO-OBD)]
C
D
E
F
G
H
I
J
K
L
MA
EC
INJECTOR CIRCUITPFP:16600
Component DescriptionEBS00KLV
The fuel injector is a small, precise solenoid valve. When t NISSAN ALMERA N16 2003 Electronic Repair Manual INJECTOR CIRCUIT
EC-693
[QG (WITHOUT EURO-OBD)]
C
D
E
F
G
H
I
J
K
L
MA
EC
INJECTOR CIRCUITPFP:16600
Component DescriptionEBS00KLV
The fuel injector is a small, precise solenoid valve. When t](/img/5/57350/w960_57350-1022.png)
INJECTOR CIRCUIT
EC-693
[QG (WITHOUT EURO-OBD)]
C
D
E
F
G
H
I
J
K
L
MA
EC
INJECTOR CIRCUITPFP:16600
Component DescriptionEBS00KLV
The fuel injector is a small, precise solenoid valve. When the ECM
supplies a ground to the injector circuit, the coil in the injector is
energized. The energized coil pulls the needle valve back and allows
fuel to flow through the injector into the intake manifold. The amount
of fuel injected depends upon the injection pulse duration. Pulse
duration is the length of time the injector remains open. The ECM
controls the injection pulse duration based on engine fuel needs.
CONSULT-II Reference Value in Data Monitor ModeEBS00KLW
Specification data are reference values.
*: This item is displayed with QG18DE engine models.
SEF375Z
MONITOR ITEM CONDITION SPECIFICATION
B/FUEL SCHDL
●Engine: After warming up
●Shift lever:
N (A/T models)
Neutral (M/T models)
●Air conditioner switch: OFF
●No-loadIdle 1.5 - 3.0 msec
2,000 rpm 1.2 - 3.0 msec
INJ PULSE-B1
●Engine: After warming up
●Shift lever:
N (A/T models)
Neutral (M/T models)
●Air conditioner switch: OFF
●No-loadIdle 2.0 - 3.5 msec
2,000 rpm 1.5 - 3.5 msec
Page 1024 of 3189
![NISSAN ALMERA N16 2003 Electronic Repair Manual EC-694
[QG (WITHOUT EURO-OBD)]
INJECTOR CIRCUIT
Wiring Diagram
EBS00KLX
YEC308A NISSAN ALMERA N16 2003 Electronic Repair Manual EC-694
[QG (WITHOUT EURO-OBD)]
INJECTOR CIRCUIT
Wiring Diagram
EBS00KLX
YEC308A](/img/5/57350/w960_57350-1023.png)
EC-694
[QG (WITHOUT EURO-OBD)]
INJECTOR CIRCUIT
Wiring Diagram
EBS00KLX
YEC308A
Page 1025 of 3189
![NISSAN ALMERA N16 2003 Electronic Repair Manual INJECTOR CIRCUIT
EC-695
[QG (WITHOUT EURO-OBD)]
C
D
E
F
G
H
I
J
K
L
MA
EC
Specification data are reference values and are measured between each terminal and ground.
CAUTION:
Do not use ECM ground term NISSAN ALMERA N16 2003 Electronic Repair Manual INJECTOR CIRCUIT
EC-695
[QG (WITHOUT EURO-OBD)]
C
D
E
F
G
H
I
J
K
L
MA
EC
Specification data are reference values and are measured between each terminal and ground.
CAUTION:
Do not use ECM ground term](/img/5/57350/w960_57350-1024.png)
INJECTOR CIRCUIT
EC-695
[QG (WITHOUT EURO-OBD)]
C
D
E
F
G
H
I
J
K
L
MA
EC
Specification data are reference values and are measured between each terminal and ground.
CAUTION:
Do not use ECM ground terminals when measuring input/output voltage. Doing so may result in dam-
age to the ECM's transistor. Use a ground other than ECM terminals, such as the ground.
: Average voltage for pulse signal (Actual pulse signal can be confirmed by oscilloscope.)
Diagnostic ProcedureEBS00KLY
1.INSPECTION START
Turn ignition switch to “START”.
Is any cylinder ignited?
Ye s o r N o
Ye s > > G O T O 2 .
No >> GO TO 3.
TERMI-
NAL
NO.WIRE
COLORITEM CONDITION DATA (DC Voltage)
22
23
41
42G/B
R/B
L/B
Y/BInjector No. 3
Injector No. 1
Injector No. 4
Injector No. 2[Engine is running]
●Warm-up condition
●Idle speedBATTERY VOLTAGE
(11 - 14V)
[Engine is running]
●Warm-up condition
●Engine speed is 2,000 rpm.BATTERY VOLTAGE
(11 - 14V)
PBIB0529E
PBIB0530E
Page 1026 of 3189
![NISSAN ALMERA N16 2003 Electronic Repair Manual EC-696
[QG (WITHOUT EURO-OBD)]
INJECTOR CIRCUIT
2. CHECK OVERALL FUNCTION
With CONSULT-II
1. Start engine.
2. Perform “POWER BALANCE” in “ACTIVE TEST” mode with
CONSULT-II.
3. Make sur NISSAN ALMERA N16 2003 Electronic Repair Manual EC-696
[QG (WITHOUT EURO-OBD)]
INJECTOR CIRCUIT
2. CHECK OVERALL FUNCTION
With CONSULT-II
1. Start engine.
2. Perform “POWER BALANCE” in “ACTIVE TEST” mode with
CONSULT-II.
3. Make sur](/img/5/57350/w960_57350-1025.png)
EC-696
[QG (WITHOUT EURO-OBD)]
INJECTOR CIRCUIT
2. CHECK OVERALL FUNCTION
With CONSULT-II
1. Start engine.
2. Perform “POWER BALANCE” in “ACTIVE TEST” mode with
CONSULT-II.
3. Make sure that each circuit produces a momentary engine
speed drop.
Without CONSULT-II
1. Start engine.
2. Listen to each injector operating sound.
Clicking noise should be heard.
OK or NG
OK >>INSPECTION END
NG >> GO TO 3.
PBIB0133E
MEC703B
Page 1027 of 3189
![NISSAN ALMERA N16 2003 Electronic Repair Manual INJECTOR CIRCUIT
EC-697
[QG (WITHOUT EURO-OBD)]
C
D
E
F
G
H
I
J
K
L
MA
EC
3.CHECK INJECTOR POWER SUPPLY CIRCUIT
1. Turn ignition switch “OFF”.
2. Disconnect injector harness connector.
3. Turn ign NISSAN ALMERA N16 2003 Electronic Repair Manual INJECTOR CIRCUIT
EC-697
[QG (WITHOUT EURO-OBD)]
C
D
E
F
G
H
I
J
K
L
MA
EC
3.CHECK INJECTOR POWER SUPPLY CIRCUIT
1. Turn ignition switch “OFF”.
2. Disconnect injector harness connector.
3. Turn ign](/img/5/57350/w960_57350-1026.png)
INJECTOR CIRCUIT
EC-697
[QG (WITHOUT EURO-OBD)]
C
D
E
F
G
H
I
J
K
L
MA
EC
3.CHECK INJECTOR POWER SUPPLY CIRCUIT
1. Turn ignition switch “OFF”.
2. Disconnect injector harness connector.
3. Turn ignition switch “ON”.
4. Check voltage between injector terminal 1 and ground with
CONSULT-II or tester.
OK or NG
OK >> GO TO 5.
NG >> GO TO 4.
4.DETECT MALFUNCTIONING PART
Check the following.
●Harness connectors M202, F115
●Fuse block (J/B) connector M1
●10A fuse
●Harness for open or short between injector and fuse
>> Repair open circuit or short to ground or short to power in harness or connectors.
5.CHECK INJECTOR OUTPUT SIGNAL CIRCUIT FOR OPEN AND SHORT
1. Turn ignition switch “OFF”.
2. Disconnect ECM harness connector.
3. Check harness continuity between injector terminal 2 and ECM terminals 22, 23, 41, 42.
Refer to Wiring Diagram.
4. Also check harness for short to ground and short to power.
OK or NG
OK >> GO TO 6.
NG >> Repair open circuit or short to ground or short to power in harness or connectors.
6.CHECK INJECTOR
Refer to EC-698, "
Component Inspection" .
OK or NG
OK >> GO TO 7.
NG >> Replace injector.
MBIB0101E
Voltage: Battery voltage
PBIB0582E
Continuity should exist.
Page 1028 of 3189
![NISSAN ALMERA N16 2003 Electronic Repair Manual EC-698
[QG (WITHOUT EURO-OBD)]
INJECTOR CIRCUIT
7. CHECK INTERMITTENT INCIDENT
Refer to EC-485, "
TROUBLE DIAGNOSIS FOR INTERMITTENT INCIDENT" .
>>INSPECTION END
Component InspectionEBS00KLZ
I NISSAN ALMERA N16 2003 Electronic Repair Manual EC-698
[QG (WITHOUT EURO-OBD)]
INJECTOR CIRCUIT
7. CHECK INTERMITTENT INCIDENT
Refer to EC-485, "
TROUBLE DIAGNOSIS FOR INTERMITTENT INCIDENT" .
>>INSPECTION END
Component InspectionEBS00KLZ
I](/img/5/57350/w960_57350-1027.png)
EC-698
[QG (WITHOUT EURO-OBD)]
INJECTOR CIRCUIT
7. CHECK INTERMITTENT INCIDENT
Refer to EC-485, "
TROUBLE DIAGNOSIS FOR INTERMITTENT INCIDENT" .
>>INSPECTION END
Component InspectionEBS00KLZ
INJECTOR
1. Disconnect injector harness connector.
2. Check resistance between terminals as shown in the figure.
Removal and InstallationEBS00KM0
INJECTOR
Refer to EM-26, "FUEL INJECTOR AND FUEL TUBE" . Resistance: 13.5 - 17.5Ω [at 20°C (68°F)]
PBIB0181E
Page 1029 of 3189
![NISSAN ALMERA N16 2003 Electronic Repair Manual FUEL PUMP CIRCUIT
EC-699
[QG (WITHOUT EURO-OBD)]
C
D
E
F
G
H
I
J
K
L
MA
EC
FUEL PUMP CIRCUITPFP:17042
DescriptionEBS00KM1
SYSTEM DESCRIPTION
*: The ECM determines the start signal status by the signal NISSAN ALMERA N16 2003 Electronic Repair Manual FUEL PUMP CIRCUIT
EC-699
[QG (WITHOUT EURO-OBD)]
C
D
E
F
G
H
I
J
K
L
MA
EC
FUEL PUMP CIRCUITPFP:17042
DescriptionEBS00KM1
SYSTEM DESCRIPTION
*: The ECM determines the start signal status by the signal](/img/5/57350/w960_57350-1028.png)
FUEL PUMP CIRCUIT
EC-699
[QG (WITHOUT EURO-OBD)]
C
D
E
F
G
H
I
J
K
L
MA
EC
FUEL PUMP CIRCUITPFP:17042
DescriptionEBS00KM1
SYSTEM DESCRIPTION
*: The ECM determines the start signal status by the signals of engine speed and battery voltage.
The ECM activates the fuel pump for several seconds after the ignition switch is turned on to improve engine
startability. If the ECM receives a engine speed signal from the crankshaft position sensor (POS) and cam-
shaft position sensor (PHASE), it knows that the engine is rotating, and causes the pump to operate. If the
engine speed signal is not received when the ignition switch is ON, the engine stalls. The ECM stops pump
operation and prevents battery discharging, thereby improving safety. The ECM does not directly drive the fuel
pump. It controls the ON/OFF fuel pump relay, which in turn controls the fuel pump.
COMPONENT DESCRIPTION
A turbine type design fuel pump is used in the fuel tank.
CONSULT-II Reference Value in Data Monitor ModeEBS00KM2
Specification data are reference values.
Sensor Input Signal to ECM ECM Function Actuator
Crankshaft position sensor (POS)
Camshaft position sensor (PHASE)Engine speed
*
Fuel pump control Fuel pump relay
Battery
Battery voltage
*
Condition Fuel pump operation
Ignition switch is turned to ON. Operates for 1 second.
Engine running and crankingOperates.
When engine is stoppedStops in 1.5 seconds.
Except as shown aboveStops.
MBIB0046E
MONITOR ITEM CONDITION SPECIFICATION
FUEL PUMP RLY
●For 1 seconds after turning ignition switch ON
●Engine running or crankingON
●Except above conditions OFF
Page 1030 of 3189
![NISSAN ALMERA N16 2003 Electronic Repair Manual EC-700
[QG (WITHOUT EURO-OBD)]
FUEL PUMP CIRCUIT
Wiring Diagram
EBS00KM3
YEC309A NISSAN ALMERA N16 2003 Electronic Repair Manual EC-700
[QG (WITHOUT EURO-OBD)]
FUEL PUMP CIRCUIT
Wiring Diagram
EBS00KM3
YEC309A](/img/5/57350/w960_57350-1029.png)
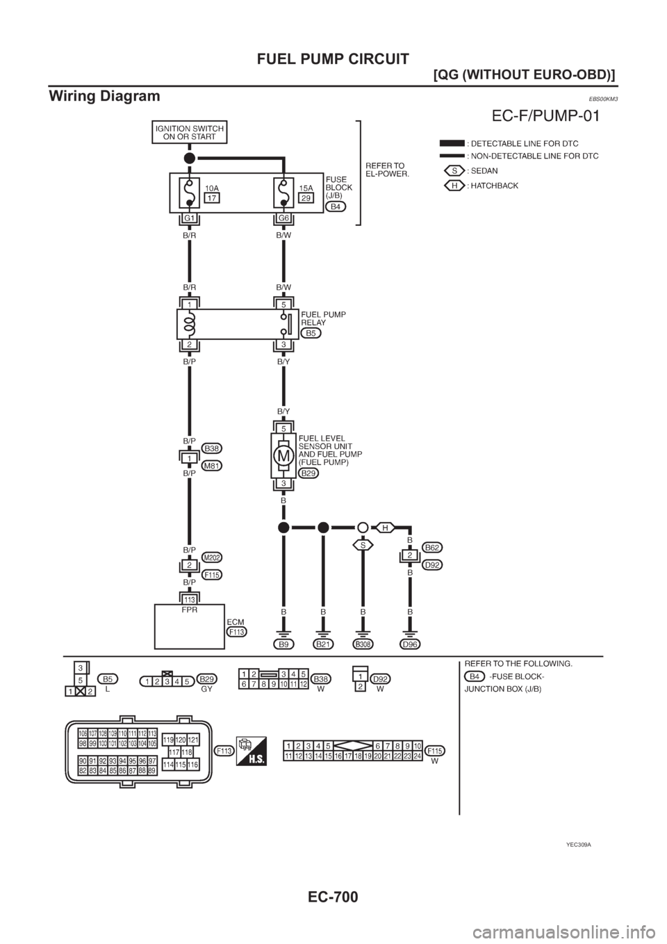
EC-700
[QG (WITHOUT EURO-OBD)]
FUEL PUMP CIRCUIT
Wiring Diagram
EBS00KM3
YEC309A