INFINITI FX35 2005 Service Manual
Manufacturer: INFINITI, Model Year: 2005, Model line: FX35, Model: INFINITI FX35 2005Pages: 4731, PDF Size: 60.13 MB
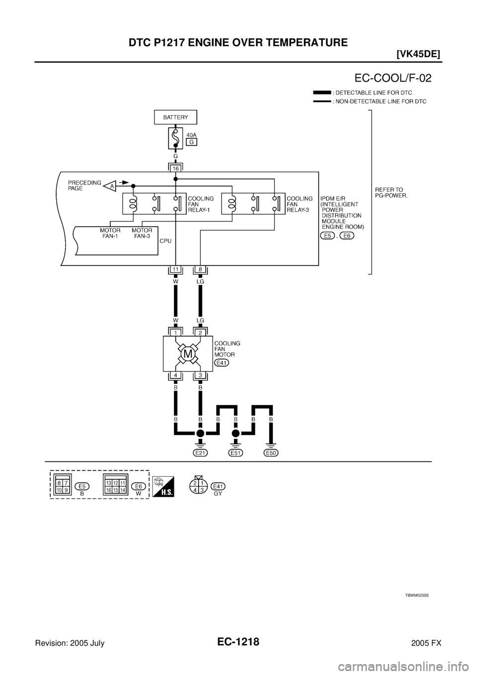
Page 2611 of 4731
![INFINITI FX35 2005 Service Manual EC-1218
[VK45DE]
DTC P1217 ENGINE OVER TEMPERATURE
Revision: 2005 July 2005 FX
TBWM0255E INFINITI FX35 2005 Service Manual EC-1218
[VK45DE]
DTC P1217 ENGINE OVER TEMPERATURE
Revision: 2005 July 2005 FX
TBWM0255E](/img/42/57020/w960_57020-2610.png)
EC-1218
[VK45DE]
DTC P1217 ENGINE OVER TEMPERATURE
Revision: 2005 July 2005 FX
TBWM0255E
Page 2612 of 4731
![INFINITI FX35 2005 Service Manual DTC P1217 ENGINE OVER TEMPERATURE EC-1219
[VK45DE]
C
D E
F
G H
I
J
K L
M A
EC
Revision: 2005 July 2005 FX
Diagnostic ProcedureABS007SV
1. CHECK COOLING FAN (CRANKSHAFT DRIVEN)
1. Start e INFINITI FX35 2005 Service Manual DTC P1217 ENGINE OVER TEMPERATURE EC-1219
[VK45DE]
C
D E
F
G H
I
J
K L
M A
EC
Revision: 2005 July 2005 FX
Diagnostic ProcedureABS007SV
1. CHECK COOLING FAN (CRANKSHAFT DRIVEN)
1. Start e](/img/42/57020/w960_57020-2611.png)
DTC P1217 ENGINE OVER TEMPERATURE EC-1219
[VK45DE]
C
D E
F
G H
I
J
K L
M A
EC
Revision: 2005 July 2005 FX
Diagnostic ProcedureABS007SV
1. CHECK COOLING FAN (CRANKSHAFT DRIVEN)
1. Start engine and let id idle.
2. Make sure that cooling fan (crankshaft driven) operates normally.
OK or NG
OK (With CONSULT-II)>>GO TO 2.
OK (Without CONSULT-II)>>GO TO 4.
NG >> Check cooling fan (crankshaft driven). Refer to CO-49, "
COOLING FAN" .
2. CHECK COOLING FAN MIDDLE SPEED OPERATION
With CONSULT-II
1. Start engine and let it idle.
2. Select “COOLING FAN” in “ACTIVE TEST” mode with CON- SULT-II, and touch “MID” on the CONSULT-II screen.
3. Make sure that cooling fan operates.
OK or NG
OK >> GO TO 3.
NG >> Check cooling fan middle speed control circuit. (Go to EC-1221, "
PROCEDURE A" .)
3. CHECK COOLING FAN HIGH SPEED OPERATION
With CONSULT-II
1. Select “COOLING FAN” in “ACTIVE TEST” mode with CON- SULT-II and touch “HI” on the CONSULT-II screen.
2. Make sure that cooling fan operates at higher speed than middle speed.
OK or NG
OK >> GO TO 6.
NG >> Check cooling fan high speed control circuit. (Go to EC-
1223, "PROCEDURE B" .)
PBIB1668E
SEF785Z
Page 2613 of 4731
![INFINITI FX35 2005 Service Manual EC-1220
[VK45DE]
DTC P1217 ENGINE OVER TEMPERATURE
Revision: 2005 July 2005 FX
4. CHECK COOLING FAN MIDDLE SPEED OPERATION
Without CONSULT-II
1. Disconnect engine coolant temperature sensor harne INFINITI FX35 2005 Service Manual EC-1220
[VK45DE]
DTC P1217 ENGINE OVER TEMPERATURE
Revision: 2005 July 2005 FX
4. CHECK COOLING FAN MIDDLE SPEED OPERATION
Without CONSULT-II
1. Disconnect engine coolant temperature sensor harne](/img/42/57020/w960_57020-2612.png)
EC-1220
[VK45DE]
DTC P1217 ENGINE OVER TEMPERATURE
Revision: 2005 July 2005 FX
4. CHECK COOLING FAN MIDDLE SPEED OPERATION
Without CONSULT-II
1. Disconnect engine coolant temperature sensor harness connector.
2. Connect 200 Ω resistor to engine coolant temperature sensor harness connector.
3. Start engine and let it idle.
4. Make sure that cooling fan operates.
OK or NG
OK >> GO TO 5.
NG >> Check cooling fan middle speed control circuit. (Go to
EC-1221, "
PROCEDURE A" .)
5. CHECK COOLING FAN HIGH SPEED OPERATION
Without CONSULT-II
1. Disconnect 200 Ω resister to the engine coolant temperature sensor harness connector.
2. Connect 150 Ω resistor to engine coolant temperature sensor harness connector.
3. Start engine and let it idle.
4. Make sure that cooling fan operates at higher speed than middle speed.
OK or NG
OK >> GO TO 6.
NG >> Check cooling fan control circuit. (Go to EC-1223,
"PROCEDURE B" .)
6. CHECK COOLING SYSTEM FOR LEAK
Apply pressure to the cooling system with a tester, and check if the
pressure drops.
CAUTION:
Higher than the specified pressure may cause radiator damage.
Pressure should not drop.
OK or NG
OK >> GO TO 7.
NG >> Check the following for leak. Refer to CO-37, "
LEAK
CHECK" .
Hose
Radiator
Water pump
PBIB0965E
SEF882V
Testing pressure: 157 kPa (1.6 kg/cm2 , 23 psi)
PBIC1528E
Page 2614 of 4731
![INFINITI FX35 2005 Service Manual DTC P1217 ENGINE OVER TEMPERATURE EC-1221
[VK45DE]
C
D E
F
G H
I
J
K L
M A
EC
Revision: 2005 July 2005 FX
7. CHECK RADIATOR CAP
Apply pressure to cap with a tester.
OK or NG
OK >> GO TO INFINITI FX35 2005 Service Manual DTC P1217 ENGINE OVER TEMPERATURE EC-1221
[VK45DE]
C
D E
F
G H
I
J
K L
M A
EC
Revision: 2005 July 2005 FX
7. CHECK RADIATOR CAP
Apply pressure to cap with a tester.
OK or NG
OK >> GO TO](/img/42/57020/w960_57020-2613.png)
DTC P1217 ENGINE OVER TEMPERATURE EC-1221
[VK45DE]
C
D E
F
G H
I
J
K L
M A
EC
Revision: 2005 July 2005 FX
7. CHECK RADIATOR CAP
Apply pressure to cap with a tester.
OK or NG
OK >> GO TO 8.
NG >> Replace radiator cap.
8. CHECK COMPONENT PARTS
Check the following.
Thermostat. (Refer to CO-53, "THERMOSTAT AND WATER CONTROL VALVE" .)
Water control valve. (Refer to CO-53, "THERMOSTAT AND WATER CONTROL VALVE" .)
Engine coolant temperature sensor. (Refer to EC-919, "Component Inspection" .)
OK or NG
OK >> GO TO 9.
NG >> Replace malfunctioning component.
9. CHECK MAIN 13 CAUSES
If the cause cannot be isolated, go to EC-1223, "
Main 13 Causes of Overheating" .
>> INSPECTION END
PROCEDURE A
1. CHECK POWER SUPPLY CIRCUIT
1. Turn ignition switch OFF.
2. Disconnect IPDM E/R harness connector E6.
3. Check voltage between IPDM E/R terminal 16 and ground with CONSULT-II or tester.
OK or NG
OK >> GO TO 3.
NG >> GO TO 2.
2. DETECT MALFUNCTIONING PART
Check the following.
40A fusible link
Harness for open or short between IPDM E/R and battery
>> Repair open circuit or short to ground or short to power in harness or connectors.
Radiator cap
relief pressure: 59 - 98 kPa (0.6 - 1.0 kg/cm
2 , 9 - 14 psi)
SLC755A
Voltage: Battery voltage
PBIB0966E
Page 2615 of 4731
![INFINITI FX35 2005 Service Manual EC-1222
[VK45DE]
DTC P1217 ENGINE OVER TEMPERATURE
Revision: 2005 July 2005 FX
3. CHECK COOLING FAN MOTOR CIRCUIT FOR OPEN OR SHORT
1. Disconnect IPDM E/R harness connector E5.
2. Disconnect cooling INFINITI FX35 2005 Service Manual EC-1222
[VK45DE]
DTC P1217 ENGINE OVER TEMPERATURE
Revision: 2005 July 2005 FX
3. CHECK COOLING FAN MOTOR CIRCUIT FOR OPEN OR SHORT
1. Disconnect IPDM E/R harness connector E5.
2. Disconnect cooling](/img/42/57020/w960_57020-2614.png)
EC-1222
[VK45DE]
DTC P1217 ENGINE OVER TEMPERATURE
Revision: 2005 July 2005 FX
3. CHECK COOLING FAN MOTOR CIRCUIT FOR OPEN OR SHORT
1. Disconnect IPDM E/R harness connector E5.
2. Disconnect cooling fan motor harness connector.
3. Check harness continuity between cooling fan motor terminal 2 and IPDM E/R terminal 8.
Refer to wiring diagram.
4. Also check harness for short to ground and short to power.
OK or NG
OK >> GO TO 4.
NG >> Repair open circuit or short to ground or short to power in harness or connectors.
4. CHECK COOLING FAN MOTOR GROUND CIRCUIT FOR OPEN OR SHORT
1. Check harness continuity between the following; cooling fan motor terminal 3 and ground,
cooling fan motor terminal 4 and ground.
Refer to wiring diagram.
2. Also check harness for short to power.
OK or NG
OK >> GO TO 5.
NG >> Repair open circuit or short to power in harness or connectors.
5. CHECK COOLING FAN MOTOR
Refer to EC-1224, "
Component Inspection" .
OK or NG
OK >> GO TO 6.
NG >> Replace cooling fan motor.
6. CHECK INTERMITTENT INCIDENT
Perform EC-854, "
TROUBLE DIAGNOSIS FOR INTERMITTENT INCIDENT" .
OK or NG
OK >> Replace IPDM E/R. Refer to PG-18, "IPDM E/R (INTELLIGENT POWER DISTRIBUTION MOD-
ULE ENGINE ROOM)" .
NG >> Repair or replace harness connectors. Continuity should exist.
PBIB1493E
Continuity should exist.
Page 2616 of 4731
![INFINITI FX35 2005 Service Manual DTC P1217 ENGINE OVER TEMPERATURE EC-1223
[VK45DE]
C
D E
F
G H
I
J
K L
M A
EC
Revision: 2005 July 2005 FX
PROCEDURE B
1. CHECK COOLING FAN MOTOR CIRCUIT FOR OPEN OR SHORT
1. Disconnect I INFINITI FX35 2005 Service Manual DTC P1217 ENGINE OVER TEMPERATURE EC-1223
[VK45DE]
C
D E
F
G H
I
J
K L
M A
EC
Revision: 2005 July 2005 FX
PROCEDURE B
1. CHECK COOLING FAN MOTOR CIRCUIT FOR OPEN OR SHORT
1. Disconnect I](/img/42/57020/w960_57020-2615.png)
DTC P1217 ENGINE OVER TEMPERATURE EC-1223
[VK45DE]
C
D E
F
G H
I
J
K L
M A
EC
Revision: 2005 July 2005 FX
PROCEDURE B
1. CHECK COOLING FAN MOTOR CIRCUIT FOR OPEN OR SHORT
1. Disconnect IPDM E/R harness connector E6.
2. Disconnect cooling fan motor harness connector.
3. Check harness continuity between cooling fan motor terminal 1 and IPDM E/R terminal 11.
Refer to wiring diagram.
4. Also check harness for short to ground and short to power.
OK or NG
OK >> GO TO 2.
NG >> Repair open circuit or short to ground or short to power
in harness or connectors.
2. CHECK COOLING FAN MOTOR
Refer to EC-1224, "
Component Inspection" .
OK or NG
OK >> GO TO 3.
NG >> Replace cooling fan motor.
3. CHECK INTERMITTENT INCIDENT
Perform EC-854, "
TROUBLE DIAGNOSIS FOR INTERMITTENT INCIDENT" .
OK or NG
OK >> Replace IPDM E/R. Refer to PG-18, "IPDM E/R (INTELLIGENT POWER DISTRIBUTION MOD-
ULE ENGINE ROOM)" .
NG >> Repair or replace harness connectors.
Main 13 Causes of OverheatingABS007SW
Continuity should exist.
PBIB1493E
Engine Step Inspection item Equipment Standard Reference page
OFF 1
Blocked radiator
Blocked condenser
Blocked radiator grille
Blocked bumper
Visual No blocking —
2
Coolant mixtureCoolant tester 50 - 50% coolant mixture MA-13
3Coolant levelVisual Coolant up to MAX level
in reservoir tank and radi-
ator filler neck CO-37
4Radiator capPressure tester 59 - 98 kPa
(0.6 - 1.0 kg/cm2 , 9 - 14
psi) (Limit) CO-43
ON*25Coolant leaksVisual No leaks
CO-37
ON*26ThermostatTouch the upper and
lower radiator hoses Both hoses should be hot
CO-53
ON*17Cooling fanCONSULT-II Operating See trouble diagnosis for
DTC P1217 ( EC-1213
).
OFF 8
Combustion gas leakColor checker chemical
tester 4 Gas analyzer Negative —
Page 2617 of 4731
![INFINITI FX35 2005 Service Manual EC-1224
[VK45DE]
DTC P1217 ENGINE OVER TEMPERATURE
Revision: 2005 July 2005 FX
*1: Turn the ignition switch ON.
*2: Engine running at 3,000 rpm for 10 minutes.
*3: Drive at 90 km/h (55 MPH) for 30 m INFINITI FX35 2005 Service Manual EC-1224
[VK45DE]
DTC P1217 ENGINE OVER TEMPERATURE
Revision: 2005 July 2005 FX
*1: Turn the ignition switch ON.
*2: Engine running at 3,000 rpm for 10 minutes.
*3: Drive at 90 km/h (55 MPH) for 30 m](/img/42/57020/w960_57020-2616.png)
EC-1224
[VK45DE]
DTC P1217 ENGINE OVER TEMPERATURE
Revision: 2005 July 2005 FX
*1: Turn the ignition switch ON.
*2: Engine running at 3,000 rpm for 10 minutes.
*3: Drive at 90 km/h (55 MPH) for 30 minutes and then let idle for 10 minutes.
*4: After 60 minutes of cool down time.
For more information, refer to CO-33, "
OVERHEATING CAUSE ANALYSIS" .
Component InspectionABS007SX
COOLING FAN MOTOR
1. Disconnect cooling fan motor harness connector.
2. Supply cooling fan motor terminals with battery voltage and check operation.
Cooling fan motor should operate.
If NG, replace cooling fan motor.
ON*39Coolant temperature
gaugeVisual Gauge less than 3/4 when driving —
Coolant overflow to
reservoir tankVisual No overflow during driving and idling CO-37
OFF*410Coolant return from
reservoir tank to radia-
torVisual Should be initial level in reservoir tank CO-37
OFF 11Water control valveRemove and inspect
the valve Within the specified value
CO-53
OFF 12Cylinder headStraight gauge feeler
gauge 0.1 mm (0.004 in) Maxi-
mum distortion (warping) EM-229
13Cylinder block and pis-
tonsVisual No scuffing on cylinder walls or piston EM-245
Engine Step Inspection item Equipment Standard Reference page
Speed
Terminals
(+) ( −)
Cooling fan motor Middle
1 3 and 4
2 3 and 4
High 1, 2 3, 4
SEF321T
Page 2618 of 4731
![INFINITI FX35 2005 Service Manual DTC P1225 TP SENSOR EC-1225
[VK45DE]
C
D E
F
G H
I
J
K L
M A
EC
Revision: 2005 July 2005 FX
DTC P1225 TP SENSORPFP:16119
Component DescriptionABS007T5
Electric throttle control actuator c INFINITI FX35 2005 Service Manual DTC P1225 TP SENSOR EC-1225
[VK45DE]
C
D E
F
G H
I
J
K L
M A
EC
Revision: 2005 July 2005 FX
DTC P1225 TP SENSORPFP:16119
Component DescriptionABS007T5
Electric throttle control actuator c](/img/42/57020/w960_57020-2617.png)
DTC P1225 TP SENSOR EC-1225
[VK45DE]
C
D E
F
G H
I
J
K L
M A
EC
Revision: 2005 July 2005 FX
DTC P1225 TP SENSORPFP:16119
Component DescriptionABS007T5
Electric throttle control actuator consists of throttle control motor,
throttle position sensor, etc. The throttle position sensor responds to
the throttle valve movement.
The throttle position sensor has the two sensors. These sensors are
a kind of potentiometers which transform the throttle valve position
into output voltage, and emit the voltage signal to the ECM. In addi-
tion, these sensors detect the opening and closing speed of the
throttle valve and feed the voltage signals to the ECM. The ECM
judges the current opening angle of the throttle valve from these sig-
nals and the ECM controls the throttle control motor to make the
throttle valve opening angle properly in response to driving condi-
tion.
On Board Diagnosis LogicABS007T6
The MIL will not light up for this diagnosis.
DTC Confirmation ProcedureABS007T7
NOTE:
If DTC Confirmation Procedure has been previously conducted, always turn ignition switch OFF and wait at
least 10 seconds before conducting the next test.
TESTING CONDITION:
Before performing the following procedure, confirm that battery voltage is more than 10V at idle.
WITH CONSULT-II
1. Turn ignition switch ON.
2. Select “DATA MONITOR” mode with CONSULT-II.
3. Turn ignition switch OFF, wait at least 10 seconds.
4. Turn ignition switch ON.
5. If 1st trip DTC is detected, go to EC-1226, "
Diagnostic Proce-
dure" .
WITH GST
Follow the procedure “WITH CONSULT-II” above.
PBIB0145E
DTC No. Trouble diagnosis name DTC detecting condition Possible cause
P1225
1225 Closed throttle position
learning performance
problem Closed throttle position learning value is exces-
sively low.
Electric throttle control actuator
(TP sensor 1 and 2)
SEF058Y
Page 2619 of 4731
![INFINITI FX35 2005 Service Manual EC-1226
[VK45DE]
DTC P1225 TP SENSOR
Revision: 2005 July 2005 FX
Diagnostic ProcedureABS007T8
1. CHECK ELECTRIC THROTTLE CONTROL ACTUATOR VISUALLY
1. Turn ignition switch OFF.
2. Remove the intake a INFINITI FX35 2005 Service Manual EC-1226
[VK45DE]
DTC P1225 TP SENSOR
Revision: 2005 July 2005 FX
Diagnostic ProcedureABS007T8
1. CHECK ELECTRIC THROTTLE CONTROL ACTUATOR VISUALLY
1. Turn ignition switch OFF.
2. Remove the intake a](/img/42/57020/w960_57020-2618.png)
EC-1226
[VK45DE]
DTC P1225 TP SENSOR
Revision: 2005 July 2005 FX
Diagnostic ProcedureABS007T8
1. CHECK ELECTRIC THROTTLE CONTROL ACTUATOR VISUALLY
1. Turn ignition switch OFF.
2. Remove the intake air duct.
3. Check if foreign matter is caught between the throttle valve and the housing.
OK or NG
OK >> GO TO 2.
NG >> Remove the foreign matter and clean the electric throttle control actuator inside.
2. REPLACE ELECTRIC THROTTLE CONTROL ACTUATOR
1. Replace the electric throttle control actuator.
2. Perform EC-786, "
Throttle Valve Closed Position Learning" .
3. Perform EC-787, "
Idle Air Volume Learning" .
>> INSPECTION END
Removal and InstallationABS007T9
ELECTRIC THROTTLE CONTROL ACTUATOR
Refer to EM-178, "INTAKE MANIFOLD" .
PBIB1494E
Page 2620 of 4731
![INFINITI FX35 2005 Service Manual DTC P1226 TP SENSOR EC-1227
[VK45DE]
C
D E
F
G H
I
J
K L
M A
EC
Revision: 2005 July 2005 FX
DTC P1226 TP SENSORPFP:16119
Component DescriptionABS007TA
Electric throttle control actuator c INFINITI FX35 2005 Service Manual DTC P1226 TP SENSOR EC-1227
[VK45DE]
C
D E
F
G H
I
J
K L
M A
EC
Revision: 2005 July 2005 FX
DTC P1226 TP SENSORPFP:16119
Component DescriptionABS007TA
Electric throttle control actuator c](/img/42/57020/w960_57020-2619.png)
DTC P1226 TP SENSOR EC-1227
[VK45DE]
C
D E
F
G H
I
J
K L
M A
EC
Revision: 2005 July 2005 FX
DTC P1226 TP SENSORPFP:16119
Component DescriptionABS007TA
Electric throttle control actuator consists of throttle control motor,
throttle position sensor, etc. The throttle position sensor responds to
the throttle valve movement.
The throttle position sensor has the two sensors. These sensors are
a kind of potentiometers which transform the throttle valve position
into output voltage, and emit the voltage signal to the ECM. In addi-
tion, these sensors detect the opening and closing speed of the
throttle valve and feed the voltage signals to the ECM. The ECM
judges the current opening angle of the throttle valve from these sig-
nals and the ECM controls the throttle control motor to make the
throttle valve opening angle properly in response to driving condi-
tion.
On Board Diagnosis LogicABS007TB
The MIL will not light up for this diagnosis.
DTC Confirmation ProcedureABS007TC
NOTE:
If DTC Confirmation Procedure has been previously conducted, always turn ignition switch OFF and wait at
least 10 seconds before conducting the next test.
TESTING CONDITION:
Before performing the following procedure, confirm that battery voltage is more than 10V at idle.
WITH CONSULT-II
1. Turn ignition switch ON.
2. Select “DATA MONITOR” mode with CONSULT-II.
3. Turn ignition switch OFF, wait at least 10 seconds.
4. Turn ignition switch ON.
5. Repeat steps 3 and 4 for 32 times.
6. If 1st trip DTC is detected, go to EC-1228, "
Diagnostic Proce-
dure" .
WITH GST
Follow the procedure “WITH CONSULT-II” above.
PBIB0145E
DTC No. Trouble diagnosis name DTC detecting condition Possible cause
P1226
1226 Closed throttle position
learning performance
problem Closed throttle position learning is not per-
formed successfully, repeatedly.
Electric throttle control actuator
(TP sensor 1 and 2)
SEF058Y