wiring diagram INFINITI QX56 2010 Factory Owners Manual
[x] Cancel search | Manufacturer: INFINITI, Model Year: 2010, Model line: QX56, Model: INFINITI QX56 2010Pages: 4210, PDF Size: 81.91 MB
Page 555 of 4210
![INFINITI QX56 2010 Factory Owners Manual C1155 BRAKE FLUID LEVEL SWITCHBRC-63
< COMPONENT DIAGNOSIS > [VDC/TCS/ABS]
C
D
E
G H
I
J
K L
M A
B
BRC
N
O P
C1155 BRAKE FLUID LEVEL SWITCH
DescriptionINFOID:0000000005148028
The brake fluid level swi INFINITI QX56 2010 Factory Owners Manual C1155 BRAKE FLUID LEVEL SWITCHBRC-63
< COMPONENT DIAGNOSIS > [VDC/TCS/ABS]
C
D
E
G H
I
J
K L
M A
B
BRC
N
O P
C1155 BRAKE FLUID LEVEL SWITCH
DescriptionINFOID:0000000005148028
The brake fluid level swi](/img/42/57032/w960_57032-554.png)
C1155 BRAKE FLUID LEVEL SWITCHBRC-63
< COMPONENT DIAGNOSIS > [VDC/TCS/ABS]
C
D
E
G H
I
J
K L
M A
B
BRC
N
O P
C1155 BRAKE FLUID LEVEL SWITCH
DescriptionINFOID:0000000005148028
The brake fluid level switch converts the brake fluid leve l to an electric signal and transmits it to the ABS actu-
ator and electric unit (control unit).
DTC LogicINFOID:0000000005148029
DTC DETECTION LOGIC
DTC CONFIRMATION PROCEDURE
1.CHECK SELF-DIAGNOSIS RESULTS
Check the self-diagnosis results.
Is above displayed on the self-diagnosis display?
YES >> Proceed to diagnosis procedure. Refer to BRC-63, "Diagnosis Procedure".
NO >> Inspection End
Diagnosis ProcedureINFOID:0000000005148030
Regarding Wiring Diagram information, refer to BRC-92, "Wiring Diagram - BRAKE CONTROL SYSTEM -".
1.CONNECTOR INSPECTION
1. Disconnect ABS actuator and electric unit (control unit) connector and brake fluid level switch connector.
2. Check the terminals for deformation, disconnection, looseness or damage.
Is the inspection result normal?
YES >> GO TO 2
NO >> Repair or replace as necessary.
2.CHECK HARNESS BETWEEN BRAK E FLUID LEVEL SWITCH AND ABS ACTUATOR AND ELECTRIC
UNIT (CONTROL UNIT)
1. Check continuity between ABS actuator and electric unit (control unit) harness connector E125 (A) te rminal 8 and brake fluid level
switch harness connector E21 (B) terminal 1.
2. Check continuity between ABS actuator and electric unit (control unit) connector E125 (A) terminal 8 and ground.
DTC Display item Malfunction detected condition Possible cause
C1155 BR FLUID LEVEL LOW Brake fluid level is low or communication line between
the ABS actuator and el
ectric unit (control unit) and brake
fluid level switch is open or shorted. • Harness or connector
• Brake fluid level switch
• Brake fluid level
Self-diagnosis results
BR FLUID LEVEL LOW
ABS actuator and electric unit (control unit) Brake fluid level switch
Continuity
Connector Terminal Connector Terminal
E125 (A) 8E21 (B) 1Yes
AWFIA0025ZZ
Revision: April 20092010 QX56
Page 561 of 4210
![INFINITI QX56 2010 Factory Owners Manual C1164, C1165, C1166, C1167 CV/SV SYSTEM
BRC-69
< COMPONENT DIAGNOSIS > [VDC/TCS/ABS]
C
D
E
G H
I
J
K L
M A
B
BRC
N
O P
C1164, C1165, C1166, C1167 CV/SV SYSTEM
DescriptionINFOID:0000000005148042
CV1, C INFINITI QX56 2010 Factory Owners Manual C1164, C1165, C1166, C1167 CV/SV SYSTEM
BRC-69
< COMPONENT DIAGNOSIS > [VDC/TCS/ABS]
C
D
E
G H
I
J
K L
M A
B
BRC
N
O P
C1164, C1165, C1166, C1167 CV/SV SYSTEM
DescriptionINFOID:0000000005148042
CV1, C](/img/42/57032/w960_57032-560.png)
C1164, C1165, C1166, C1167 CV/SV SYSTEM
BRC-69
< COMPONENT DIAGNOSIS > [VDC/TCS/ABS]
C
D
E
G H
I
J
K L
M A
B
BRC
N
O P
C1164, C1165, C1166, C1167 CV/SV SYSTEM
DescriptionINFOID:0000000005148042
CV1, CV2 (CUT VALVE)
The cut valve shuts off the normal brake fluid path from the master cylinder, when VDC/TCS is activated.
SV1, SV2 (SUCTION VALVE)
The suction valve supplies the brake fluid from the master cylinder to the pump, when VDC/TCS is activated.
DTC LogicINFOID:0000000005148043
DTC DETECTION LOGIC
DTC CONFIRMATION PROCEDURE
1.CHECK SELF-DIAGNOSIS RESULTS
Check the self-diagnosis results.
Is above displayed on the self-diagnosis display?
YES >> Proceed to diagnosis procedure. Refer to BRC-69, "Diagnosis Procedure".
NO >> Inspection End
Diagnosis ProcedureINFOID:0000000005194933
Regarding Wiring Diagram information, refer to BRC-92, "Wiring Diagram - BRAKE CONTROL SYSTEM -".
1.CONNECTOR INSPECTION
1. Turn ignition switch OFF.
2. Disconnect ABS actuator and electric unit (control unit) connector.
3. Check terminal for deformation, disconnection, looseness, and so on. If any malfunction is found, repair or replace terminal.
4. Reconnect connectors and then perform the self-diagnosis. Refer to BRC-23, "
CONSULT-III Function
(ABS)".
Is any item indicated on the self-diagnosis display?
DTC Display item Malfunction detected condition Possible cause
C1164 CV1 VDC switch-over solenoid valve (CV1) on the primary
side is open circuit or shorted, or the control line is open
or shorted to the power supply or the ground.
• Harness or connector
• ABS actuator and electric unit (control unit)
C1165 CV2
VDC switch-over solenoid valve (CV2) on the primary
side is open circuit or shorted, or the control line is open
or shorted to the power supply or the ground.
C1166 SV1 VDC switch-over solenoid valve (SV1) on the primary
side is open circuit or shorted, or the control line is open
or shorted to the power supply or the ground.
C1167 SV2 VDC switch-over solenoid valve (SV2) on the primary
side is open circuit or shorted, or the control line is open
or shorted to the power supply or the ground.
Self-diagnosis results
CV1
CV2SV1
SV2
Revision: April 20092010 QX56
Page 564 of 4210
![INFINITI QX56 2010 Factory Owners Manual BRC-72
< COMPONENT DIAGNOSIS >[VDC/TCS/ABS]
C1178, C1181, C1184, C1
189 ABS ACTIVE BOOSTER
C1178, C1181, C1184, C1189 ABS ACTIVE BOOSTER
DescriptionINFOID:0000000005148047
The active brake booster con INFINITI QX56 2010 Factory Owners Manual BRC-72
< COMPONENT DIAGNOSIS >[VDC/TCS/ABS]
C1178, C1181, C1184, C1
189 ABS ACTIVE BOOSTER
C1178, C1181, C1184, C1189 ABS ACTIVE BOOSTER
DescriptionINFOID:0000000005148047
The active brake booster con](/img/42/57032/w960_57032-563.png)
BRC-72
< COMPONENT DIAGNOSIS >[VDC/TCS/ABS]
C1178, C1181, C1184, C1
189 ABS ACTIVE BOOSTER
C1178, C1181, C1184, C1189 ABS ACTIVE BOOSTER
DescriptionINFOID:0000000005148047
The active brake booster consists of a vacuum booster, an active booster control group and a delta stroke
sensor. If a brake booster system malfunction occurs due to loss of vacuum, the delta stroke sensor will signal
the ABS actuator and electric unit (c ontrol unit) that a booster malfunction has occurred. The active booster
then applies supplemental force to the master cylinder re lative to the amount of force exerted on the brake
pedal.
DTC LogicINFOID:0000000005148048
DTC DETECTION LOGIC
DTC CONFIRMATION PROCEDURE
1.CHECK SELF-DIAGNOSIS RESULTS
Check the self-diagnosis results.
Is above displayed on the self-diagnosis display?
YES >> Proceed to diagnosis procedure. Refer to BRC-72, "Diagnosis Procedure".
NO >> Inspection End
Diagnosis ProcedureINFOID:0000000005148049
Regarding Wiring Diagram information, refer to BRC-92, "Wiring Diagram - BRAKE CONTROL SYSTEM -".
1.CONNECTOR INSPECTION
1. Turn the ignition switch OFF.
2. Disconnect the active booster connector and ABS actuator and electric unit (control unit) connector and inspect the terminals for deformation, disconnection, looseness, or damage.
Is the inspection result normal?
YES >> GO TO 2
NO >> Repair connector.
2.ACTIVE BOOSTER CIRCUIT INSPECTION
DTC Display item Malfunction detected condition Possible cause
C1178 ABS ACTIVE BOOSTER SV
NG Active booster solenoid is malfunctioning, or signal line of
active booster servo is open or shorted.
• Harness or connector
• Active booster
• ABS actuator and electric unit (control unit)
C1181
ABS ACTIVE BOOSTER RE-
SPONSE NG Active booster response is malfunctioning, or signal line
of active booster response is open or shorted.
C1184 ABS BRAKE RELEASE SW
NG Brake release switch is malfunctioning, or signal line of
brake release switch is open or shorted.
C1189 ABS BRAKE BOOSTER DE-
FECT Brake booster is defective or malfunctioning.
Self-diagnosis results
ABS ACTIVE BOOSTER SV NG
ABS ACTIVE BOOSTER RESPONSE NG ABS BRAKE RELEASE SW NG
ABS BRAKE BOOSTER DEFECT
Revision: April 20092010 QX56
Page 567 of 4210
![INFINITI QX56 2010 Factory Owners Manual C1179 ABS DELTA S SEN NGBRC-75
< COMPONENT DIAGNOSIS > [VDC/TCS/ABS]
C
D
E
G H
I
J
K L
M A
B
BRC
N
O P
C1179 ABS DELTA S SEN NG
DescriptionINFOID:0000000005148052
The active brake booster consists of INFINITI QX56 2010 Factory Owners Manual C1179 ABS DELTA S SEN NGBRC-75
< COMPONENT DIAGNOSIS > [VDC/TCS/ABS]
C
D
E
G H
I
J
K L
M A
B
BRC
N
O P
C1179 ABS DELTA S SEN NG
DescriptionINFOID:0000000005148052
The active brake booster consists of](/img/42/57032/w960_57032-566.png)
C1179 ABS DELTA S SEN NGBRC-75
< COMPONENT DIAGNOSIS > [VDC/TCS/ABS]
C
D
E
G H
I
J
K L
M A
B
BRC
N
O P
C1179 ABS DELTA S SEN NG
DescriptionINFOID:0000000005148052
The active brake booster consists of a vacuum boos ter, an active booster control group and a delta stroke
sensor. If a brake booster system malfunction occurs due to loss of vacuum, the delta stroke sensor will signal
the ABS actuator and electric unit (control unit) that a booster malfunction has occurred. The active booster
then applies supplemental force to the master cylinder re lative to the amount of force exerted on the brake
pedal.
DTC LogicINFOID:0000000005148053
DTC DETECTION LOGIC
DTC CONFIRMATION PROCEDURE
1.CHECK SELF-DIAGNOSIS RESULTS
Check the self-diagnosis results.
Is above displayed on the self-diagnosis display?
YES >> Proceed to diagnosis procedure. Refer to BRC-75, "Diagnosis Procedure".
NO >> Inspection End
Diagnosis ProcedureINFOID:0000000005148054
Regarding Wiring Diagram information, refer to BRC-92, "Wiring Diagram - BRAKE CONTROL SYSTEM -".
1.CONNECTOR INSPECTION
1. Turn the ignition switch OFF.
2. Disconnect the delta stroke sensor connector and ABS actuator and electric unit (control unit) connector
and inspect the terminals for deformati on, disconnection, looseness, or damage.
Is the inspection result normal?
YES >> GO TO 2
NO >> Repair connector.
2.DELTA STROKE SENSOR CIRCUIT INSPECTION
1. Measure the continuity between ABS actuator and electric unit
(control unit) connector E125 (A) and delta stroke sensor con-
nector E114 (B).
DTC Display item Malfunction detected condition Possible cause
C1179 ABS DELTA S SEN NG Delta stroke sensor is malfunctioning, or signal line of
delta stroke sensor is open or shorted. • Harness or connector
• Delta stroke sensor
• ABS actuator and electric unit
(control unit)
Self-diagnosis results
ABS DELTA S SEN NG
ABS actuator and electric unit (control unit) Delta stroke sensor
Continuity
Connector Terminal Connector Terminal
E125 (A) 26
E114 (B) 1
Ye s
39 3
40 5
AWFIA0029ZZ
Revision: April 20092010 QX56
Page 569 of 4210
![INFINITI QX56 2010 Factory Owners Manual C1185 ICC UNITBRC-77
< COMPONENT DIAGNOSIS > [VDC/TCS/ABS]
C
D
E
G H
I
J
K L
M A
B
BRC
N
O P
C1185 ICC UNIT
DescriptionINFOID:0000000005148057
When the force applied to brake pedal exceeds a certain l INFINITI QX56 2010 Factory Owners Manual C1185 ICC UNITBRC-77
< COMPONENT DIAGNOSIS > [VDC/TCS/ABS]
C
D
E
G H
I
J
K L
M A
B
BRC
N
O P
C1185 ICC UNIT
DescriptionINFOID:0000000005148057
When the force applied to brake pedal exceeds a certain l](/img/42/57032/w960_57032-568.png)
C1185 ICC UNITBRC-77
< COMPONENT DIAGNOSIS > [VDC/TCS/ABS]
C
D
E
G H
I
J
K L
M A
B
BRC
N
O P
C1185 ICC UNIT
DescriptionINFOID:0000000005148057
When the force applied to brake pedal exceeds a certain level, the brake assist is activated and generates a
greater braking force than that of a convent ional brake booster, even with light pedal force.
When the ICC preview function identifies the need to apply the sudden brake by sensing the vehicle ahead in
the same lane and the distance and relative speed from it, it applies the brake pre-pressure before driver
depresses the brake pedal and improves brak e response by reducing its free play.
DTC LogicINFOID:0000000005148058
DTC DETECTION LOGIC
DTC CONFIRMATION PROCEDURE
1.CHECK SELF-DIAGNOSIS RESULTS
Check the self-diagnosis results.
Is above displayed on the self-diagnosis display?
YES >> Proceed to diagnosis procedure. Refer to BRC-77, "Diagnosis Procedure".
NO >> Inspection End
Diagnosis ProcedureINFOID:0000000005148059
Regarding Wiring Diagram information, refer to BRC-92, "Wiring Diagram - BRAKE CONTROL SYSTEM -".
1.SELF-DIAGNOSIS RESULT CHECK
Perform self-diagnosis of ICC unit.
Are self-diagnosis result items displayed?
YES >> After checking and repairing the applicabl e item, perform ICC unit self-diagnosis again.
NO >> GO TO 2
2.CONNECTOR INSPECTION
Disconnect the ABS actuator and electric unit (contro l unit) connector and the ICC unit connector and check
the terminals for deformation, disconnection, looseness or damage.
Is the inspection result normal?
YES >> GO TO 3
NO >> Repair or replace as necessary.
3.ICC UNIT CIRCUIT INSPECTION
DTC Display item Malfunction detected condition Possible cause
C1185 ABS ACC CU INTERNAL NG ICC cont rol unit internal malfunction.• Harness or connector
•ICC unit
• ABS actuator and electric unit
(control unit)
Self-diagnosis results
ABS ACC CU INTERNAL NG
Revision: April 20092010 QX56
Page 572 of 4210
![INFINITI QX56 2010 Factory Owners Manual BRC-80
< COMPONENT DIAGNOSIS >[VDC/TCS/ABS]
VDC OFF SWITCH
VDC OFF SWITCH
DescriptionINFOID:0000000005148065
VDC OFF switch can deactivate (turn OFF) the VDC/TCS function by pressi
ng the VDC OFF swit INFINITI QX56 2010 Factory Owners Manual BRC-80
< COMPONENT DIAGNOSIS >[VDC/TCS/ABS]
VDC OFF SWITCH
VDC OFF SWITCH
DescriptionINFOID:0000000005148065
VDC OFF switch can deactivate (turn OFF) the VDC/TCS function by pressi
ng the VDC OFF swit](/img/42/57032/w960_57032-571.png)
BRC-80
< COMPONENT DIAGNOSIS >[VDC/TCS/ABS]
VDC OFF SWITCH
VDC OFF SWITCH
DescriptionINFOID:0000000005148065
VDC OFF switch can deactivate (turn OFF) the VDC/TCS function by pressi
ng the VDC OFF switch.
Component Function CheckINFOID:0000000005148066
1.CHECK VDC OFF SWITCH OPERATION
Turn ON/OFF the VDC OFF switch and check that the VDC OFF indicator lamp in the combination meter turns
ON/OFF correctly.
Is the inspection result normal?
YES >> Inspection End
NO >> Go to diagnosis procedure. Refer to BRC-80, "
Diagnosis Procedure".
Diagnosis ProcedureINFOID:0000000005148067
Regarding Wiring Diagram information, refer to BRC-92, "Wiring Diagram - BRAKE CONTROL SYSTEM -".
1.CHECK VDC OFF SWITCH
Perform the VDC OFF switch co mponent inspection. Refer to BRC-81, "
Component Inspection".
Is the inspection result normal?
YES >> GO TO 2
NO >> Replace VDC OFF switch.
2.CHECK VDC OFF SWITCH HARNESS
1. Disconnect ABS actuator and elec tric unit (control unit) connec-
tor.
2. Check continuity between ABS ac tuator and electric unit (control
unit) connector E125 (A) terminal 38 and VDC OFF switch con-
nector M253 (B) terminal 1.
3. Check continuity between ABS ac tuator and electric unit (control
unit) connector E125 (A) terminal 38 and ground.
Is the inspection result normal?
YES >> GO TO 3
NO >> Repair or replace harness.
3.CHECK VDC OFF SWITCH GROUND
Condition VDC OFF indicator lamp illumination status
VDC OFF switch: ON ON
VDC OFF switch: OFF OFF
ABS actuator and electric unit
(control unit) VDC OFF switch
Continuity
Connector Terminal Connector Terminal
E125 (A) 38 M253 (B) 1Yes
ABS actuator and electric unit (control unit) —Continuity
Connector Terminal
E125 (A) 38Ground No
AWFIA0430ZZ
Revision: April 20092010 QX56
Page 584 of 4210
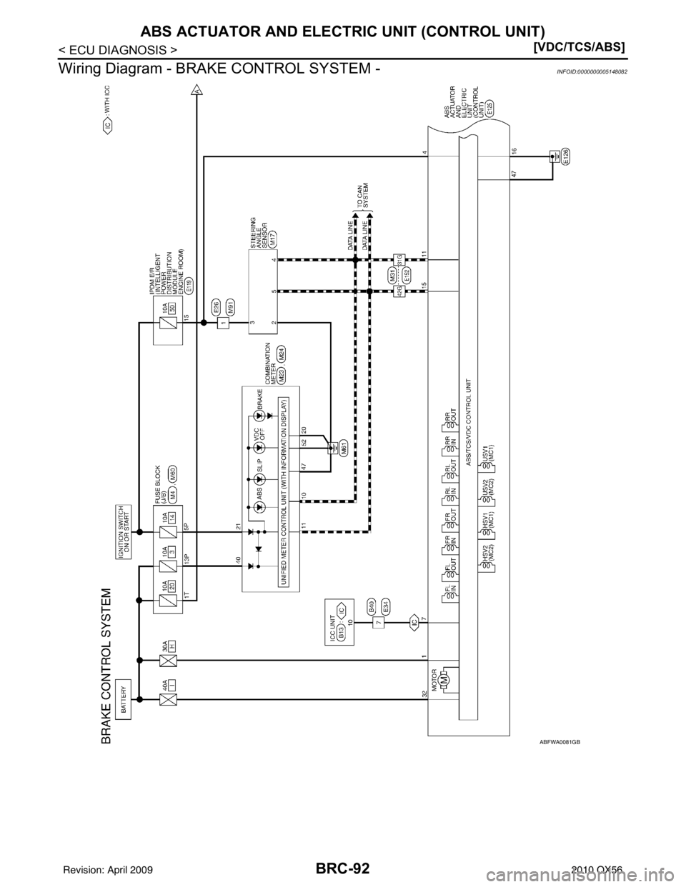
![INFINITI QX56 2010 Factory Owners Manual BRC-92
< ECU DIAGNOSIS >[VDC/TCS/ABS]
ABS ACTUATOR AND ELECTRIC UNIT (CONTROL UNIT)
Wiring Diagram - BRAKE CONTROL SYSTEM -
INFOID:0000000005148082
ABFWA0081GB
Revision: April 20092010 QX56 INFINITI QX56 2010 Factory Owners Manual BRC-92
< ECU DIAGNOSIS >[VDC/TCS/ABS]
ABS ACTUATOR AND ELECTRIC UNIT (CONTROL UNIT)
Wiring Diagram - BRAKE CONTROL SYSTEM -
INFOID:0000000005148082
ABFWA0081GB
Revision: April 20092010 QX56](/img/42/57032/w960_57032-583.png)
BRC-92
< ECU DIAGNOSIS >[VDC/TCS/ABS]
ABS ACTUATOR AND ELECTRIC UNIT (CONTROL UNIT)
Wiring Diagram - BRAKE CONTROL SYSTEM -
INFOID:0000000005148082
ABFWA0081GB
Revision: April 20092010 QX56
Page 671 of 4210

CCS-2
DTC 98 GEAR POSITION .................................41
DTC 98 GEAR POSITION ................................... ...41
DTC 102 LASER STAIN ....................................42
DTC 102 LASER STAIN ...................................... ...42
DTC 103 LASER SENSOR FAIL .......................43
DTC 103 LASER SENSOR FAIL ......................... ...43
DTC 104 LASER AIMING INCMP .....................44
DTC 104 LASER AIMING INCMP ....................... ...44
DTC 107 LASER COMM FAIL ..........................45
DTC 107 LASER COMM FAIL ............................ ...45
DTC109 LASER HIGH TEMP ............................46
DTC 109 LASER HIGH TEMP ............................ ...46
ECU DIAGNOSIS ..................................... ...47
ICC UNIT ............................................................47
Terminal and Reference Va lue for ICC Unit ...........47
Wiring Diagram .................................................... ...48
Fail Safe .................................................................55
Diagnostic Trouble Code (DTC) Chart ....................56
SYMPTOM DIAGNOSIS .............................58
INTELLIGENT CRUISE CONTROL SYSTEM
SYMPTOMS .................................................... ...
58
Symptom Chart .................................................... ...58
MAIN SWITCH DOES NOT TURN ON, MAIN
SWITCH DOES NOT TURN OFF ......................
59
Diagnosis Procedure ........................................... ...59
ICC SYSTEM CANNOT BE SET (MAIN
SWITCH TURNS ON/OFF) ................................
60
Diagnosis Procedure ........................................... ...60
ICC STEERING SWITCH (OTHER THAN
MAIN SWITCH) DOES NOT FUNCTION ..........
61
Diagnosis Procedure ........................................... ...61
ICC SYSTEM DOES NOT CANCEL WHEN A/
T SELECTOR LEVER SETS ON "N" ................
62
Diagnosis Procedure ............................................ ...62
CHIME DOES NOT SOUND ..............................63
Diagnosis Procedure ............................................ ...63
DRIVING FORCE IS HUNTING .........................64
Diagnosis Procedure ............................................ ...64
ICC SYSTEM FREQUENTLY CANNOT DE-
TECT THE VEHICLE AHEAD/ DETECTION
ZONE IS SHORT ...............................................
65
Diagnosis Procedure ...............................................65
THE SYSTEM DOES NOT DETECT THE VE-
HICLE AHEAD AT ALL .....................................
66
Diagnosis Procedure ............................................ ...66
NORMAL OPERATING CONDITION ................67
Description ........................................................... ...67
PRECAUTION ............................................69
PRECAUTIONS .............................................. ...69
Precaution for Supplemental Restraint System
(SRS) "AIR BAG" and "SEAT BELT PRE-TEN-
SIONER" .............................................................. ...
69
ICC System Service ................................................69
PREPARATION ..........................................70
PREPARATION .............................................. ...70
Special Service Tool ............................................ ...70
ON-VEHICLE REPAIR ...............................71
ICC C/U ..............................................................71
ICC Unit ............................................................... ...71
ICC SENSOR INTEGRATED UNIT ...................72
ICC Sensor .......................................................... ...72
ICC STEERING SWITCH ..................................73
Removal and Installation .........................................73
Revision: April 20092010 QX56
Page 692 of 4210

CCS
DTC 12 VDC CONTROL UNITCCS-23
< COMPONENT DIAGNOSIS >
C
DE
F
G H
I
J
K L
M B
N P A
DTC 12 VDC CONTROL UNIT
DTC 12 VDC CONTROL UNITINFOID:0000000005145986
Regarding Wiring Diagram information, refer to CCS-48, "Wiring Diagram".
1.DIAGNOSIS CHECK
Perform self-diagnosis of ABS actuator and electric unit (control unit).
Is malfunction indicated?
YES >> Repair or replace as necessary. Erase DTC and perform ICC system running test. Refer to CCS-
8, "ACTION TEST : ICC System Running Test".
NO >> GO TO 2
2.CHECK CONNECTOR ICC UNIT AND ABS ACTUATOR AND ELECTRIC UNIT (CONTROL UNIT)
1. Turn ignition switch OFF.
2. Disconnect ICC unit, and ABS act uator and electric unit (control unit) connectors, and connect them
securely again. Erase DTC, then perform self-diagnosis of ICC system again.
Does the DTC return?
YES >> Poor connector connection. Check connector hous ing for disconnected, loose, bent and collapsed
terminals. If any malfunction is detected, repa ir as necessary. Erase DTC and perform ICC sys-
tem running test. Refer to CCS-8, "
ACTION TEST : ICC System Running Test".
NO >> GO TO 3
3.CHECK HARNESS BETWEEN ICC UNIT AND ABS AC TUATOR AND ELECTRIC UNIT (CONTROL UNIT)
1. Turn ignition switch OFF.
2. Disconnect ICC unit and ABS actuat or and electric unit (control
unit) connectors.
3. Check continuity between ICC unit harness connector B13 ter- minal 10, and ABS actuator and electric unit (control unit) con-
nector E125 terminal 7.
Does continuity exist?
YES >> Replace ICC unit. Refer to CCS-71, "ICC Unit". Erase
DTC and perform ICC system running test. Refer to
CCS-8, "
ACTION TEST : ICC System Running Test".
NO >> • Repair harness between ICC unit, and ABS actuator and electric unit (control unit).
• Erase DTC and perform ICC system running test. Refer to CCS-8, "
ACTION TEST : ICC Sys-
tem Running Test".
Continuity should exist.
WKIA3616E
Revision: April 20092010 QX56
Page 694 of 4210

CCS
DTC 31 POWER SUPPLY CIR1, DTC 34 POWER SUPPLY CIR2
CCS-25
< COMPONENT DIAGNOSIS >
C
D E
F
G H
I
J
K L
M B
N P A
DTC 31 POWER SUPPLY CIR1, DTC 34 POWER SUPPLY CIR2
DTC 31 POWER SUPPLY CIR1, DTC 34 POWER SUPPLY CIR2INFOID:0000000005145988
Regarding Wiring Diagram information, refer to CCS-48, "Wiring Diagram".
1.CHECK ICC UNIT CONNECTOR
1. Turn ignition switch OFF.
2. Disconnect ICC unit connectors and connect them secu rely again. Erase DTC, then perform self-diagno-
sis of ICC system again.
Does the DTC reset?
YES >> GO TO 2
NO >> • Poor connector connection. • Check connector. Check connector housing for disconnected, loose, bent, and collapsed termi-nals. If any malfunction is detected, repair as as necessary. Erase DTC and perform ICC system
running test. Refer to CCS-8, "
ACTION TEST : ICC System Running Test".
2.CHECK POWER SUPPLY CIRCUIT FOR ICC UNIT
1. Turn ignition switch ON.
2. Check voltage between ICC unit harness connector B17 termi- nals 33, 42 and ground.
Does battery voltage exist?
YES >> GO TO 3
NO >> • Repair ICC unit power supply harness. • Erase DTC and perform ICC system running test.Refer to CCS-8, "
ACTION TEST : ICC System Run-
ning Test".
3.CHECK GROUND CIRCUIT FOR ICC UNIT
1. Turn ignition switch OFF.
2. Disconnect ICC unit connectors.
3. Check continuity between ICC unit harness connector B13 ter- minals 19, 20, and connector B17 terminal 46 and ground.
Does continuity exist?
YES >> Replace ICC unit. Refer to CCS-71, "ICC Unit" . Erase
DTC and perform ICC system running test. Refer to
CCS-8, "
ACTION TEST : ICC System Running Test" .
NO >> • Repair ICC unit ground harness. • Erase DTC and perform ICC system running test. Refer to CCS-8, "
ACTION TEST : ICC Sys-
tem Running Test" .
Battery voltage should exist.
SKIA1173E
Continuity should exist.
SKIA6650E
Revision: April 20092010 QX56