INFINITI M35 2006 Factory Service Manual
M35 2006
INFINITI
INFINITI
https://www.carmanualsonline.info/img/42/57023/w960_57023-0.png
INFINITI M35 2006 Factory Service Manual
Trending: weight, keyless, oil additives, wheel torque, fuse box diagram, keyless entry, phone
Page 3051 of 5621
EI-46
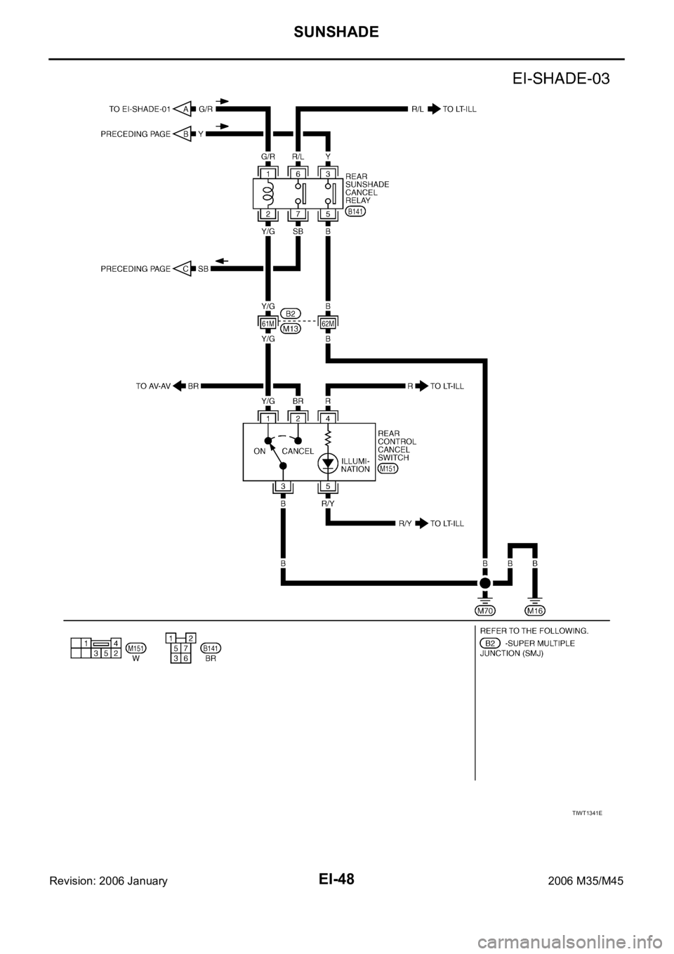
SUNSHADE
Revision: 2006 January2006 M35/M45
Wiring Diagram—SHADE—NIS00250
TIWT1339E
Page 3052 of 5621
SUNSHADE
EI-47
C
D
E
F
G
H
J
K
L
MA
B
EI
Revision: 2006 January2006 M35/M45
TIWT1340E
Page 3053 of 5621
EI-48
SUNSHADE
Revision: 2006 January2006 M35/M45
TIWT1341E
Page 3054 of 5621
SUNSHADE
EI-49
C
D
E
F
G
H
J
K
L
MA
B
EI
Revision: 2006 January2006 M35/M45
Terminals and Reference Values for Rear Sunshade UnitNIS00251
TerminalWire
colorItem ConditionVoltage (V)
(Approx.)
1 G/R Ignition switch (ON or START) Ignition switch is ON or START position Battery voltage
2 B Ground — 0
3 V Rear sunshade UP signalRear sunshade front or rear switch operates UP
position and rear control cancel switch operates ON
position0
Other than above Battery voltage
4 R Rear sunshade DOWN signalRear sunshade front or rear switch operates DOWN
position and rear control cancel switch operates ON
position0
Other than above Battery voltage
5 LG Shift R position signalWhen A/T shift lever is R position Battery voltage
When A/T shift lever is other than R position 0
6 B Ground — 0
Page 3055 of 5621

EI-50
FLOOR TRIM
Revision: 2006 January2006 M35/M45
FLOOR TRIMPFP:74902
Removal and InstallationNIS00252
REMOVAL
1. Remove front seat (LH/RH) and rear seat cushion. Refer to SE-167, "Removal and Installation" and SE-
176, "Removal and Installation" .
2. Remove accelerator pedal pad. Refer to ACC-3, "
ACCELERATOR CONTROL SYSTEM" .
3. Remove rear floor grille and foot grille. Refer to ATC-144, "
DUCTS AND GRILLES" .
4. Remove front seat belt floor anchor bolt (LH/RH). Refer to SB-30, "
Removal and Installation of Front Seat
Belt" .
5. Remove center console. Refer to IP-10, "
INSTRUMENT PANEL ASSEMBLY" .
6. Remove instrument driver lower panel and instrument passenger lower cover. Refer to IP-10, "
INSTRU-
MENT PANEL ASSEMBLY" .
7. Remove floor hook.
8. Remove dash side finisher, front kicking plate inner, center pillar lower garnish, and rear kicking plate
inner, front body side welt (LH/RH), rear body side welt (LH/RH), rear wheel house garnish. Refer to EI-
37, "BODY SIDE TRIM" .
1. Floor trim 2. Insulator 3. Spacer (RH)
4. Spacer (LH) 5. Footrest 6. Floor hook
PIIB4937E
Page 3056 of 5621
FLOOR TRIM
EI-51
C
D
E
F
G
H
J
K
L
MA
B
EI
Revision: 2006 January2006 M35/M45
9. Remove floor carpet from carpet clips and remove floor carpet.
INSTALLATION
Install in the reverse order of removal.
PIIA7125E
Page 3057 of 5621
EI-52
HEADLINING
Revision: 2006 January2006 M35/M45
HEADLININGPFP:73910
Removal and InstallationNIS00253
1. Headlining assembly 2. Sun-visor (RH) 3. Sun-visor (LH)
4. Sun-visor holder 5. Clip 6. Personal lamp
7. Clip holder 8. Dual-visor (RH) 9. Dual-visor (LH)
10. Dual lock fastener 11. Map lamp assembly 12. Roof harness assembly
13. Antenna feeder assembly 14. Map lamp assembly (with LDW system)
Pawl Metal clip
PIIB7208E
Page 3058 of 5621

HEADLINING
EI-53
C
D
E
F
G
H
J
K
L
MA
B
EI
Revision: 2006 January2006 M35/M45
REMOVAL
1. Remove front pillar garnish (LH/RH). Refer to EI-37, "BODY SIDE TRIM" .
2. Remove roof harness and antenna feeder securing clip using a clip clamp remover after removing front
pillar garnish (LH/RH), and then disconnect roof harness and antenna feeder connectors.
3. Remove rear seat cushion and seatback. Refer to SE-172, "
REAR SEAT" .
4. Remove front kicking plate inner, center pillar lower garnish, center pillar upper garnish, front body side
welt, rear kicking plate inner, rear wheelhouse garnish, rear pillar finisher, rear body side welt. Refer to EI-
37, "BODY SIDE TRIM" .
5. Disconnect antenna feeder connectors of antenna amplifier and
sub-antenna feeder after removing rear pillar finisher (LH), and
then remove antenna feeder securing clip using a remover.
6. Models with sunroof: Remove mounting plastic clips of front
assistance grip (LH/RH) and rear assistance grip (LH/RH), and
then remove bolts.
Models with standard roof: Remove mounting plastic clips of
front assistance grip (LH) and rear assistance grip (LH/RH).
CAUTION:
Always use SST, and attach a cloth to protect from dam-
age.
Assistance grip is crimped from back of headlining.
Remove it by disengaging the crimping area of back of
lamp after removing headlining from the vehicle.
7. Remove screws on personal lamp (in coat hanger hook).
8. Remove rear display unit. (models with mobile entertainment system) Refer to AV- 2 9 2 , "
Rear Display
Unit" .
9. Remove sun visor bracket cover and mounting screws, and then remove sun visors (LH/RH).
NOTE:
Disconnect vanity mirror illumination harness connector when removing sun visor.
10. Remove screws of dual-visor, and then remove dual-visor (LH/RH).
11. Insert a screwdriver into the sun visor holder cutout and rotate
90 degrees to remove sun visor holder (LH/RH).
12. Remove map lamp assembly. (models with LDW system)
13. Remove passenger seat assembly. Refer to SE-163, "
FRONT SEAT" .
14. Using a removal tool, remove body side mounting plastic clip from rear side of headlining.
PIIB4939E
PIIB3585J
SIIA0224J
Page 3059 of 5621

EI-54
HEADLINING
Revision: 2006 January2006 M35/M45
15. Pull map lamp assembly toward vehicle lower, and disengage
dual-lock fastener (1) and metal clips (2). (models without LDW
system)
CAUTION:
Map lamp assembly is crimped from back of headlining.
Remove it by disengaging the crimping area of back of map
lamp assembly after removing headlining from the vehicle.
16. Remove dual lock fastener around the sunroof opening, and
then disengage hooks (rear of roof opening on back of headlin-
ing) by sliding the headlining toward vehicle front.
17. Remove headlining from front door left opening.
CAUTION:
When removing, 2 workers are required. (1 for each front
and rear of headlining)
Cover center console finisher upper surface with a shop
cloth so as to prevent it from being damaged.
Set A/T selector lever to D position, and make a space to
remove front end of headlining right side.
Do not bend headlining when removing.
18. Remove the following parts after removing headlining.
Personal lamp (LH/RH). Refer to LT-291, "REMOVAL AND INSTALLATION" .
Map lamp assembly (without LDW system). Refer to LT- 2 9 1 , "REMOVAL AND INSTALLATION" .
Assistance grip assembly.
Roof harness assembly.
Antenna feeder assembly.
PIIB3600J
PIIB3587J
PIIB4940E
Page 3060 of 5621
HEADLINING
EI-55
C
D
E
F
G
H
J
K
L
MA
B
EI
Revision: 2006 January2006 M35/M45
INSTALLATION
Install in the reverse order of removal.
CAUTION:
Install headlining assembly after inserting clips to clip holder of headlining rear end.
Do not bend headlining when installing.
When installing the map lamp assembly (new unit) or assist
grip assembly (new unit), use tools like drafter or deep
socket (A) to eliminate the gap between the headlining and
the above new units while the push on nuts (1).
PIIB7194J
Trending: change wheel, fuel filter, checking brake fluid, dead battery, auxiliary battery, engine oil, Crankshaft Position Sensor A