NISSAN TEANA 2003 Service Manual

NISSAN TEANA 2003 Service Manual TEANA 2003 NISSAN NISSAN https://www.carmanualsonline.info/img/5/57392/w960_57392-0.png NISSAN TEANA 2003 Service Manual
Trending: service interval, Engine mounts, ground clearance, drain bolt, buttons, heating, lights

Page 2841 of 3502

NISSAN TEANA 2003  Service Manual TURN SIGNAL AND HAZARD WARNING LAMPS
LT-153
C
D
E
F
G
H
I
J
L
MA
B
LT
 
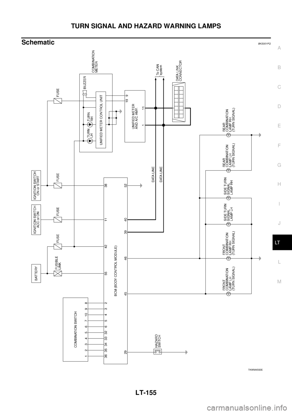
Ground is supplied
to BCM terminal 52 and
to combination meter terminals 10, 11 and 12
through grounds M71 and M72.
TURN SIGN

Page 2842 of 3502

NISSAN TEANA 2003  Service Manual LT-154
TURN SIGNAL AND HAZARD WARNING LAMPS
 
through grounds M71 and M72.
And BCM supplies power
through BCM terminal 46
to front combination lamp RH terminal 8
to side turn signal lamp RH termin

Page 2843 of 3502

NISSAN TEANA 2003  Service Manual TURN SIGNAL AND HAZARD WARNING LAMPS
LT-155
C
D
E
F
G
H
I
J
L
MA
B
LT
 
SchematicBKS001PQ
TKWM4593E

Page 2844 of 3502

NISSAN TEANA 2003  Service Manual LT-156
TURN SIGNAL AND HAZARD WARNING LAMPS
 
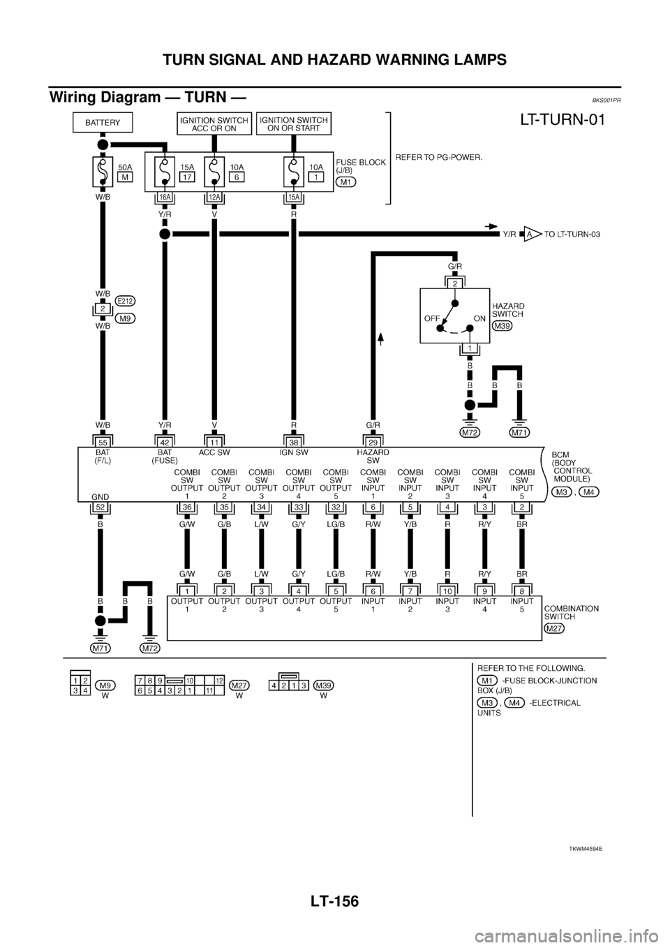
Wiring Diagram — TURN —BKS001PR
TKWM4594E

Page 2845 of 3502

NISSAN TEANA 2003  Service Manual TURN SIGNAL AND HAZARD WARNING LAMPS
LT-157
C
D
E
F
G
H
I
J
L
MA
B
LT
 
TKWM4595E

Page 2846 of 3502

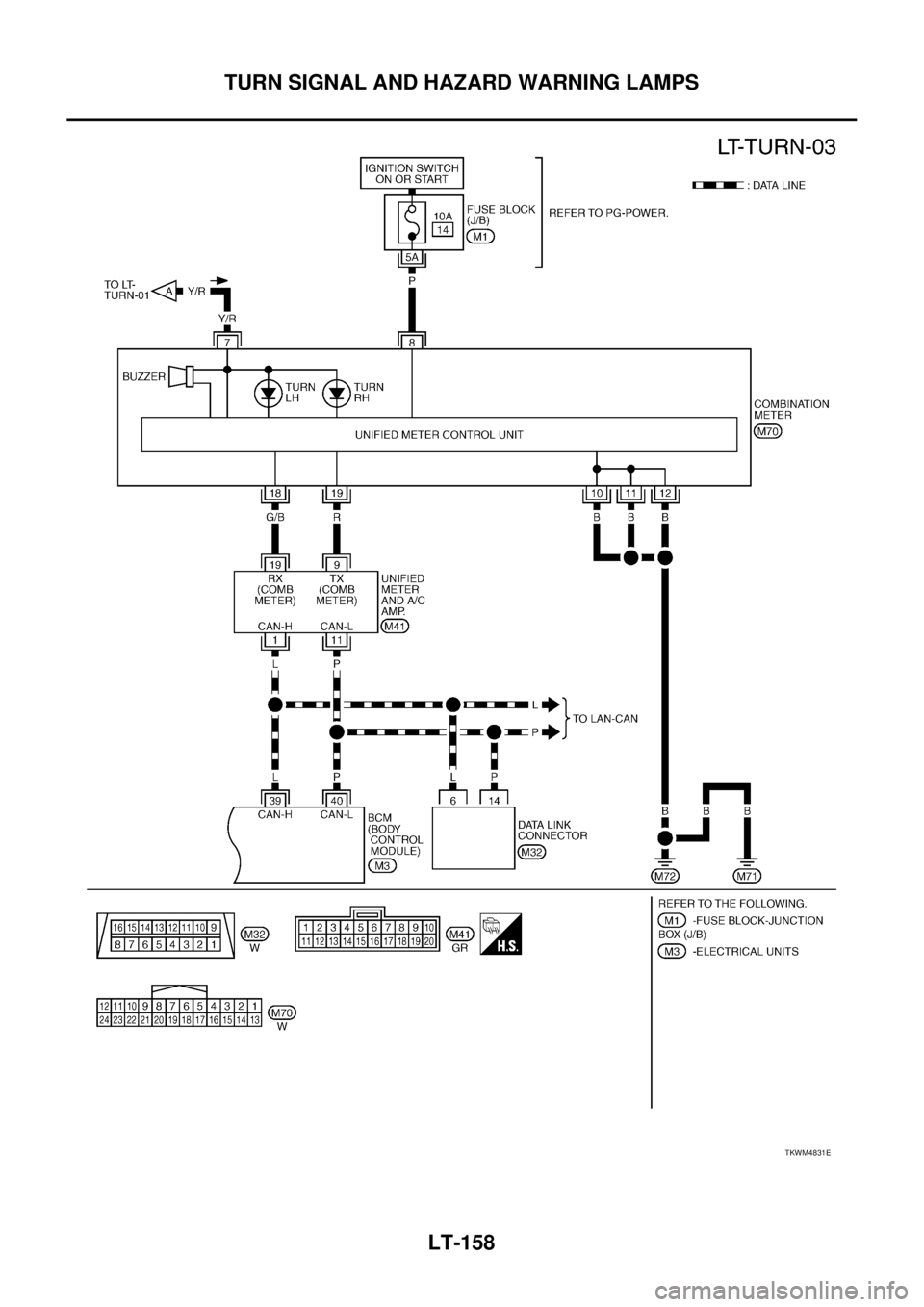
NISSAN TEANA 2003  Service Manual LT-158
TURN SIGNAL AND HAZARD WARNING LAMPS
 
TKWM4831E

Page 2847 of 3502

NISSAN TEANA 2003  Service Manual TURN SIGNAL AND HAZARD WARNING LAMPS
LT-159
C
D
E
F
G
H
I
J
L
MA
B
LT
 
Terminals and Reference Values for BCMBKS001PS
CAUTION:
Check combination switch system terminal waveform under the loaded cond

Page 2848 of 3502

NISSAN TEANA 2003  Service Manual LT-160
TURN SIGNAL AND HAZARD WARNING LAMPS
 
How to Perform Trouble DiagnosesBKS001PT
1. Confirm the symptom or customer complaint.
2. Understand operation description and function description. Refer

Page 2849 of 3502

NISSAN TEANA 2003  Service Manual TURN SIGNAL AND HAZARD WARNING LAMPS
LT-161
C
D
E
F
G
H
I
J
L
MA
B
LT
 
Preliminary CheckBKS001PU
CHECK POWER SUPPLY AND GROUND CIRCUIT
1. CHECK FUSES AND FUSIBLE LINK
Check for blown fuses and fusibl

Page 2850 of 3502

NISSAN TEANA 2003  Service Manual LT-162
TURN SIGNAL AND HAZARD WARNING LAMPS
 
CONSULT-II Functions (BCM)BKS001PV
CONSULT-II can display each diagnostic item using the diagnostic test mode shown following.
CONSULT-II BASIC OPERATION
Trending: trunk, ignition coil, Jack point, timing chain instal, Engine mounts, heating, fuel filter