NISSAN PATROL 1998 Y61 / 5.G Electrical System Manual PDF
PATROL 1998 Y61 / 5.G
NISSAN
NISSAN
https://www.carmanualsonline.info/img/5/616/w960_616-0.png
NISSAN PATROL 1998 Y61 / 5.G Electrical System Manual PDF
Trending: oil, gauges, ignition, engine temp sensor, jump start, Wiring diagram window, radio antenna
Page 71 of 326
Wiring Diagram Ð DTRL Ð
TEL635A
HEADLAMP Ð Daytime Light System Ð
EL-67
Page 72 of 326
TEL636A
HEADLAMP Ð Daytime Light System Ð
Wiring Diagram Ð DTRL Ð (Cont'd)
EL-68
Page 73 of 326
Trouble Diagnoses
DAYTIME LIGHT CONTROL UNIT INSPECTION TABLE
Terminal No. ConnectionsINPUT (I)/
OUTPUT (O)Operated conditionVoltage (V)
(Approximate
values)
1Power source for illumi-
nation & tail lampÐÐ12
2Power source for head-
lamp LHÐÐ12
3Power source for head-
lamp RHÐÐ12
4 Headlamp RH OON (daytime light operating*) 12
OFF 0
5 Headlamp LH OON (daytime light operating*) 12
OFF 0
6 Start signal I Ignition switchSTART 12
ON, ACC or OFF 0
7 Power source Ð Ignition switchON or START 12
ACC or OFF 0
8 Alternator ``L'' terminal I EngineRunning 12
Stopped 0
9 Ground Ð Ð Ð
10 Illumination & tail lamp OON (daytime light operating*) 12
OFF 0
11 Lighting switch I1STz2ND position 12
OFF 0
*: Daytime light operating: Lighting switch in ``OFF'' position with engine running.
Bulb Replacement
Refer to ``HEADLAMP'' (EL-63).
Aiming Adjustment
Refer to ``HEADLAMP'' (EL-63).
HEADLAMP Ð Daytime Light System Ð
EL-69
Page 74 of 326
![NISSAN PATROL 1998 Y61 / 5.G Electrical System Manual PDF System Description
CIRCUIT OPERATION
[Example]
Aiming switch ``0
+When the aiming switch is set to ``0, the motor will not start.
This is because the power terminals are positioned at the non-
con NISSAN PATROL 1998 Y61 / 5.G Electrical System Manual PDF System Description
CIRCUIT OPERATION
[Example]
Aiming switch ``0
+When the aiming switch is set to ``0, the motor will not start.
This is because the power terminals are positioned at the non-
con](/img/5/616/w960_616-73.png)
System Description
CIRCUIT OPERATION
[Example]
Aiming switch ``0''
+When the aiming switch is set to ``0'', the motor will not start.
This is because the power terminals are positioned at the non-
conductive section of the sensor's rotary unit.
Aiming switch ``0''®``1''
+When the aiming switch is moved from ``0'' to ``1'', the sensor's
conductive section activates the relay. Power is supplied
through the relay to the motor. The headlamps will then move
in the ``DOWN'' direction.
+The motor continues to rotate while the rotary unit of the sen-
sor moves from point A to point B.
+The power terminals will then be positioned at the nonconduc-
tive section, disconnecting the power to the motor. The motor
will then stop.
Aiming switch ``1''®``0''
+When the aiming switch is moved from ``1'' to ``0'', the sensor's
conductive section activates the relay. Power is supplied
through the relay to the motor. The motor will rotate to move the
headlamps in the ``UP'' direction.
+When the rotary unit of the sensor moves from point B to point
A, the motor will stop.
SEL465M
SEL364P
SEL365P
HEADLAMP Ð Headlamp Aiming Control Ð
EL-70
Page 75 of 326
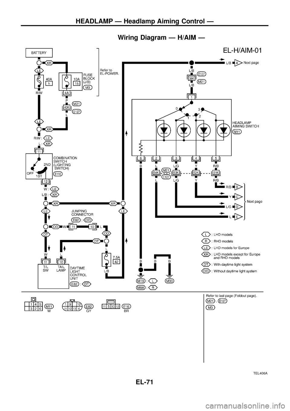
Wiring Diagram Ð H/AIM Ð
TEL406A
HEADLAMP Ð Headlamp Aiming Control Ð
EL-71
Page 76 of 326
TEL407A
HEADLAMP Ð Headlamp Aiming Control Ð
Wiring Diagram Ð H/AIM Ð (Cont'd)
EL-72
Page 77 of 326
Wiring Diagram Ð TAIL/L Ð/Type A
LHD MODELS
Rear combination lamps are located on rear bumper.
YEL784A
PARKING, LICENSE AND TAIL LAMPS
EL-73
Page 78 of 326
YEL785A
PARKING, LICENSE AND TAIL LAMPS
Wiring Diagram Ð TAIL/L Ð/Type A (Cont'd)
EL-74
Page 79 of 326
Wiring Diagram Ð TAIL/L Ð/Type B
RHD MODELS
Rear combination lamps are located on rear bumper.
YEL786A
PARKING, LICENSE AND TAIL LAMPS
EL-75
Page 80 of 326
YEL787A
PARKING, LICENSE AND TAIL LAMPS
Wiring Diagram Ð TAIL/L Ð/Type B (Cont'd)
EL-76
Trending: Air bag, Light switch, Meter diagram, Compass, gauge, engine temp sensor, load capacity