NISSAN X-TRAIL 2001 Service Repair Manual
Manufacturer: NISSAN, Model Year: 2001, Model line: X-TRAIL, Model: NISSAN X-TRAIL 2001Pages: 3833, PDF Size: 39.49 MB
Page 1091 of 3833
![NISSAN X-TRAIL 2001 Service Repair Manual ELECTRICAL LOAD SIGNAL
EC-741
[QR25(WITHOUT EURO-OBD)]
C
D
E
F
G
H
I
J
K
L
MA
EC
5.CHECK LOAD SIGNAL CIRCUIT OVERALL FUNCTION-I
Without CONSULT-II
1. Turn ignition switch “ON”.
2. Check voltage be NISSAN X-TRAIL 2001 Service Repair Manual ELECTRICAL LOAD SIGNAL
EC-741
[QR25(WITHOUT EURO-OBD)]
C
D
E
F
G
H
I
J
K
L
MA
EC
5.CHECK LOAD SIGNAL CIRCUIT OVERALL FUNCTION-I
Without CONSULT-II
1. Turn ignition switch “ON”.
2. Check voltage be](/img/5/57405/w960_57405-1090.png)
ELECTRICAL LOAD SIGNAL
EC-741
[QR25(WITHOUT EURO-OBD)]
C
D
E
F
G
H
I
J
K
L
MA
EC
5.CHECK LOAD SIGNAL CIRCUIT OVERALL FUNCTION-I
Without CONSULT-II
1. Turn ignition switch “ON”.
2. Check voltage between ECM terminal 52 and ground under the
following conditions.
OK or NG
OK >> GO TO 6.
NG >> GO TO 8.
6.CHECK LOAD SIGNAL CIRCUIT OVERALL FUNCTION-II
Without CONSULT-II
1. Turn ignition switch “ON”.
2. Check voltage between ECM terminal 53 and ground under the
following conditions.
OK or NG
OK >> GO TO 7.
NG >> GO TO 12.
7.CHECK HEATER FAN CONTROL CIRCUIT OVERALL FUNCTION
Without CONSULT-II
1. Turn ignition switch “ON”.
2. Check voltage between ECM terminal 55 and ground under the
following conditions.
OK or NG
OK >>INSPECTION END
NG >> GO TO 16.
8.CHECK REAR WINDOW DEFOGGER FUNCTION
1. Start engine.
2. Turn “ON” the rear window defogger switch.
3. Check the rear windshield. Is the rear windshield heated up?
Ye s o r N o
Ye s > > G O T O 9 .
No >> Refer to GW-10, "
REAR WINDOW DEFOGGER" .
Condition Voltage
Rear window defogger switch “ON” BATTERY VOLTAGE
Rear window defogger switch “OFF” 0V
PBIB0660E
Condition Voltage
Lighting switch “ON” at 2nd position BATTERY VOLTAGE
Lighting switch “OFF” 0V
PBIB0070E
Condition Voltage
Heater fan control switch “ON” 0V
heater fan control switch “OFF” Approximately 5V
PBIB0661E
Page 1092 of 3833
![NISSAN X-TRAIL 2001 Service Repair Manual EC-742
[QR25(WITHOUT EURO-OBD)]
ELECTRICAL LOAD SIGNAL
9. CHECK REAR WINDOW DEFOGGER INPUT SIGNAL CIRCUIT FOR OPEN OR SHORT
1. Stop engine.
2. Disconnect ECM harness connector.
3. Disconnect rear wind NISSAN X-TRAIL 2001 Service Repair Manual EC-742
[QR25(WITHOUT EURO-OBD)]
ELECTRICAL LOAD SIGNAL
9. CHECK REAR WINDOW DEFOGGER INPUT SIGNAL CIRCUIT FOR OPEN OR SHORT
1. Stop engine.
2. Disconnect ECM harness connector.
3. Disconnect rear wind](/img/5/57405/w960_57405-1091.png)
EC-742
[QR25(WITHOUT EURO-OBD)]
ELECTRICAL LOAD SIGNAL
9. CHECK REAR WINDOW DEFOGGER INPUT SIGNAL CIRCUIT FOR OPEN OR SHORT
1. Stop engine.
2. Disconnect ECM harness connector.
3. Disconnect rear window defogger relay.
4. Check harness continuity between ECM terminal 52 and harness connector M17 terminal 1 (RHD mod-
els), 5 (LHD models).
5. Also check harness for short to ground and short to power.
OK or NG
OK >> GO TO 11.
NG >> GO TO 10.
10. DETECT MALFUNCTIONING PART
Check the following.
●Harness connectors M62, F42
●Harness for open and short between ECM and harness connector M17
>> Repair open circuit or short to ground or short to power in harness or connectors.
11 . CHECK INTERMITTENT INCIDENT
Perform EC-115, "
TROUBLE DIAGNOSIS FOR INTERMITTENT INCIDENT" .
>>INSPECTION END
12. CHECK HEADLAMP FUNCTION
1. Start engine.
2. Turn the lighting switch “ON” at 2nd position.
3. Check that headlamps are illuminated.
OK or NG
OK >> GO TO 13.
NG >> Refer to LT-4, "
HEADLAMP" or LT- 9 , "HEADLAMP - DAYTIME LIGHT SYSTEM -" . Continuity should exist.
Page 1093 of 3833
![NISSAN X-TRAIL 2001 Service Repair Manual ELECTRICAL LOAD SIGNAL
EC-743
[QR25(WITHOUT EURO-OBD)]
C
D
E
F
G
H
I
J
K
L
MA
EC
13.CHECK HEADLAMP INPUT SIGNAL CIRCUIT FOR OPEN OR SHORT
1. Stop engine.
2. Disconnect ECM harness connector.
3. Discon NISSAN X-TRAIL 2001 Service Repair Manual ELECTRICAL LOAD SIGNAL
EC-743
[QR25(WITHOUT EURO-OBD)]
C
D
E
F
G
H
I
J
K
L
MA
EC
13.CHECK HEADLAMP INPUT SIGNAL CIRCUIT FOR OPEN OR SHORT
1. Stop engine.
2. Disconnect ECM harness connector.
3. Discon](/img/5/57405/w960_57405-1092.png)
ELECTRICAL LOAD SIGNAL
EC-743
[QR25(WITHOUT EURO-OBD)]
C
D
E
F
G
H
I
J
K
L
MA
EC
13.CHECK HEADLAMP INPUT SIGNAL CIRCUIT FOR OPEN OR SHORT
1. Stop engine.
2. Disconnect ECM harness connector.
3. Disconnect lighting switch harness connectors.
4. Check harness continuity between ECM terminal 53 and lighting switch terminal 9, 10 under the following
conditions.
5. Also check harness for short to ground and short to power.
OK or NG
OK >> GO TO 15.
NG >> GO TO 14.
14.DETECT MALFUNCTIONING PART
Check the following.
●Harness connectors E60, F36
●Diode E123, E124
●Harness for open and short between ECM and lighting switch
>> Repair open circuit or short to ground or short to power in harness or connectors.
15.CHECK INTERMITTENT INCIDENT
Perform EC-115, "
TROUBLE DIAGNOSIS FOR INTERMITTENT INCIDENT" .
>>INSPECTION END
16.CHECK HEATER FAN CONTROL FUNCTION
1. Start engine.
2. Turn “ON” the fan control switch.
3. Check the blower fan motor. Does the blower fan motor activate?
Ye s o r N o
Ye s > > G O T O 1 7 .
No >> Refer to AT C - 3 3 , "
TROUBLE DIAGNOSIS" .
Condition Continuity
1 Should exist
2 Should not exist
PBIB0662E
Page 1094 of 3833
![NISSAN X-TRAIL 2001 Service Repair Manual EC-744
[QR25(WITHOUT EURO-OBD)]
ELECTRICAL LOAD SIGNAL
17. CHECK HEATER FAN SIGNAL CIRCUIT FOR OPEN OR SHORT
1. Stop engine.
2. Disconnect ECM harness connector.
3. Disconnect A/C AUTO AMP. harness co NISSAN X-TRAIL 2001 Service Repair Manual EC-744
[QR25(WITHOUT EURO-OBD)]
ELECTRICAL LOAD SIGNAL
17. CHECK HEATER FAN SIGNAL CIRCUIT FOR OPEN OR SHORT
1. Stop engine.
2. Disconnect ECM harness connector.
3. Disconnect A/C AUTO AMP. harness co](/img/5/57405/w960_57405-1093.png)
EC-744
[QR25(WITHOUT EURO-OBD)]
ELECTRICAL LOAD SIGNAL
17. CHECK HEATER FAN SIGNAL CIRCUIT FOR OPEN OR SHORT
1. Stop engine.
2. Disconnect ECM harness connector.
3. Disconnect A/C AUTO AMP. harness connector.
4. Check harness continuity between ECM terminal 55 and A/C AUTO AMP. terminal 19.
Refer to Wiring Diagram.
5. Also check harness for short to ground and short to power.
OK or NG
OK >> GO TO 19.
NG >> GO TO 18.
18. DETECT MALFUNCTIONING PART
Check the following.
●Harness connectors M62, F42
●Harness for open and short between ECM and A/C AUTO AMP.
>> Repair open circuit or short to ground or short to power in harness or connectors.
19. CHECK INTERMITTENT INCIDENT
Perform EC-115, "
TROUBLE DIAGNOSIS FOR INTERMITTENT INCIDENT" .
>>INSPECTION END Continuity should exist.
Page 1095 of 3833
![NISSAN X-TRAIL 2001 Service Repair Manual DATA LINK CONNECTOR
EC-745
[QR25(WITHOUT EURO-OBD)]
C
D
E
F
G
H
I
J
K
L
MA
EC
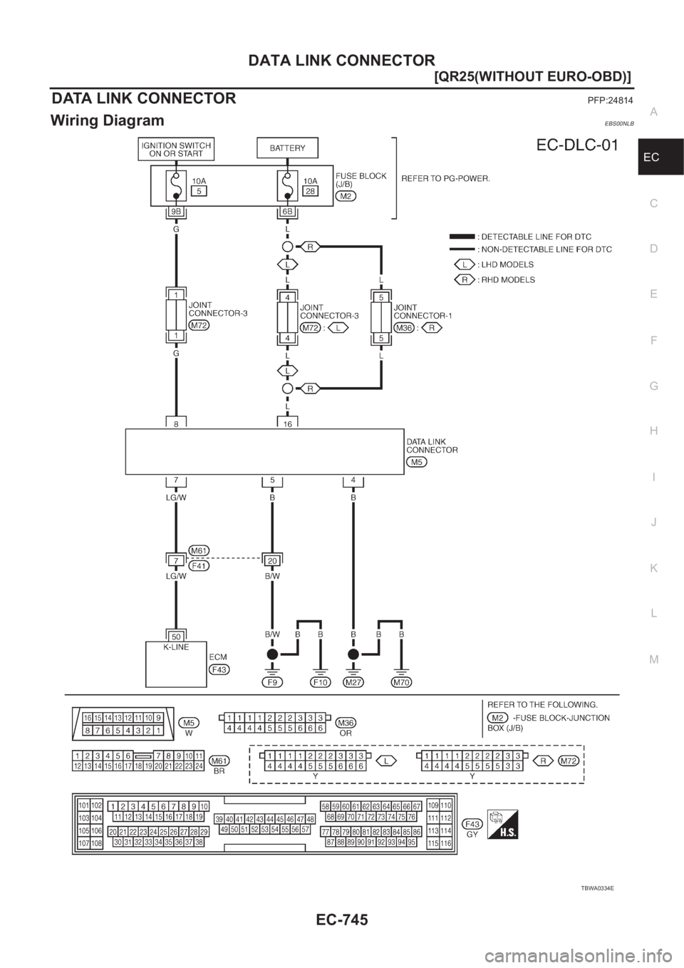
DATA LINK CONNECTORPFP:24814
Wiring DiagramEBS00NLB
TBWA0334E NISSAN X-TRAIL 2001 Service Repair Manual DATA LINK CONNECTOR
EC-745
[QR25(WITHOUT EURO-OBD)]
C
D
E
F
G
H
I
J
K
L
MA
EC
DATA LINK CONNECTORPFP:24814
Wiring DiagramEBS00NLB
TBWA0334E](/img/5/57405/w960_57405-1094.png)
DATA LINK CONNECTOR
EC-745
[QR25(WITHOUT EURO-OBD)]
C
D
E
F
G
H
I
J
K
L
MA
EC
DATA LINK CONNECTORPFP:24814
Wiring DiagramEBS00NLB
TBWA0334E
Page 1096 of 3833
![NISSAN X-TRAIL 2001 Service Repair Manual EC-746
[QR25(WITHOUT EURO-OBD)]
EVAPORATIVE EMISSION SYSTEM
EVAPORATIVE EMISSION SYSTEM
PFP:14950
DescriptionEBS00NLC
SYSTEM DESCRIPTION
The evaporative emission system is used to reduce hydroc NISSAN X-TRAIL 2001 Service Repair Manual EC-746
[QR25(WITHOUT EURO-OBD)]
EVAPORATIVE EMISSION SYSTEM
EVAPORATIVE EMISSION SYSTEM
PFP:14950
DescriptionEBS00NLC
SYSTEM DESCRIPTION
The evaporative emission system is used to reduce hydroc](/img/5/57405/w960_57405-1095.png)
EC-746
[QR25(WITHOUT EURO-OBD)]
EVAPORATIVE EMISSION SYSTEM
EVAPORATIVE EMISSION SYSTEM
PFP:14950
DescriptionEBS00NLC
SYSTEM DESCRIPTION
The evaporative emission system is used to reduce hydrocarbons emitted into the atmosphere from the fuel
system. This reduction of hydrocarbons is accomplished by activated charcoals in the EVAP canister.
The fuel vapor in the sealed fuel tank is led into the EVAP canister which contains activated carbon and the
vapor is stored there when the engine is not operating or when refueling to the fuel tank.
The vapor in the EVAP canister is purged by the air through the purge line to the intake manifold when the
engine is operating. EVAP canister purge volume control solenoid valve is controlled by ECM. When the
engine operates, the flow rate of vapor controlled by EVAP canister purge volume control solenoid valve is
proportionally regulated as the air flow increases.
EVAP canister purge volume control solenoid valve also shuts off the vapor purge line during decelerating and
idling.
PBIB0491E
Page 1097 of 3833
![NISSAN X-TRAIL 2001 Service Repair Manual EVAPORATIVE EMISSION SYSTEM
EC-747
[QR25(WITHOUT EURO-OBD)]
C
D
E
F
G
H
I
J
K
L
MA
EC
EVAPORATIVE EMISSION LINE DRAWING
PBIB1446E NISSAN X-TRAIL 2001 Service Repair Manual EVAPORATIVE EMISSION SYSTEM
EC-747
[QR25(WITHOUT EURO-OBD)]
C
D
E
F
G
H
I
J
K
L
MA
EC
EVAPORATIVE EMISSION LINE DRAWING
PBIB1446E](/img/5/57405/w960_57405-1096.png)
EVAPORATIVE EMISSION SYSTEM
EC-747
[QR25(WITHOUT EURO-OBD)]
C
D
E
F
G
H
I
J
K
L
MA
EC
EVAPORATIVE EMISSION LINE DRAWING
PBIB1446E
Page 1098 of 3833
![NISSAN X-TRAIL 2001 Service Repair Manual EC-748
[QR25(WITHOUT EURO-OBD)]
EVAPORATIVE EMISSION SYSTEM
Component Inspection
EBS00NLD
EVAP CANISTER
Check EVAP canister as follows:
1. Block port B . Orally blow air through port A .
Check that ai NISSAN X-TRAIL 2001 Service Repair Manual EC-748
[QR25(WITHOUT EURO-OBD)]
EVAPORATIVE EMISSION SYSTEM
Component Inspection
EBS00NLD
EVAP CANISTER
Check EVAP canister as follows:
1. Block port B . Orally blow air through port A .
Check that ai](/img/5/57405/w960_57405-1097.png)
EC-748
[QR25(WITHOUT EURO-OBD)]
EVAPORATIVE EMISSION SYSTEM
Component Inspection
EBS00NLD
EVAP CANISTER
Check EVAP canister as follows:
1. Block port B . Orally blow air through port A .
Check that air flows freely through port C .
2. Block port A . Orally blow air through port B .
Check that air flows freely through port C .
FUEL CHECK VALVE
1. Blow air through connector on fuel tank side.
A considerable resistance should be felt and a portion of air flow
should be directed toward the EVAP canister side.
2. Blow air through connector on EVAP canister side.
Air flow should be smoothly directed toward fuel tank side.
3. If fuel check valve is suspected of not properly functioning in
steps 1 and 2 above, replace it.
FUEL TANK VACUUM RELIEF VALVE (BUILT INTO FUEL FILLER CAP)
1. Wipe clean valve housing.
2. Check valve opening pressure and vacuum.
3. If out of specification, replace fuel filler cap as an assembly.
EVAP CANISTER PURGE VOLUME CONTROL SOLENOID VALVE
Refer to EC-248, "Component Inspection" .
PBIB0663E
SEF552Y
SEF989X
Pres-
sure:15.3 - 20.0 kPa (0.153 - 0.200 bar,
0.156 - 0.204 kg/cm
2 , 2.22 - 2.90 psi)
Va c u u m :−6.0 to −3.3 kPa (−0.060 to −0.033 bar,
−0.061 to −0.034 kg/cm
2 , −0.87 to −0.48 psi)
SEF943S
Page 1099 of 3833
![NISSAN X-TRAIL 2001 Service Repair Manual POSITIVE CRANKCASE VENTILATION
EC-749
[QR25(WITHOUT EURO-OBD)]
C
D
E
F
G
H
I
J
K
L
MA
EC
POSITIVE CRANKCASE VENTILATIONPFP:11810
DescriptionEBS00NLE
SYSTEM DESCRIPTION
This system returns blow-by gas NISSAN X-TRAIL 2001 Service Repair Manual POSITIVE CRANKCASE VENTILATION
EC-749
[QR25(WITHOUT EURO-OBD)]
C
D
E
F
G
H
I
J
K
L
MA
EC
POSITIVE CRANKCASE VENTILATIONPFP:11810
DescriptionEBS00NLE
SYSTEM DESCRIPTION
This system returns blow-by gas](/img/5/57405/w960_57405-1098.png)
POSITIVE CRANKCASE VENTILATION
EC-749
[QR25(WITHOUT EURO-OBD)]
C
D
E
F
G
H
I
J
K
L
MA
EC
POSITIVE CRANKCASE VENTILATIONPFP:11810
DescriptionEBS00NLE
SYSTEM DESCRIPTION
This system returns blow-by gas to the intake manifold.
The positive crankcase ventilation (PCV) valve is provided to conduct crankcase blow-by gas to the intake
manifold. During partial throttle operation of the engine, the intake manifold sucks the blow-by gas through the
PCV valve. Normally, the capacity of the valve is sufficient to handle any blow-by and a small amount of venti-
lating air. The ventilating air is then drawn from the air inlet tubes into the crankcase. In this process the air
passes through the hose connecting air inlet tubes to rocker cover. Under full-throttle condition, the manifold
vacuum is insufficient to draw the blow-by flow through the valve. The flow goes through the hose connection
in the reverse direction.
On vehicles with an excessively high blow-by, the valve does not
meet the requirement. This is because some of the flow will go
through the hose connection to the air inlet tubes under all condi-
tions.
Component InspectionEBS00NLF
PCV (POSITIVE CRANKCASE VENTILATION) VALVE
With engine running at idle, remove PCV valve from rocker cover. A
properly working valve makes a hissing noise as air passes through
it. A strong vacuum should be felt immediately when a finger is
placed over valve inlet.
PBIB0492E
SEF559A
SEC137A
Page 1100 of 3833
![NISSAN X-TRAIL 2001 Service Repair Manual EC-750
[QR25(WITHOUT EURO-OBD)]
POSITIVE CRANKCASE VENTILATION
PCV VALVE VENTILATION HOSE
1. Check hoses and hose connections for leaks.
2. Disconnect all hoses and clean with compressed air. If any h NISSAN X-TRAIL 2001 Service Repair Manual EC-750
[QR25(WITHOUT EURO-OBD)]
POSITIVE CRANKCASE VENTILATION
PCV VALVE VENTILATION HOSE
1. Check hoses and hose connections for leaks.
2. Disconnect all hoses and clean with compressed air. If any h](/img/5/57405/w960_57405-1099.png)
EC-750
[QR25(WITHOUT EURO-OBD)]
POSITIVE CRANKCASE VENTILATION
PCV VALVE VENTILATION HOSE
1. Check hoses and hose connections for leaks.
2. Disconnect all hoses and clean with compressed air. If any hose
cannot be freed of obstructions, replace.
S-ET277