NISSAN NAVARA 2005 Repair Workshop Manual
Manufacturer: NISSAN, Model Year: 2005, Model line: NAVARA, Model: NISSAN NAVARA 2005Pages: 3171, PDF Size: 49.59 MB
Page 1281 of 3171

GLOW CONTROL SYSTEM
EC-301
C
D
E
F
G
H
I
J
K
L
MA
EC
15.CHECK INTERMITTENT INCIDENT
Refer toEC-70, "
TROUBLE DIAGNOSIS FOR INTERMITTENT INCIDENT".
>>INSPECTION END
Component InspectionEBS01KLP
GLOW RELAY
Check continuity between glow relay terminals (3) and (5) under the
following conditions.
Operation takes less than 1 second.
GLOW PLUG
1. Remove glow plug connecting plate.
2. Check glow plug resistance.
NOTE:
lDo not bump glow plug heating element. If it is bumped,
replace glow plug with a new one.
lIf glow plug is dropped from a height of 10 cm (3.94 in) or
higher, replace with a new one.
lIf glow plug installation hole is contaminated with car-
bon, remove it with a reamer or suitable tool.
lHand-tighten glow plug by turning it two or three times,
then tighten using a tool to specified torque.
Removal and InstallationEBS01KLQ
GLOW PLUG
Refer toEM-41, "GLOW PLUG".
Conditions Continuity
12V direct current supply between ter-
minals (1) and (2)Ye s
No current supply No
PBIB0428E
Resistance: Approximately 0.8W[at 25°C(77°F)]
: 20.1 N-m (2.1 kg-m, 15 ft-lb)
MBIB1130E
Page 1282 of 3171

EC-302
EGR VOLUME CONTROL SYSTEM
EGR VOLUME CONTROL SYSTEM
PFP:14710
DescriptionEBS01KLR
SYSTEM DESCRIPTION
*: This signal is sent to the ECM through CAN communication line.
This system controls flow rate of EGR led from exhaust manifold to intake manifold. The opening of the EGR
by-pass passage in the EGR volume control valve changes to control the flow rate. A built-in step motor
moves the valve in steps corresponding to the ECM output pulses. The opening of the valve varies for opti-
mum engine control. The optimum value stored in the ECM is determined by considering various engine con-
ditions.
The EGR volume control valve remains close under the following conditions.
lEngine stopped
lEngine starting
lLow engine coolant temperature
lExcessively high engine coolant temperature
lHigh engine speed
lAccelerator pedal fully depressed
COMPONENT DESCRIPTION
EGR Volume Control Valve
The EGR volume control valve uses a step motor to control the flow
rate of EGR from exhaust manifold. This motor has four winding
phases. It operates according to the output pulse signal of the ECM.
Two windings are turned ON and OFF in sequence. Each time an
ON pulse is issued, the valve opens or closes, changing the flow
rate. When no change in the flow rate is needed, the ECM does not
issue the pulse signal. A certain voltage signal is issued so that the
valve remains at that particular opening.
Sensor Input Signal to ECM ECM Function Actuator
Crankshaft position sensor Engine speed
EGR volume control EGR volume control valve Vehicle speed sensor* Vehicle speed
Engine coolant temperature sensor Engine coolant temperature
Ignition switch Start signal
Accelerator pedal position sensor Accelerator pedal position
Mass air flow sensor Amount of intake air
Air conditioner switch* Air conditioner operation
SEF908Y
SEF411Y
Page 1283 of 3171

EGR VOLUME CONTROL SYSTEM
EC-303
C
D
E
F
G
H
I
J
K
L
MA
EC
CONSULT-II Reference Value in Data Monitor ModeEBS01KLS
Specification data are reference values.
ECM Terminals and Reference ValueEBS01KLT
Specification data are reference values and are measured between each terminal and ground.
CAUTION:
Do not use ECM ground terminals when measuring input/output voltage. Doing so may result in dam-
age to the ECM's transistor. Use a ground other than ECM terminals, such as the ground.
MONITOR ITEM CONDITION SPECIFICATION
EGR VOL CON/V
lEngine: After warming up
lAir conditioner switch: OFF
lShift lever: P or N (A/T), Neutral (M/T)
lNo loadAfter 1 minute at idle More than 10 steps
Revving engine from idle to 3,200
rpm0step
TERMI-
NAL
NO.WIRE
COLORITEM CONDITIONDATA
(DC Voltage)
25
26
27
28Y
O
GR
VEGR volume control valve[Engine is running]
lWarm-up condition
lIdle speed0.1 - 14V
(Voltage signals of each ECM ter-
minals differ according to the con-
trol position of EGR volume
control valve.)
105
11 3BR
BRECM relay (self shut-off)[Ignition switch ON]
[Ignition switch OFF]
lFor a few seconds after turning ignition switch
OFFApproximately 1.0V
[Ignition switch OFF]
lMore than a few seconds passed after turning
ignition switch OFFBATTERY VOLTAGE
(11 - 14V)
11 9
120R
GPower supply for ECM[Ignition switch ON]BATTERY VOLTAGE
(11 - 14V)
Page 1284 of 3171

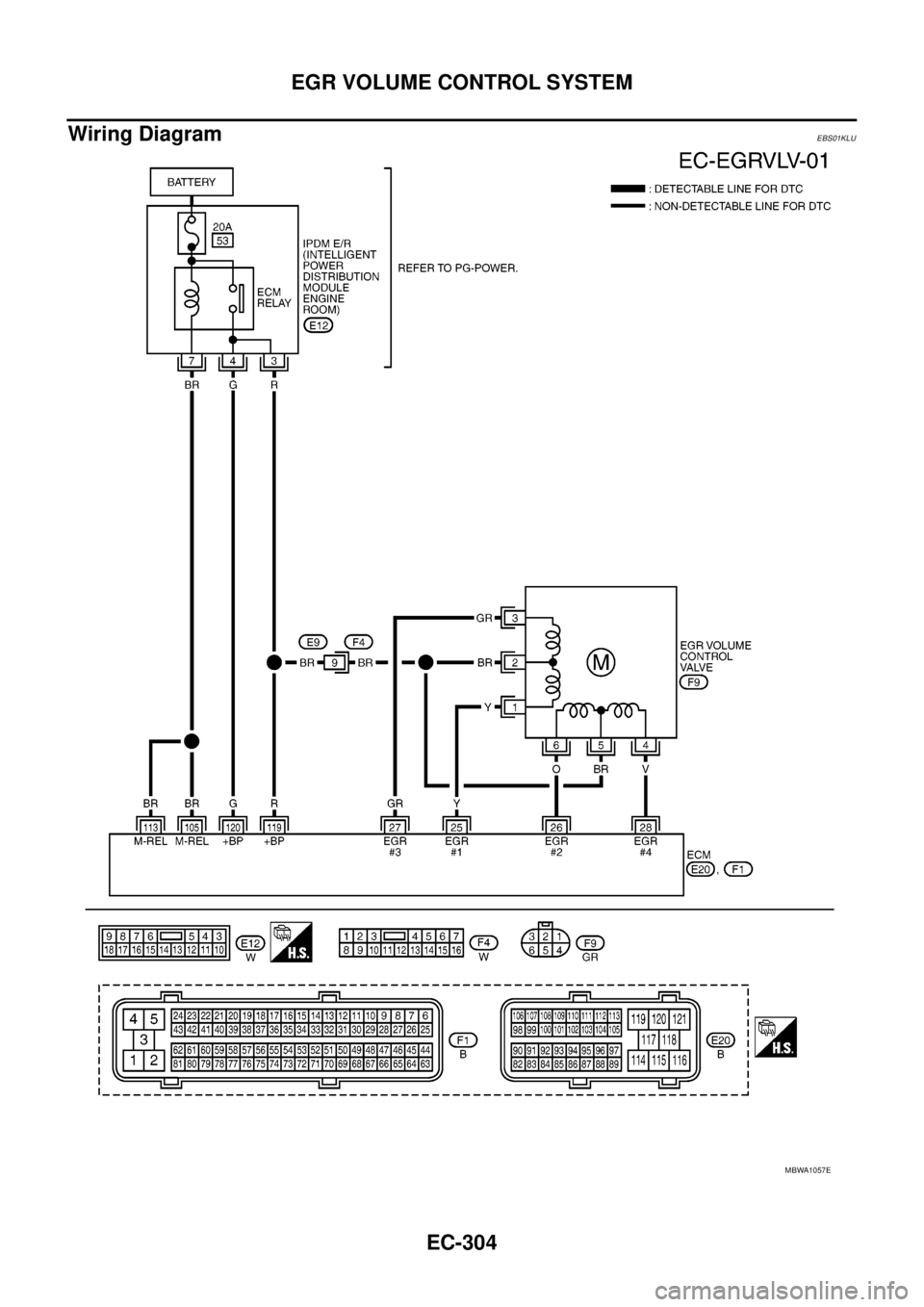
EC-304
EGR VOLUME CONTROL SYSTEM
Wiring Diagram
EBS01KLU
MBWA1057E
Page 1285 of 3171

EGR VOLUME CONTROL SYSTEM
EC-305
C
D
E
F
G
H
I
J
K
L
MA
EC
Diagnostic ProcedureEBS01KLV
1.CHECK EGR VOLUME CONTROL SYSTEM OVERALL FUNCTION
1. Turn ignition switch OFF.
2. Set the oscilloscope probe between ECM terminals 25, 26, 27, 28 and ground.
3. Start engine and let it idle.
4. Check the oscilloscope screen when revving engine up to 3,200 rpm and return to idle.
OK or NG
OK >>INSPECTION END
NG >> GO TO 2.
2.CHECK EGR VOLUME CONTROL VALVE POWER SUPPLY CIRCUIT
1. Turn ignition switch OFF.
2. Disconnect EGR volume control valve (1) harness connector.
–: Vehicle front
3. Turn ignition switch ON.
4. Check voltage between EGR volume control valve terminals 2, 5
and ground with CONSULT-II or tester.
OK or NG
OK >> GO TO 4.
NG >> GO TO 3.The pulse signal as shown in the figure should appear.
MBIB0617E
MBIB1227E
Voltage: Battery voltage
PBIB0431E
Page 1286 of 3171

EC-306
EGR VOLUME CONTROL SYSTEM
3.DETECT MALFUNCTIONING PART
Check the following.
lHarness connectors E9, F4
lHarness for open and short between ECM and EGR volume control valve
lHarness for open and short between IPDM E/R and EGR volume control valve
>> Repair open circuit or short to ground or short to power in harness or connectors.
4.CHECK EGR VOLUME CONTROL VALVE OUTPUT SIGNAL CIRCUIT FOR OPEN AND SHORT
1. Turn ignition switch OFF.
2. Disconnect ECM harness connector.
3. Check harness continuity between ECM terminals and EGR volume control valve terminals as follows.
Refer to Wiring Diagram.
4. Also check harness for short to ground and short to power.
OK or NG
OK >> GO TO 5.
NG >> Repair open circuit or short to ground or short to power in harness or connectors.
5.CHECK EGR VOLUME CONTROL VALVE
Refer toEC-307, "
Component Inspection".
OK or NG
OK >> GO TO 6.
NG >> Replace EGR volume control valve.
6.CHECK EGR PASSAGE
Check the following for clogging and cracks.
lEGR tube
lEGR cooler (A/T models)
OK or NG
OK >> GO TO 7.
NG >> Repair or replace EGR passage.
7.CHECK INTERMITTENT INCIDENT
Refer toEC-70, "
TROUBLE DIAGNOSIS FOR INTERMITTENT INCIDENT".
>>INSPECTION END
ECM terminal EGR volume control valve terminal
25 1
26 6
27 3
28 4
Continuity should exist.
Page 1287 of 3171

EGR VOLUME CONTROL SYSTEM
EC-307
C
D
E
F
G
H
I
J
K
L
MA
EC
Component InspectionEBS01KLW
EGR VOLUME CONTROL VALVE
With CONSULT-II
1. Disconnect EGR volume control valve (1) harness connector.
l: Vehicle front
2. Check resistance between the following terminals.
lterminal 2 and terminals 1, 3
lterminal 5 and terminals 4, 6
If NG, replace EGR volume control valve.
IfOK,gotonextstep.
3. Remove EGR volume control valve from cylinder head.
4. Reconnect EGR volume control valve harness connector.
5. Turn ignition switch ON.
6. Perform “EGR VOL CONT/V” in “ACTIVE TEST” mode with CONSULT-II. Check that EGR volume control
valve shaft moves smoothly forward and backward according to the valve opening.
If NG, replace the EGR volume control valve.
NOTE:
When installing the EGR volume control valve, make sure that the shaft is in the same position before
checking.
MBIB1227E
Temperature°C(°F) ResistanceW
20 (68) 13 - 17
MBIB0007E
SEF819Y
Page 1288 of 3171

EC-308
EGR VOLUME CONTROL SYSTEM
Without CONSULT-II
1. Disconnect EGR volume control valve (1) harness connector.
l: Vehicle front
2. Check resistance between the following terminals.
lterminal 2 and terminals 1, 3
lterminal 5 and terminals 4, 6
If NG, replace EGR volume control valve.
IfOK,gotonextstep.
3. Remove EGR volume control valve from cylinder head.
4. Reconnect EGR volume control valve harness connector.
5. Turn ignition switch ON and OFF
6. Check that EGR volume control valve shaft moves smoothly for-
ward and backward according to the ignition switch position.
If NG, replace EGR volume control valve.
NOTE:
When installing the EGR volume control valve, make sure that
the shaft is in the same position before checking.
Removal and InstallationEBS01KLX
EGR VOLUME CONTROL VALVE
Refer toEM-20, "INTAKE MANIFOLD".
MBIB1227E
Temperature°C(°F) ResistanceW
20 (68) 13 - 17
MBIB0007E
SEF560W
Page 1289 of 3171

TC BOOST CONTROL SOLENOID VALVE
EC-309
C
D
E
F
G
H
I
J
K
L
MA
EC
TC BOOST CONTROL SOLENOID VALVEPFP:14956
DescriptionEBS01KLY
The load from the turbocharger boost control solenoid valve controls
the actuator. By changing the variable nozzle vane opening through
the rods, the intake air volume is adjusted.
The turbocharger boost control solenoid valve (1) is moved by ON/
OFF pulse from the ECM. The longer the ON pulse, the charge air
pressure rises.
l: Vehicle front
lAlternator (2)
MBIB0626E
MBIB1206E
Page 1290 of 3171

EC-310
TC BOOST CONTROL SOLENOID VALVE
ECM Terminals and Reference Value
EBS01KM0
Specification data are reference valves, and are measured between each terminal and ground.
Pulse signal is measured by CONSULT-II.
CAUTION:
Do not use ECM ground terminals when measuring input/output voltage. Doing so may damage the
ECM's transistor. Use a ground other than ECM terminals, such as the ground.
: Average voltage for pulse signal (Actual pulse signal can be confirmed by oscilloscope.)TER-
MINAL
NO.WIRE
COLORITEM CONDITIONDATA
(DC Voltage and Pulse Signal)
6BRTurbocharger boost con-
trol solenoid valve[Engine is running]
lWarm-up condition
lIdle speedApproximately 6.3V
[Engine is running]
lWarm-up condition
lEngine speed: 2,000 rpmApproximately 8.6V
105
11 3BR
BRECM relay (self shut-off)[Ignition switch ON]
[Ignition switch OFF]
lFor a few seconds after turning ignition
switch OFFApproximately 1.0V
[Ignition switch OFF]
lMore than a few seconds after turning
ignition switch OFFBATTERY VOLTAGE
(11 - 14V)
11 9
120R
GPower supply for ECM[Ignition switch ON]BATTERY VOLTAGE
(11 - 14V)
MBIB0889E
MBIB0890E