MAZDA PROTEGE 1992 Workshop Manual
Manufacturer: MAZDA, Model Year: 1992, Model line: PROTEGE, Model: MAZDA PROTEGE 1992Pages: 1164, PDF Size: 81.9 MB
Page 351 of 1164

SELF-DIAGNOSIS FUNCTION F
:ODE LOCATION OF
NO.
MALFUNCTION
26 Solenoid valve ON
(purge control)
OFF OUTPUT SIGNAL PATTERN nnnnnll 1 SELF4IAGNOSIS
Open or
short circuit FAIL-SAFE
-
ON
34
ISC valve
OFF u 1 llllJlll r -
41 Solenoid valve ON
(WCS)
[DOHC]
OFF -
Pulse ON No input signal Shifting performed in
55*
i nnnnn
from pulse accordance with signals
generator
OFF generator from vehicle speed
sensor
Open or Solenoid valve(s)
60* 1-2 shift ON
short circuit
solenoid valve
uuuuul performs the shifting with
as little interference as
OFF
possible with driving
performance
2-3 shift ON Lockup not provided
61*
solenoid valve
OFF
UUUI n
3-4 shift ON
62’
solenoid valve
OFF u u u u inn
1.6 sec. 4 sec.
63* Lockup solenoid
valve
u u&m I- Shifting performed
normally
Lockup not provided
0.4 sec.
0.4 sec.
*If the marked code numbers appeor, refer to Section K
Note
l The HOLD indicator does not flash the service code numbers.
l If there is more than one failure present, the code numbers will be indicated in numerical or-
der, lowest number first.
* After repairing a problem, turn the ignition switch OFF and disconnect the negative battery
cable at least 20 seconds to erase the service code numbers from the engine control unit (ECU)
memory.
23UOFX-051
F-85
Page 352 of 1164

F SELF-DIAGNOSIS FUNCTION
Troubleshooting
If a service code number is show on the SST, check for the cause by using the chart related to the code
number shown.
r c :ODE No. -
iTEl
I 02 (DISTRIBUTOR Ne-SIGNAL)
INSPECTION I
ACTION
1
1
2
Check if Code No.03 is also present
-5- Check terminal-wire for continuity
4
Check if battery voltage exists at distributor
terminal-wire
-i-- Check terminal-wire between distributor and
ECU terminal 2E (MTX) 2A (ATX) for continuity
and ground
6
Cl$c; ,if$CU terminal 2E (MTX) 2A (ATX) volt- Yes Replace ECU
w page F-149
w page F-152 . No
Go to next step
7
I I
Check if OV or 45V--55V exists at distributor 1 Yes 1 Reolace distributor I
8
- Check distributor circuit for poor connection Yes
1 I Repair or replace connector
I
No SOHC
Go to Step 3
DOHC
Go to next step
Yes Go to next step I
No Go to Step 5
Yes
I I Go to next step
I
No
I I
Repair or replace
Yes Go to next step
No Check for open circuit in wiring from
distributor to main relay (FUEL INJ
relay)
Yes Go to next step
No Repair or replace
terminal-wire (W)
No Go to next step
Check if 4.5V-5.5V exists at ECU terminal 2E
(MTX) 2A (ATX) (With distributor connector dis-
connected) Yes Check for short circuit in wiring from
distributor to ECU
No Replace ECU CT page F-149
.-I 4
F-86
Page 353 of 1164

SELF-DIAGNOSIS FUNCTlON F
I
ECU
Ne-SIGNAL
Circuit Diagram
MTX
30A MAIN RELAY
Cl IEl Ihl I ra)El A”
B/W ,, ,, B/w ,, m/W ,/ +,J@ , ““l”
\ IF \ ,,
ff W Y/L
II f
II II $4
BlLG
WIG I ___ --- -i-
((
I*
- & W/R
B
t B.
DISTRIBUTOR
ATX
r
ECU
Ne-SIGNAL
MAIN RELAY .
w-w
(FUEL INJ RELAY) w-w
WIR
23UOFX-O!
F-87
Page 354 of 1164

F SELF-DIAGNOSIS FUNCTION
r C :ODE No.
03 (DISTRIBUTOR G-SIGNAL) - DOHC ¶
El
i- I
INSPECTION
Check distributor circuit for poor connection ACTION
Yes Repair or replace connector
1
2
-s-
-T-
--c
--if-
7
-ii- No
I I Go to next step
Check if Code No.02 is also present Yes
I I Go to next step
Check terminal-wire for continuity No Go to Step 5
Yes Go to next step
Check if battery voltage exists at distributor
terminal-wire No Repair of replace
Yes Go to next step
No
I I
Check for open circuit in wiring from
distributor to main relay
Check terminal-wire between distributor and
Yes Go to next step
ECU terminal 2G (MTX) 2J (ATX) for continuity
and ground
No Repair or replace
Ct$; if$CU terminal 2G (MTX) 2J (ATX) volt- Yes Replace ECU r=+ page
F-149 CT page
F-154 No
Go to next step
Check if OV or 4.5V--53 exists at distributor Yes
I I Replace distributor
terminal-wire
No
I I Go to next step
I Check if 4.5V--5.5V exists at ECU terminal 2G
(MTX) 2J (ATX) (With distributor connector dis-
connected) Yes Check for short circuit in wiring from
distributor to ECU
No Replace ECU CT page
F-149
I I 23UOFX-0: i5
F-88
Page 355 of 1164

SELF-DIAGNOSIS FUNCTION F
I ECU
Circuit Diagram
MTX
1
G-SIGNAL
30A
MAIN RELAY
(FUEL INJ RELAY)
BIW ,, ,, lBiW ,, BIVJ,,
W/R
\ // 1,
Y/L
WIG --- s-v ---
--w v-s
SlLG
IL--;) I/ 4
DISTRIBUTOR
23UOFX-05
ATX
ECU
G-SIGNAL
MAIN RELAY
(FUEL INJ RELAY)
WIG
WIR
DISTRISUTOR
F-89
Page 356 of 1164

SELF-DIAGNOSIS FUNCTION
:ODE No. 08 (AIRFLOW METER)
TEP INSPECTION ACTION
1 Check airflow meter circuit for poor connection Yes Repair or replace connector
No Go to next step
2 Check if Code No.10 is also present Yes Check for open circuit in wiring from
airflow meter terminal-wire (BILG) to
ground
Go to next step
3 Check if resistance of airflow meter is OK
4 Check wire harness between airflow meter and
Repair or replace wire harness
5 Check if ECU terminals voltages are OK Yes Replace ECU CT= page
F-149
MTX...2D, 2K and 20
ATX... 2B, 21 and 3D a page
F-152 No Check for short circuit in wiring from
airflow meter to ECU
23UOFX-058 .-
.- ,
F-90
Page 357 of 1164

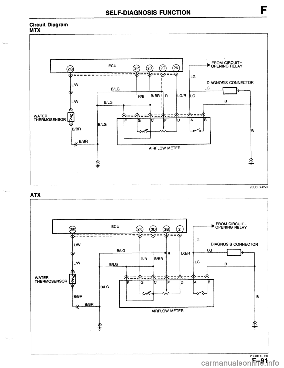
SELF-DIAGNOSIS FUNCTION F
Circuit Diagram
MTX
I
ECU FROM CIRCUIT-
A
p) LhmGb
L”
ZrJ \zVJ / OPENING RELAY
----___--_- -====
_--___------
I 1 IW I I il I I DIAGNOSIS CONNECTOR
WATER
THERMOSENSOR -. BILG I
LG
+/
+ II-
RIB B/BR 1 R LGlR LG I
LIW I
BlLG
I 0
0 4,
9,
I
-- --
_- -- == =z L\. $k
= = 4k $
==
E G C F D A B
+/
BILG
BIBR
L-de
,, BIBR
\ 4,
AIRFLOW METER
23UOFX-05
WATER
-S-“Ce)..r\ECL,Cr\D BILG I
+R
RIB BIER ;
0 BlLG _
4, I
I
I
-1
LG
DIAGNOSIS CONNECTOR
LGlR ”
I=
1
23UOFX-06
F-91
Page 358 of 1164

SELF-DIAGNOSIS FUNCTION
:ODE No. 09 (WATER THERMOSENSOR)
iTEP INSPECTION ACTION
1 Check water thermosensor circuit for poor con-
Yes Repair or replace connector
nection
3 Check if resistance of water thermosensor is OK Yes Go to next step
Coolant temp. Resistance (kg)
No Replace water thermosensor
-20% ( -4OF) 14.6-17.8
2o”c ( 68OF) 2.21-2.69
80% (176OF) 0.29-0.35
4 Check if same Code No. is present following Yes Go to next step
after-repair procedure
w page F-104 No
Water thermosensor and circuit OK
5 Check if ECU terminals voltages are OK
Yes Replace ECU w page F-149
MTX...2D and 20
ATX...2E and 3D
w page F-152 No Check for short circuit in wiring from
water thermosensor to ECU
-- ._-..__
23Uu~X-ut
4
-’
F-92
Page 359 of 1164

SELF-DIAGNOSIS FUNCTION F
Circuit Diagram
MTX
FROM CIRCUIT-
OPENING RELAY
DIAGNOSIS CONNECTOR
WATER
THERMOSENSOR
f
BlLG I
4 I,
RIB BlBR I R
LGIR LG 1,
BlLG I
I B
0
I
I
= = $k $&
==: -zz $k $h
== = = $& $>
==
E G C F D A B
1 LG
-
AIRFLOW METER
23UOFX.06:
ATX
J
>
I FROM CIRCUIT,;
#wr.r..*..n -s. .
I
ECU
em--------------
- --___ _-------- - - Ut-CNINb titLA
WATER
THERMOSENSOR L/W
I
DIAGNOSIS CONNECTOR
LG
I
1:
RIB BIER ,
0
23UOFX-06:
F-93
Page 360 of 1164

F SELF-DIAGNOSIS FUNCTION
:ODE No.
10 (INTAKE AIR THERMOSENSOR - IN AIRFLOW METER)
TEP INSPECTION
ACTION
1 Check intake air thermosensor circuit for poor
Yes Repair or replace connector
connection
No Go to next step
2 Check if Code No.08 is also present
Yes Check for open circuit in wiring from
airflow meter terminal wires (BILG) and
(B/BR) to ground
Go to next step
3 Check wire harness between intake air
thermosensor and ECU for continuity
4 Check if resistance of airflow meter between
Yes Go to next step
terminals C (BIBR) and G (R/B) is OK
r
Temperature ~ No
Resistance (kg) Replace airflow meter
-20% 13.6-18.4
20% 2.21-2.69
60% 0.493-0.667
5 Check if same Code No. is present following
Yes Go to next step
after-repair procedure
CT page F-104 No
Intake air thermosensor and circuit OK
6 Check if ECU terminals voltages are OK Yes Replace ECU IT- page F-149
MTX...2D and 2P
ATX... 2K and 3D
CT page F-152 No Check for short circuit in wiring from
intake air thermosensor to ECU
23UOFX-06 -
F-94