sensor ACURA NSX 1997 Service User Guide
[x] Cancel search | Manufacturer: ACURA, Model Year: 1997, Model line: NSX, Model: ACURA NSX 1997Pages: 1503, PDF Size: 57.08 MB
Page 516 of 1503

Exhaust Pip e an d Muffle r
Replacemen t
NOTE: Us e ne w gasket s an d self-lockin g nut s whe n reassembling .
M/T:
REAR SECONDARY HEATEDOXYGEN SENSOR (REARSECONDARY HO2S )
4 4 N- m (4.5 kgf-m , 3 3 Ibf-ft )
• B e carefu l no t t o
damage .
• Us e th e specia l too l
fo r remova l an d
installation . LON
G BOL T
8 x 1.2 5 mm22 N- m (2. 2 kgf-m , 1 6 Ibf-ft )Replace .Tighten th e flang e bolts in steps ,
alternatin g side-to-side .
MUFFLER
SHORT BOL T8 x 1.2 5 mm22 N- m (2. 2 kgf-m ,16 Ibf-ft )Replace .Tighten th e flang e bolt s
i n steps , alternatin g
side-to-side .
GASKETReplace .
FRON T THRE E WA Y
CATALYTI C CONVERTE R(TWOInspectio n a s show n
pag e 9-7.GASKE TReplace .
REAR TW CInspectio n a s show n
page 9-7. REA
R SECONDAR Y
HEATED OXYGE NSENSOR (REA RSECONDAR Y HO2S )44 N-m (4.5 kgf-m,33 Ibf-ft)• B e carefu l no t t o
damage .
• Us e th e specia l too lfor remova l an dinstallation .
6 x 1. 0 m m9.8 N- m (1. 0 kgf-m ,
7. 2 Ibf-ft )
GASKET SReplace.
LON G BOL T
8 x 1.2 5 mm22 N- m (2. 2 kgf-m , 1 6 Ibf-ft )Replace .Tighten th e flang e bolt s i n steps ,
alternatin g side-to-side .
ProCarManuals.com
Page 529 of 1503

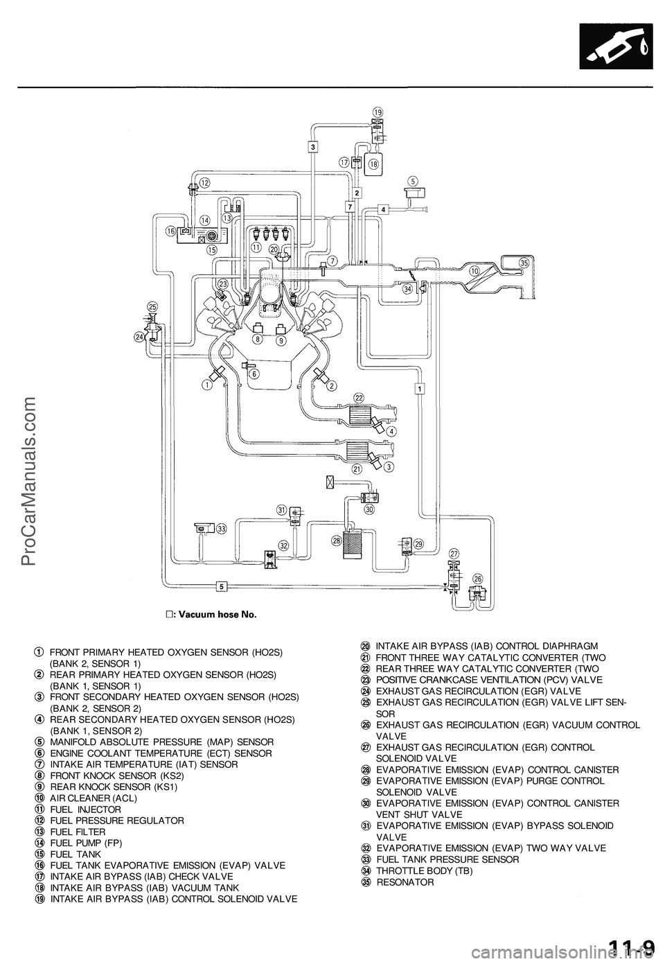
Component Location s
Index
THROTTL E POSITIO N (TP ) SENSO R
FUE L TAN K
PRESSUR E SENSO R
EVAPORATIV E
EMISSIO N (EVAP )
CONTRO L CANISTE R
VEN T SHU T VALV E EXHAUS
T GA S RECIRCULATIO N (EGR ) VALV E
an d LIF T SENSO R
ENGIN E COOLAN T TEMPERATUR E (ECT ) SENSO R
INTAK E AI R TEMPERATUR E (IAT ) SENSO R
CRANKSHAF T POSITION /
CYLINDE R POSITIO N
(CKP/CYP ) SENSO R
FUEL PUM P RESISTO R
Troubleshooting , pag e 11-14 1
FUE L
INJECTO R
RESISTO R (A/T )
Testing ,page 11-13 6
EVAPORATIV
E EMISSIO N
(EVAP ) PURG E CONTRO L
SOLENOI D VALV E
EVAPORATIV E
EMISSION(EVAP) BYPAS S
SOLENOI D
VALV E
EVAPORATIV E EMISSIO N(EVAP) TW O WA Y VALV ETesting , pag e 11-17 8
CONTRO L BO X
page , 1 1 -8 THROTTL E VALV E
CONTRO L MOTO R
NEUTRA L SWITC H (M/T )
Troubleshooting , pag e 11-12 4
REVERS E LOCKOU T
SOLENOI D VALV E (M/T )
FRON T KNOC K SENSO R (KS2 ) SPAR
K PLU G VOLTAG E
DETECTIO N MODUL E
FRON T PRIMAR Y HEATE D
OXYGEN SENSOR (HO2S )
(BAN K 2 , SENSO R 1 )
SPAR K PLU G VOLTAG E SENSO R(built int o th e IGNITIO N COI LAssy. )
FRONT SECONDAR Y HEATE D OXYGE N
SENSO R (HO2S ) (BAN K 2 , SENSO R 2 )
REAR SECONDARY HEATED OXYGEN SENSOR (HO2S) (BANK 1, SENSOR 2)
REA R KNOC K SENSO R (KS1 )
REAR PRIMAR Y HEATE DOXYGEN SENSO R (HO2S )
(BAN K 1 , SENSO R 1 )
(cont'd )
For Troubleshooting of DTC related components, see chart on page 11-52.
ProCarManuals.com
Page 535 of 1503

FRONT PRIMAR Y HEATE D OXYGE N SENSO R (HO2S )
(BAN K 2 , SENSO R 1 )
REA R PRIMAR Y HEATE D OXYGE N SENSO R (HO2S )
(BAN K 1 , SENSO R 1 )
FRON T SECONDAR Y HEATE D OXYGE N SENSO R (HO2S )
(BAN K 2 , SENSO R 2 )
REAR SECONDARY HEATED OXYGEN SENSOR (HO2S)
(BANK 1, SENSOR 2)
MANIFOL D ABSOLUT E PRESSUR E (MAP ) SENSO R
ENGIN E COOLAN T TEMPERATUR E (ECT ) SENSO R
INTAK E AI R TEMPERATUR E (IAT ) SENSO R
FRON T KNOC K SENSO R (KS2 )
REA R KNOC K SENSO R (KS1 )
AI R CLEANE R (ACL )
FUE L INJECTO R
FUE L PRESSUR E REGULATO R
FUE L FILTE R
FUE L PUM P (FP )
FUE L TAN K
FUE L TAN K EVAPORATIV E EMISSIO N (EVAP ) VALV E
INTAK E AI R BYPAS S (IAB ) CHEC K VALV E
INTAK E AI R BYPAS S (IAB ) VACUU M TAN K
INTAK E AI R BYPAS S (IAB ) CONTRO L SOLENOI D VALV E INTAK
E AI R BYPAS S (IAB ) CONTRO L DIAPHRAG M
FRON T THRE E WA Y CATALYTI C CONVERTE R (TW O
REA R THRE E WA Y CATALYTI C CONVERTE R (TW O
POSITIV E CRANKCAS E VENTILATIO N (PCV ) VALV EEXHAUS T GA S RECIRCULATIO N (EGR ) VALV E
EXHAUS T GA S RECIRCULATIO N (EGR ) VALV E LIF T SEN -
SOREXHAUS T GA S RECIRCULATIO N (EGR ) VACUU M CONTRO LVALVEEXHAUS T GA S RECIRCULATIO N (EGR ) CONTRO L
SOLENOI D VALV E
EVAPORATIV E EMISSIO N (EVAP ) CONTRO L CANISTE R
EVAPORATIV E EMISSIO N (EVAP ) PURG E CONTRO L
SOLENOI D VALV E
EVAPORATIV E EMISSIO N (EVAP ) CONTRO L CANISTE R
VEN T SHU T VALV E
EVAPORATIV E EMISSIO N (EVAP ) BYPAS S SOLENOI D
VALVEEVAPORATIV E EMISSIO N (EVAP ) TW O WA Y VALV E
FUE L TAN K PRESSUR E SENSO R
THROTTL E BOD Y (TB )
RESONATO R
ProCarManuals.com
Page 570 of 1503

Troubleshooting
Troubleshooting Procedures (cont'd)
ECM Data
By connecting the OBD II scan tool or the Honda PGM Tester to the 16P data link connector (DLC), various data can be
retrieved from the ECM. The items listed in the table below conform to the SAE recommended practice.
The Honda PGM Tester also reads data beyond that recommended by SAE.
Understanding this data will help to find the causes of intermittent failures or engine problems.
NOTE:
The "operating values" given below are approximate values and may be different depending on the environment and
the individual vehicle.
Unless noted otherwise, "at idle speed" means idling with the engine completely warmed up, A/T in or position,
M/T in neutral, and the A/C and all accessories turned off.
Data
Description
Operating Value
Freeze Data
Diagnostic
Trouble Code
(DTC)
If the ECM detects a problem, it will store it as a code
consisting of one letter and four numbers.
Depending on the problem, an SAE-defined code
(POxxx)
or a
Honda-defined code
(P1xxx)
will
be
output
to the tester.
If no problem is detected,
there is no output.
YES
Engine Speed
The ECM computes engine speed from the signals sent
from the Crankshaft Position sensor.
This data is used for determining the time and amount
of fuel injection.
Nearly the same as
tachometer indication at
idle speed:
A/T:
780 ± 50 rpm
M/T:
800 ± 50 rpm
YES
Vehicle Speed
The ECM converts pulse signals from the Vehicle
Speed Sensor (VSS) into speed data.
Nearly the same as
speedometer indication
YES
Manifold
Absolute
Pressure (MAP)
The absolute pressure created in the intake manifold by
engine load and speed.
With engine stopped:
Nearly the same as atmo-
spheric pressure at idle
speed:
24-37kPa(180-280
mmHg, 7.1-11.0 inHg)
YES
Engine Coolant
Temperature
(ECT)
The ECT sensor converts coolant temperature into volt-
age and signals the ECM. The sensor is a thermistor
whose internal resistance changes with coolant tem-
perature. The ECM uses the voltage signals from the
ECT sensor to determine the amount of injected fuel.
With cold engine:
Same as ambient temper-
ature and IAT
With engine warmed up:
approx. 176-194°F
(80 - 90°C)
YES
Heated Oxygen
Sensor (HO2S)
(Bank 1, Sensor 1)
(Bank 1, Sensor 2)
(Bank 2, Sensor 1)
(Bank 2, Sensor 2)
The Heated Oxygen Sensor detects the oxygen content
in the exhaust gas and sends voltage signals to the
ECM. Based on these signals, the ECM controls the
air/fuel ratio. When the oxygen content is high (that is,
when the ratio is leaner than the stoichiometric ratio),
the voltage signal is lower. When the oxygen content is
low (that is, when the ratio is richer than the stoichio-
metric ratio), the voltage signal is higher.
0.0-1.25V
At idle speed:
about 0.1-0.9V
NOProCarManuals.com
Page 571 of 1503

DataDescriptio nOperating Valu eFreez e Dat a
HO2 S
Feedbac k
Loop Statu s
(Bank 1 : Rear )
(Bank 2 : Front )
Loop statu s i s indicate d a s "open " o r "closed" .
Closed : Base d o n th e H02 S output , th e EC M deter -
mine s th e air/fue l rati o an d control s th e amoun t o f
injecte d fuel .
Open : Ignorin g H02 S output , th e EC M refer s t o signal s
fro m th e TP , MAP , an d EC T sensor s to contro l th e
amoun t o f injecte d fuel . A
t idl e speed : close d
YES
Shor t Ter m
Fue l Tri m
(Ban k 1 : Rear )
(Bank 2 : Front ) Th
e air/fue l rati o correctio n coefficien t fo r correctin g
th e amoun t o f injecte d fue l whe n HO2 S feedbac k is in
th e close d loo p status . Whe n th e signa l fro m th e HO2 S
i s weak , shor t ter m fue l tri m get s higher , an d th e EC M
increase s th e amoun t o f injecte d fuel . Th e air/fue l rati o
graduall y get s richer , causin g a highe r H02 S output .
Consequently , th e shor t ter m fue l tri m is lowered , an d
th e EC M reduce s th e amoun t o f injecte d fuel . Thi s
cycl e keep s th e air/fue l rati o clos e to th e stoichiometri c
rati o whe n in close d loo p status .
-30%-+43 %
YES
Lon g Ter m
Fue l Tri m
(Ban k 1 : Rear )
(Bank 2 : Front )
Long ter m fue l tri m in compute d fro m shor t ter m fue l
tri m an d indicate s change s occurin g in th e fue l suppl y
syste m ove r a lon g period .
I f lon g ter m fue l tri m is highe r tha n 1.00 , th e amoun t o f
injecte d fue l mus t b e increased . I f i t i s lowe r tha n 1.00 ,
th e amoun t o f injecte d fue l mus t b e reduced .-19%-+25 %
YES
Intak e Ai r
Temperatur e
(IAT)
The IA T senso r convert s intak e ai r temperatur e int o
voltag e an d signal s th e ECM . Whe n intak e ai r tempera -
tur e is low , th e interna l resistanc e o f th e senso r
increases , an d th e voltag e signa l i s higher . Wit
h col d engine :
Sam e a s ambien t temper -
atur e an d EC T
YES
Throttl e
Positio n Base
d o n th e accelerato r peda l position , th e openin g
angl e o f th e throttl e valv e is indicated .At idle : Approx . 10 %
At ful l throttle : Approx .
90%
YE S
Ignitio n
Timing
The ignitio n advanc e angl e is se t b y th e ECM . Th e EC M
matche s ignitio n timin g t o th e drivin g conditions .A
t idl e speed : 1 5 ±2°
BTD C wit h th e SC S servic e
connecto r connected .
NO
Calculate d
Load Valu e
(CLV )
CLV is th e engin e loa d calculate d fro m th e MA P data . At idl e speed :
15-35%
At 2,50 0 rp m wit h n o load :
12-30 %
YES
ProCarManuals.com
Page 572 of 1503

Troubleshooting
Engine Control Module Terminal Arrangement
ECM CONNECTOR A (26P)
ECM CONNECTOR A (26P)
Wire side of female terminals
NOTE: Standard battery voltage is 12 V.
Terminal
number
1
2
3
4
5
6
7
8
9
10
11
12
13
14
15
16
17
20
21
22
23
24
25
26
Wire
color
BRN
RED
BLU
BLK/YEL
GRN/BLK
GRN
BLU
RED/BLU
GRY
LTGRN
PNK
BLK
YEL/BLK
YEL
BLK/RED
WHT/BLU
ORN
PNK/BLU
RED/YEL
GRN/RED
ORN/BLK
BRN
BLK
BRN/BLK
Terminal name
INJ1 (No. 1 FUEL INJECTOR)
INJ2 (No. 2 FUEL INJECTOR)
INJ3 (No. 3 FUEL INJECTOR)
VSV (EVAP CONTROL CANIS-
TER VENT SHUT VALVE)
FLR1 (FUEL PUMP RELAY)
ESOL (EGR CONTROL
SOLENOID VALVE)
MIL (MALFUNCTION
INDICATOR LAMP)
ACC (A/C CLUTCH RELAY)
FS02SHTC (FRONT SEC-
ONDARY HEATED OXYGEN
SENSOR HEATER CONTROL)
RS02SHTC (REAR SEC-
ONDARY HEATED OXYGEN
SENSOR HEATER CONTROL)
IGN COIL1 (No. 1 IGNITION
COIL part of IGNITION
CONTROL MODULE)
PG1 (POWER GROUND)
IGP1 (POWER SOURCE)
INJ4 (No. 4 FUEL INJECTOR)
INJ5 (No. 5 FUEL INJECTOR)
INJ6 (No. 6 FUEL INJECTOR)
2WBS (EVAP BYPASS
SOLENOID VALVE)
IABCS (IAB CONTROL
SOLENOID VALVE)
PCS (EVAP PURGE CONTROL
SOLENOID VALVE)
FP02SHTC (FRONT PRIMARY
HEATED OXYGEN SENSOR
HEATER CONTROL)
RP02SHTC (REAR PRIMARY
HEATED OXYGEN SENSOR
HEATER CONTROL)
IGN COIL2 (No. 2 IGNITION
COIL part of IGNITION
CONTROL MODULE)
PG2 (POWER GROUND)
LG1 (LOGIC GROUND)
Description
Drives No. 1 fuel injector
Drives No. 2 fuel injector
Drives No. 3 fuel injector
Drives EVAP control canister vent
shut valve
Drives fuel pump relay
Drives EGR control solenoid
valve
Drives MIL
Drives A/C clutch relay
Drives front secondary heated
oxygen sensor heater
Drives rear secondary heated
oxygen sensor heater
Sends ignition pulse
Ground for the ECM power circuit
Power source for the ECM control
circuit
Drives No. 4 fuel injector
Drives No. 5 fuel injector
Drives No. 6 fuel injector
Drives EVAP bypass solenoid
valve
Drives IAB control solenoid valve
Drives EVAP purge control
solenoid valve
Drives front primary heated
oxygen sensor heater
Drives rear primary heated
oxygen sensor heater
Sends ignition pulse
Ground for the ECM power circuit
Ground for the ECM control
circuit
Signal
With engine running: pulses
With ignition switch ON (II):
battery voltage
0 V for two seconds after turning ignition
switch ON (II), then battery voltage
With EGR operating during driving with
fully warmed up engine: duty controlled
With EGR not operating: battery voltage
With MIL turned ON: 0V
With MIL turned OFF: battery voltage
With compressor ON: 0 V
With compressor OFF: battery voltage
With ignition switch ON (II): battery
voltage
With fully warmed up engine running: 0 V
With ignition switch ON: battery voltage
With fully warmed up engine running:
pulses
With ignition switch ON (II): 0 V
With engine running: pulses
Less than 1.0 V at all times
With ignition switch ON (II): battery voltage
With ignition switch OFF: 0 V
With engine running: pulses
With ignition switch ON (II): battery
voltage
With engine speed below 4,800 rpm:
battery voltage
With engine speed above 4,800 rpm: 0 V
With engine running, engine coolant
below 153°F (67°C): battery voltage
With engine running, engine coolant
above 153°F (67°C): 0 V
With ignition switch ON (II): battery
voltage
With fully warmed up engine running: 0 V
With ignition switch ON (II): battery
voltage
With fully warmed up engine running: 0 V
With ignition switch ON (II): 0 V
With engine running: pulses
Less than 1.0 V at all times
Less than 1.0 V at all timesProCarManuals.com
Page 573 of 1503

Terminal
number
1
2
3
4
4*
5
6
7
8
9
10
11
12
13
14
15
16
Wire
color
BLU
RED
BLU/BLK
RED
LTGRN
ORN
WHT
ORN/BLU
BLU/GRN
BRN/BLK
GRY
GRN
BLU
ORN/BLU
WHT/BLU
WHT/BLU
BLU/YEL
Terminal name
VTP SWF (FRONT VTEC
PRESSURE SWITCH)
IGN COIL6 (No. 6 IGNITION
COIL part of IGNITION
CONTROL MODULE)
VTP SWR (REAR VTEC
PRESSURE SWITCH)
ATP PN (A/T GEAR
POSITION SWITCH)
NT SW (NEUTRAL
SWITCH)
CYP 2P (CYP SENSOR 2 P
SIDE)
CYP 1P (CYP SENSOR 1 P
SIDE)
CKP 2P (CKP SENSOR 2 P
SIDE)
CKP 1P (CKP SENSOR 1 P
SIDE)
LG2 (LOGIC GROUND)
IGN COIL5 (No. 5 IGNITION
COIL part of IGNITION
CONTROL MODULE)
IGN COIL4 (No. 4 IGNITION
COIL part of IGNITION
CONTROL MODULE)
IGN COILS (No. 3 IGNITION
COIL part of IGNITION
CONTROL MODULE)
CYP 2M (CYP SENSOR 2 M
SIDE)
CYP 1M (CYP SENSOR 1 M
SIDE)
CKP 2M (CKP SENSOR 2 M
SIDE)
CKP 1M (CKP SENSOR 1 M
SIDE)
Description
Detects VTEC pressure switch
signal
Sends ignition pulse
Detects VTEC pressure switch
signal
Detects A/T gear position
switch signal
Detects neutral switch signal
Detects CYP sensor 2
Detects CYP sensor 1
Detects CKP sensor 2
Detects CKP sensor 1
Ground for the ECM control
circuit
Sends ignition pulse
Sends ignition pulse
Sends ignition pulse
Ground for CYP sensor 2
Ground for CYP sensor 1
Ground for CKP sensor 2
Ground for CKP sensor 1
Signal
With engine at low rpm: 0 V
With engine at high rpm:
battery voltage
With ignition switch ON (II): 0 V
With engine running: pulses
With engine at low rpm: 0 V
With engine at high rpm:
battery voltage
In or position: 0V
In any other position: approx. 5 V
In neutral position: 0 V
In any other position: approx. 5 V
With engine running: pulses
With engine running: pulses
With engine running: pulses
With engine running: pulses
Less than 1.0 V at all times
With ignition switch ON (II): 0 V
With engine running: pulses
With ignition switch ON (II): 0 V
With engine running: pulses
With ignition switch ON (II): 0 V
With engine running: pulses
(cont'd)
Wire side of female terminals
NOTE: Standard battery voltage is 12 V.
*: M/T
ECM CONNECTOR B (16P)ProCarManuals.com
Page 575 of 1503

Terminal Wir enumber colo r
1
2
4
5
6
7
8
9
10
11
1 2
13
1 6
17
1 8
1 9
2 0
WHT/YE L
RED/BLU
YEL/GR N
WHT/RE D
BLU
RED/WH T
RED/YEL
WHT/YE L
YEL/BLU
GRN/BL U
RED/BLK
WHT
GRN
WHT/RE D
BLU/RED
WHT
WHT/BL K
Terminal nam e
VBU (VOLTAG E BAC K UP )
KSR (REA R KNOC K SENSO RKS1)
K-LIN E (DLC )
ALTF (ALTERNATO R F R SIG -NAL)
PTAN K (FUE L TAN K PRES -SURE SENSOR )
ECT (ENGIN E COOLAN T TEM -PERATUR E SENSOR )
IAT (INTAK E AI R TEMPERA -TURE SENSOR )
MAP (MANIFOL D ABSOLUT EPRESSURE SENSOR )
VCC2 (SENSO R VOLTAGE )
SG2 (SENSO R GROUND )
TPS (THROTTL E POSITIO NSENSOR)
KSF (FRON T KNOC K SENSO RKS2)
02S F S (FRON T SECONDAR YOXYGEN SENSOR )
O2S R S (REA R SECONDAR YOXYGEN SENSOR )
O2S F P (FRON T PRIMAR YOXYGEN SENSOR )
O2S R P (REA R PRIMAR Y OXY -GEN SENSOR )
EGRL (EG R VALV E LIF T SEN -SOR)
Decription
Powe r sourc e fo r th e EC M con -trol circui tPower sourc e fo r th e DT C memor y
Detect s knoc k senso r signa l
Send s o r detect s PG M teste r an d
OB D II sca n too l signa l
Detect s alternato r F R signa l
Detect s fue l tan k pressur e senso r
Detect s EC T senso r signa l
Detect s IA T senso r signa l
Detect s MA P senso r signa l
Provide s senso r voltag e
Senso r groun d
Detect s T P senso r signa l
Detect s knoc k senso r signa l
Detect s secondar y oxyge n sen -
so r signa l
Detect s secondar y oxyge n sen -
so r signa l
Detect s primar y oxyge n senso r
signa l
Detect s primar y oxyge n senso r
signal
Detect s EG R valv e lif t senso r
signa l
Signa l
Batter y voltag e a t al l time s
Wit h engin e knocking : pulse s
Wit h ignitio n switc h O N (II) : abou t 5 V
Wit h full y warme d u p engin e running :
0 V - 5 V (dependin g o n electrica l load )
With fue l fil l ca p opened : abou t 2. 5 V
Wit h ignitio n switc h O N (II) : abou t
0. 1 - 4. 8 V (dependin g o n engin e coolan t
temperature )
With ignitio n switc h O N (II) : abou t
0. 1 - 4. 8 V (dependin g o n intak e ai r tem -
perature )
With ignitio n switc h O N (II) : abou t 3 V
Durin g idling : abou t 1. 0 V (dependin g o n
engin e speed )
Wit h ignitio n switc h O N (II) : abou t 5 V
Wit h ignitio n switc h OFF : 0 V
Wit h throttl e full y open : abou t 4. 5 V
Wit h throttl e full y close d wit h full ywarme d u p engine : abou t 0. 5 V
Wit h engin e knocking : pulse s
With throttl e full y opene d wit h full ywarme d u p engine : abov e 0. 6 V
Wit h throttl e quickl y closed : belo w 0. 4 V
Wit h throttl e full y opene d wit h full ywarme d u p engine : abov e 0. 6 V
Wit h throttl e quickl y closed : belo w 0. 4 V
Wit h throttl e full y opene d wit h full ywarme d u p engine : abov e 0. 6 V
Wit h throttl e quickl y closed : belo w 0. 4 V
Wit h throttl e full y opene d wit h full ywarme d u p engine : abov e 0. 6 V
Wit h throttl e quickl y closed : belo w 0. 4 V
Durin g idlin g withou t vacuum : abou t 1.2 V
Wit h 2 7 kP a (20 0 mmHg , 8 in.Hg) : abou t
4.3V
(cont'd )
ECM CONNECTO R D (22P )
ECM CONNECTO R D (22P )
Wire sid e o f femal e terminal s
NOTE: Standar d batter y voltag e is 1 2 V .
ProCarManuals.com
Page 576 of 1503

Troubleshooting
Engine Control Module Terminal Arrangement (cont'd)
ECM CONNECTOR F (26P)
Wire side of female terminals
NOTE: Standard battery voltage is 12 V.
*: M/T
Terminal
number
1
2
3
4
6
7
8
9
10
10*
11
12
13
14
15
16
17
18
19
20
21
22
24
Wire
color
YEL/WHT
GRN/WHT
BRN
RED
GRY
LT
GRN/BLK
LT
GRN/RED
LTGRN
BLU/ORN
BLU/ORN
BLU/BLK
YEL/RED
BLU/RED
YEL/WHT
GRN/WHT
GRN/WHT
RED/WHT
BLU
BLU/YEL
GRN/YEL
LT GRN/YEL
WHT/YEL
RED/BLU
Terminal name
VCC1
(SENSOR VOLTAGE)
SG1 (SENSOR GROUND)
IMO CODE (IMMOBILIZER
CODE)
FLR2 (FUEL PUMP RELAY 2)
BKSW2 (BRAKE SWITCH 2)
CCRESSW (CRUISE
CONTROL RESUME SWITCH)
CC SETSW (CRUISE
CONTROL SET SWITCH)
CC MSW (CRUISE
CONTROL MAIN SWITCH)
CC ATSSW (CRUISE
CONTROL A/T GEAR
POSITION SWITCH)
CC CLSW (CRUISE
CONTROL CLUTCH SWITCH)
CCIL (CRUISE CONTROL INDI-
CATOR LIGHT)
AP2 (ACCELERATOR
POSITION SENSOR CIRCUIT 2)
AP1 (ACCELERATOR
POSITION SENSOR CIRCUIT 1)
VCC3 (SENSOR VOLTAGE)
SG3 (SENSOR GROUND)
BKSW1 (BRAKE SWITCH 1)
MTSL (REVERSE LOCKOUT
RELAY OUT)
VREF (REFERENCE VOLTAGE)
VT SOLF (FRONT VTEC
SOLENOID VALVE)
VT SOLR (REAR VTEC
SOLENOID VALVE)
ATSDL B (A/T Fl DATA LINE B)
ATSDL (A/T Fl. DATA LINE A)
TCSSDL (TCS DATA LINE)
Description
Provides sensor voltage
Sensor ground
Detects immobilizer signal
Drives fuel pump relay
Detects brake switch 2 signal
Detects resume switch signal
Detects set switch signal
Power source for the cruise
control system
Detects A/T gear position switch
signal
Detects clutch switch signal
Drives cruise control indicator
light
Detects accelerator position
sensor circuit 2 signal
Detects accelerator position
sensor circuit 1 signal
Provides sensor voltage
Sensor ground
Detects brake switch 1 signal
Drives reverse lockout relay
Provides reference voltage to
TCM
Drives front VTEC solenoid
valve
Drives rear VTEC solenoid valve
Detects data from the TCM
Sends data to the TCM
Interface for TCS control unit
Signal
With ignition switch ON (II): about 5 V
With ignition switch OFF: 0 V
With engine at low rpm: battery voltage
With engine at high rpm: 0 V
With brake pedal released and cruise
control main switch ON: battery voltage
With brake pedal depressed: 0 V
With resume switch released: 0 V
With resume switch depressed: battery
voltage
With set switch released: 0 V
With set switch depressed: battery
voltage
With cruise control main switch ON:
battery voltage
With cruise control main switch OFF: 0 V
In , or position: 0 V
In any other position: approx. 8 V
With clutch pedal released: approx. 8 V
With clutch pedal depressed: 0 V
With cruise control ON: 0 V
With cruise control OFF: battery voltage
With accelerator fully open: about 4.5 V
With accelerator fully closed: about 0.5 V
With accelerator fully open: about 4.5 V
With accelerator fully closed: about 0.5 V
With ignition switch ON (II): about 5 V
With ignition switch OFF: 0 V
With brake pedal released: 0 V
With brake pedal depressed: battery
voltage
With vehicle speed above 13 mph
(20 km/h): 0 V
With vehicle speed below 9 mph
(15 km/h): battery voltage
With ignition switch ON (II): about 5 V
With ignition switch OFF: 0 V
With engine at low rpm: 0 V
With engine at high rpm: battery voltage
With engine at low rpm: 0 V
With engine at high rpm: battery voltage
With engine running: pulses
With engine running: pulses
With engine running: pulsesProCarManuals.com
Page 578 of 1503

Troubleshooting
Diagnostic Troubl e Cod e (DTC ) Char t
DTC
(MIL indication* )
P0107 (3 )
P010 8 (3 )
P0111 (10 )
P011 2 (10 )
P011 3 (10 )
P011 6 (86 )
P011 7
(6 )
P0118 (6 )
P0122 (7 )
P0123 (7 )
P0131 (2 )
P0132 (2 )
P013 3 (62 )
P013 5 (42 )
Detection Ite m
Manifol d Absolut e
Pressur e Circui t
Low Inpu t
Manifol d Absolut e
Pressur e Circui t
Hig h Inpu t
Intak e Ai r
Temperatur e Circui t
Range/Performanc e Proble m
Intak e Ai r
Temperatur e Circui t
Low Inpu t
Intake Ai r
Temperatur e Circui tHigh Inpu t
Engin e Coolan t
Temperatur e Circui t
Range/Performanc e Proble m
Engin e Coolan t
Temperatur e Circui t
Low Inpu t
Engin e Coolan t
Temperatur e Circui t
Hig h Inpu t
Throttl e Positio n
Circui t
Low Inpu t
Throttl e Positio n
Circuit
Hig h Inpu t
Rea r Primar y Heate d Oxyge n
Senso r
Circui t Lo w Voltag e
(Ban k 1 , Senso r 1 )
Rea r Primar y Heate d Oxyge n
Sensor
Circuit Hig h Voltag e
(Ban k 1 , Senso r 1 )
Rea r Primar y Heate d Oxyge n
Sensor
Slow Respons e
(Ban k 1 , Senso r 1 )
Rea r Primar y Heate d Oxyge n
Senso r Heate r
Circui t Malfunctio n
(Ban k 1 , Senso r 1 ) Probabl
e Caus e
• Ope n o r shor t i n MA P senso r circui t
• MA P senso r
•ECM
•TCM
• Ope n in MA P senso r circui t
• MA P senso r
• EC M
• IA T senso r
• Shor t i n IA T senso r circui t
• IA T senso r
•ECM
• Ope n i n IA T senso r circui t
• IA T senso r
•ECM
• EC T senso r
• Coolin g syste m
• Shor t i n EC T senso r circui t
• EC T senso r
•ECM
• Ope n in EC T senso r circui t
• EC T senso r
•EC M
• Ope n o r shor t i n T P senso r circui t
• T P senso r
• EC M
•TC M
• Ope n i n T P senso r circui t
• T P senso r
•ECM
• Shor t i n Rea r Primar y H02 S (Ban k 1 ,
Senso r 1 ) circui t
• Rea r Primar y H02 S (Ban k 1 , Senso r 1 )
• Fue l suppl y syste m
•EC M
• Ope n i n Rea r Primar y H02 S (Ban k 1 ,
Senso r 1 ) circui t
• Rea r Primar y H02 S (Ban k 1 , Senso r 1 )
•EC M
• Rea r Primar y HO2 S (Ban k 1 , Senso r 1 )
• Exhaus t syste m
• Ope n o r shor t i n Rea r Primar y HO2 S
(Ban k 1 , Senso r 1 ) heate r circui t
• EC M
Pag e
11-6 5
11-6 7
11-6 9
11-70
11-7 1
11-7 2
11-7 3
11-7 4
11-7 5
11-7 7
11-7 8
11-8 0
11-8 1
11-8 5 ('97-01)
*: Thes e DTC s wil l b e indicate d b y th e blinkin g o f th e Malfunctio n Indicato r Lam p (MIL ) wit h th e SC S servic e connecto r
connecte d
Note: Refer to page 11-48c or 11-9g for DTCs not listed on this chart.
11-32e ('02)
ProCarManuals.com