NISSAN X-TRAIL 2003 Electronic Repair Manual
X-TRAIL 2003
NISSAN
NISSAN
https://www.carmanualsonline.info/img/5/57402/w960_57402-0.png
NISSAN X-TRAIL 2003 Electronic Repair Manual
Trending: wheelbase, oil capacity, compression ratio, checking oil, spark plugs replace, radio, auxiliary battery
Page 791 of 3066
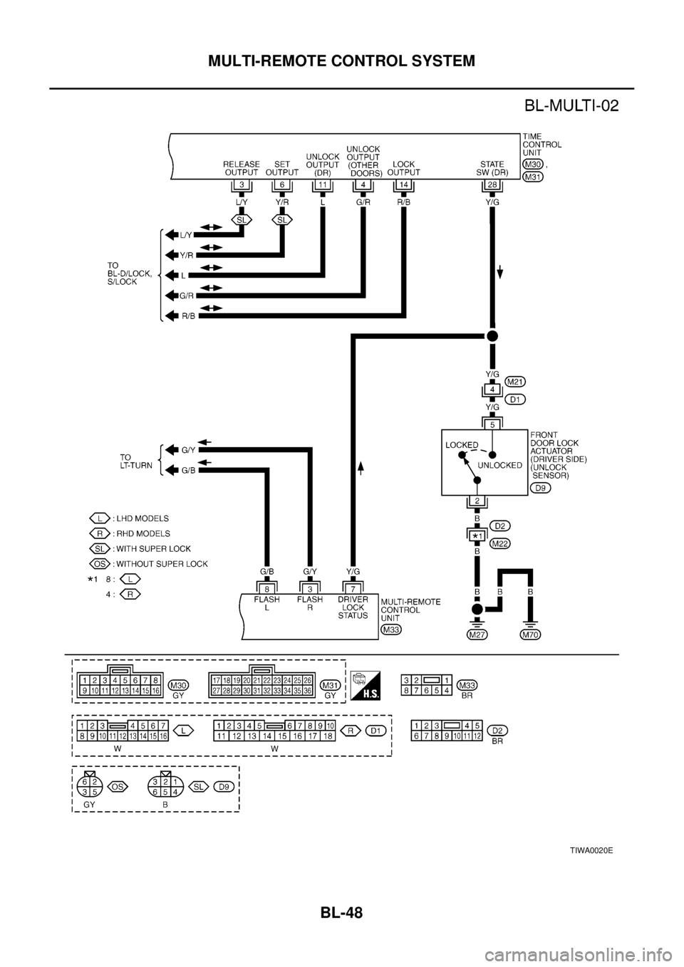
MULTI-REMOTE CONTROL SYSTEM
BL-47
C
D
E
F
G
H
J
K
L
MA
B
BL
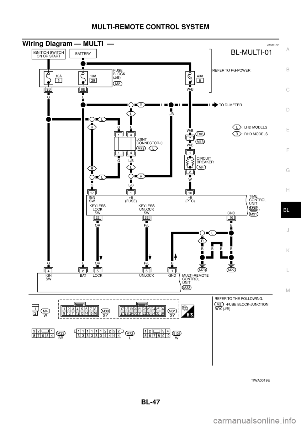
Wiring Diagram — MULTI —EIS0 01 RF
TIWA0019E
Page 792 of 3066
BL-48
MULTI-REMOTE CONTROL SYSTEM
TIWA0020E
Page 793 of 3066

MULTI-REMOTE CONTROL SYSTEM
BL-49
C
D
E
F
G
H
J
K
L
MA
B
BL
Terminal and Reference Value for Multi-remote Control UnitEIS001TQ
Symptom ChartEIS001RG
NOTE:
Always check remote controller battery before replacing remote controller.
Remote Controller Battery CheckEIS0 01T 3
1.CHECK REMOTE CONTROLLER BATTERY
Remove battery and measure voltage across battery positive and negative terminals, (+) and (-).
NOTE:
Remote controller does not function if battery is not set correctly.
OK or NG?
OK >> Check remote controller battery terminals for corrosion
or damage.
NG >> Replace battery.
TER-
MINALWIRE
COLORITEM CONDITIONVOLTAGE
(Approximate values)
1 B Ground — 0V
2 L BAT power supply — Battery voltage
3 G/Y Hazard reminder (Flasher RH) Remote controller switch pressed 0V®Battery voltage
4 G IGN power supply — Battery voltage
5 O/R Key less lock sw Remote controller lock switch pressed 0V®5V
6 P/L Key less unlock sw Remote controller unlock switch pressed 0V®5V
7 Y/G Driver door lock switch signalUnlock (ON) 0V
Lock (OFF) 5V
8 G/B Hazard reminder (Flasher LH) Remote controller switch pressed 0V®Battery voltage
Symptom Diagnoses/service procedureReference
page
All function of multi-remote control system do
not operate.Remote controller battery checkBL-49
Power supply and ground circuit for control unit checkBL-50
Replace remote controller.BL-53
The new ID of remote controller cannot be
entered.Remote controller battery checkBL-49Power supply and ground circuit for control unit checkBL-50
Replace remote controller.BL-53
Door lock or unlock does not function.
(If the power door lock system does not operate
manually, check power door lock system.)Remote controller battery checkBL-49
Replace remote controller.
BL-53
Hazard reminder does not activate properly
when pressing lock or unlock button of remote
controller.Remote controller battery checkBL-49
Hazard reminder checkBL-51
Replace remote controller.BL-53
Voltage : 2.5V – 3.0V
SEL237W
Page 794 of 3066

BL-50
MULTI-REMOTE CONTROL SYSTEM
Power Supply and Ground Circuit Check
EIS001T4
1.CHECK POWER SUPPLY CIRCUIT FOR TIME CONTROL UNIT
1. Disconnect time control unit harness connector.
2. Check voltage between time control unit harness connector terminal 1 or 10 and body ground.
OK or NG?
OK >> GO TO 2
NG >> Check the following.
l40A fusible link (letterB, located in fuse and fusible
link box)
l10A fuse [No. 28, located in fuse block (J/B)]
lM4 circuit breaker
lHarness for open or short between time control unit
and fuse
2.CHECK POWER SUPPLY CIRCUIT FOR MULTI-REMOTE CONTROL UNIT
1. Disconnect multi-remote control unit harness connector.
2. Check voltage between multi-remote control unit harness connector terminal 2 and body ground.
OK or NG?
OK >> GO TO 3
NG >> Check the following.
l10A fuse [No. 28, located in fuse block (J/B)]
lHarness for open or short between multi-remote con-
trol unit and fuse
3.CHECK IGNITION SWITCH “ON” CIRCUIT
1. Disconnect multi-remote control unit harness connector.
2. Check voltage between multi-remote control unit terminal 4 and ground while ignition switch is “ON”.
OK or NG?
OK >> GO TO 4
NG >> Check the following.
l10A fuse [No. 5, located in fuse block (J/B)]
lHarness for open or short between multi-remote con-
trol unit and fuse. : Battery voltage should exist.
SIIA1204E
: Battery voltage should exist.
SIIA1228E
: Battery voltage should exist.
SIIA1229E
Page 795 of 3066

MULTI-REMOTE CONTROL SYSTEM
BL-51
C
D
E
F
G
H
J
K
L
MA
B
BL
4.CHECK GROUND CIRCUIT FOR TIME CONTROL UNIT
Check continuity between time control unit harness connector terminal 16 and body ground.
OK or NG?
OK >> GO TO 5
NG >> Check ground harness.
5.CHECK GROUND CIRCUIT FOR MULTI-REMOTE CONTROL UNIT
Check continuity between multi-remote control unit terminal 1 and body ground.
OK or NG?
OK >> Power supply and ground circuits are OK.
NG >> Check ground harness.
Hazard Reminder CheckEIS0 01T 5
1.CHECK HAZARD WARNING LAMP
Check if hazard warning lamp flashes with hazard switch.
Does hazard warning lamp operate?
Yes >>GOTO2
No >> Check hazard warning lamp circuit.
2.CHECK HAZARD REMINDER OPERATION
Check the following at when push the multi-remote control switch.
Check voltage between terminal 3, 8 and ground.
OK or NG?
OK >> Check harness for open or short between multi remote
control unit and hazard switch.
NG >> Replace multi-remote control unit.: Continuity should exist.
SIIA1205E
: Continuity should exist.
SIIA1230E
: Battery voltage should exist.
SIIA1231E
Page 796 of 3066
BL-52
MULTI-REMOTE CONTROL SYSTEM
ID Code Entry Procedure
EIS001RH
SEL497X
Page 797 of 3066
MULTI-REMOTE CONTROL SYSTEM
BL-53
C
D
E
F
G
H
J
K
L
MA
B
BL
Remote Controller Battery ReplacementEIS0 01 RI
SEL241X
Page 798 of 3066
BL-54
FRONT DOOR LOCK
FRONT DOOR LOCK
PFP:80502
Component Parts LocationEIS000KV
Inspection and AdjustmentEIS000KW
1. Remove door finisher. Refer toEI-23, "DOOR FINISHER".
2. Remove sealing screen.
NOTE:
If sealing screen is reused, cut butyl tape in a way that leaves it on the sealing screen.
OUT SIDE HANDLE ROD ADJUSTMENT
lRotate bushing to obtain the gap between bushing and rod (as
shown in the figure).
NOTE:
The gap must not be 0 mm (0 in). The rod must not be held pressed
against the bushing.
Removal and InstallationEIS000KX
REMOVAL
1. Remove door finisher. Refer toEI-23, "DOOR FINISHER".
2. Remove sealing screen.
NOTE:
If sealing screen is reused, cut butyl tape in a way that leaves it on the sealing screen.
3. Remove front door glass.GW-41, "
FRONT DOOR GLASS AND REGULATOR".
SIIA0159E
SBT978
Page 799 of 3066

FRONT DOOR LOCK
BL-55
C
D
E
F
G
H
J
K
L
MA
B
BL
4. Remove mount bolts and pull upper portion of the rear lower
sash out of the sash.
5. Remove inside handle escutcheon A.
6. Remove inside handle mount screws.
7. Disconnect bell crank lock knob rod at the joints (2).
8. Disconnect inside handle rod (on the door lock assembly).
9. Slide inside handle rearward and remove it through the hole in
the door panel.
10. Remove rod from the inside handle.
11. Working through the access hole, disconnect key cylinder rod
and outside handle rod (on the handle) at the joint.
12. Disconnect door lock actuator connector.
13. Remove mount screw (Torx T30) and remove door lock assem-
bly through the access hole.
14. Remove outside handle mount bolts and slide the outside han-
dle rearward to pull the front end of the outside handle escutch-
eon from the outer panel. Remove outside handle assembly.
INSTALLATION
Install in the reverse order of removal.
NOTE:
lInstall the outside handle by pressing it forward and downward while tightening the bolts.
lInstall each rod by rotating the rod holder until it engages with a tactile feel.
Disassembly and AssemblyEIS000KY
DISASSEMBLY
NOTE:
The actuator must be removed and installed with the door lock assembly off the vehicle.
PIIA0557E
SIIA0160E
SIIA0144E
SIIA0161E
Page 800 of 3066
BL-56
FRONT DOOR LOCK
1. Remove mount screw and actuator from door lock assembly.
2. Pull the actuator straight down to separate it from door lock
assembly.
ASSEMBLY
1. Align actuator pivot with the door lock assembly knob lever cutout.
2. Move the knob lever and actuator pivot toward the LOCK position to ensure that they are securely
engaged.
PIIA0558E
Trending: instrument panel, horn, fuel pressure, tailgate, OBD port, glove box, clock reset